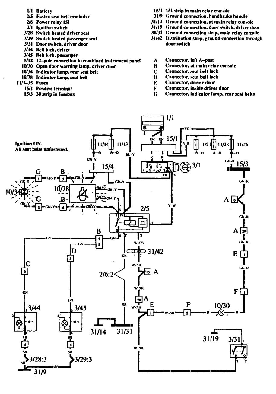
Volvo 760 (1990) – wiring diagrams – seat belt warning

Volvo 760 (1990) – wiring diagrams – seat belt warning

Year of productions:  1990

Seat belt warning

Volvo 760 – wiring diagram – seat belt warning

WARNING: Terminal and harness assignments for individual connectors will vary depending on vehicle equipment level, model, and market.