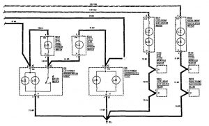
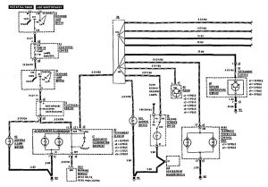
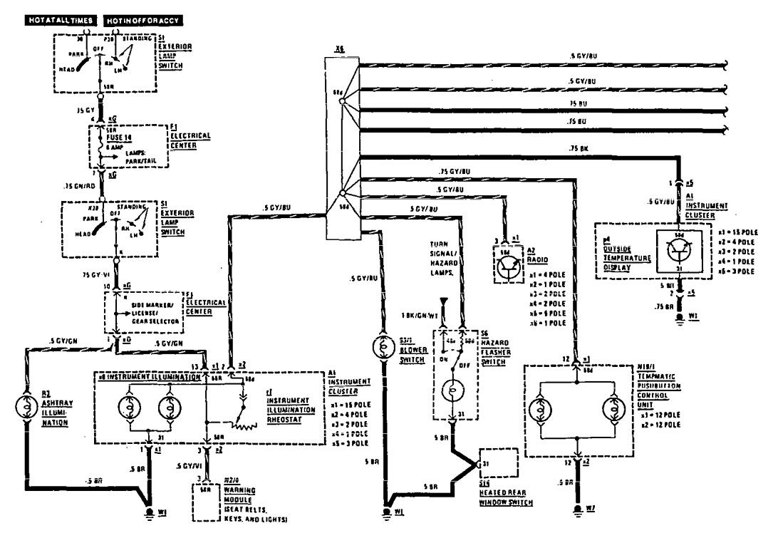
Mercedes-Benz 190E (1990) – wiring diagrams – instrument panel lamps
Year of productions: 1990
Instrument panel lamps

instrument panel lamps (part 1)

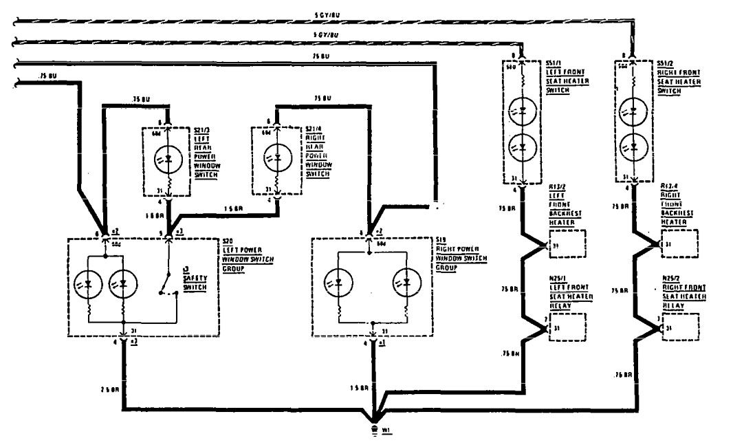
WARNING: Terminal and harness assignments for individual connectors will vary depending on vehicle equipment level, model, and market.
