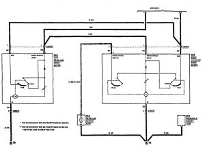
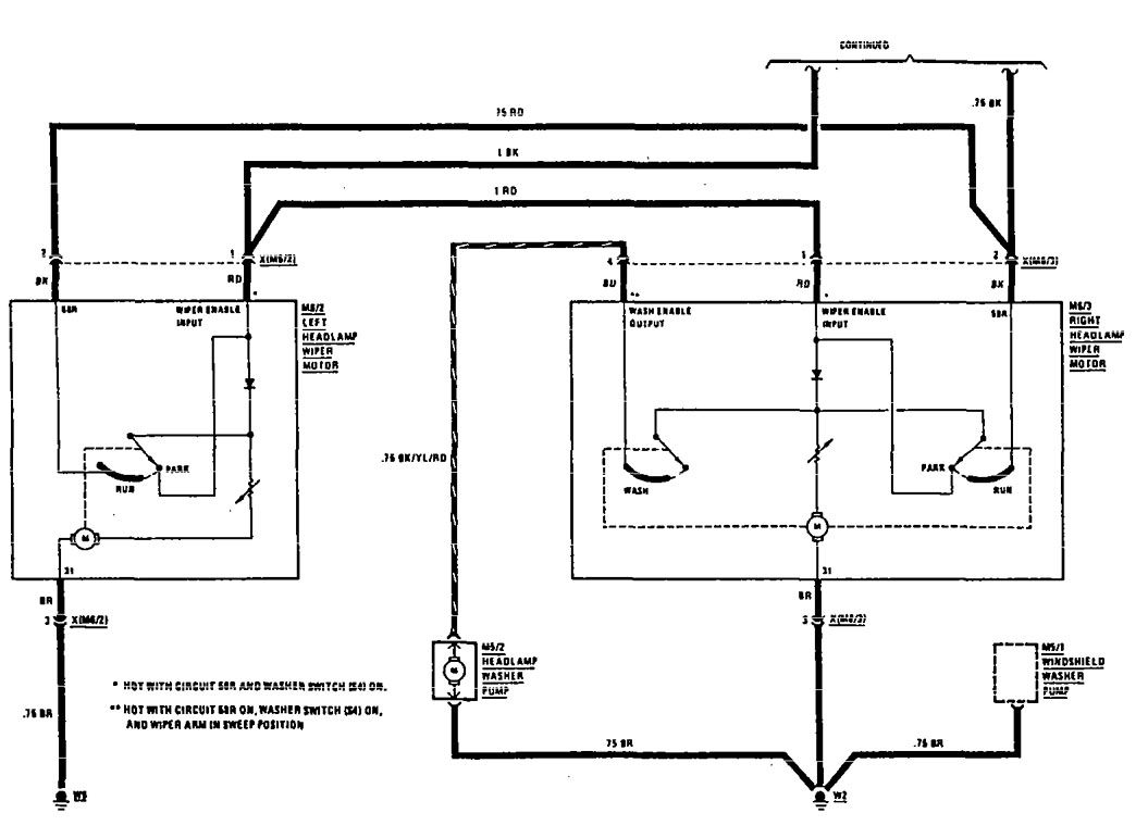
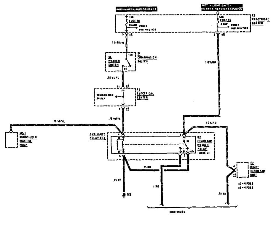
Mercedes-Benz 190E (1990) – wiring diagrams – headlamps
Year of productions: 1990
Headlamps

headlamps (part 1)

WARNING: Terminal and harness assignments for individual connectors will vary depending on vehicle equipment level, model, and market.
Year of productions: 1990


WARNING: Terminal and harness assignments for individual connectors will vary depending on vehicle equipment level, model, and market.
Copyright © 2026 | MH Magazine WordPress Theme by MH Themes