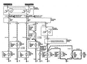
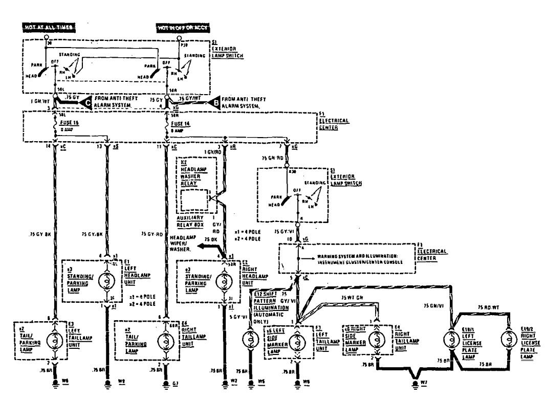
Mercedes-Benz 190E (1990 – 1991) – wiring diagrams – license plate lamp
Year of productions: 1990, 1991
License plate lamp

wiring diagram – license plate lamp
WARNING: Terminal and harness assignments for individual connectors will vary depending on vehicle equipment level, model, and market.
