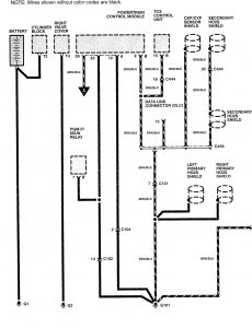
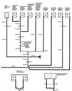
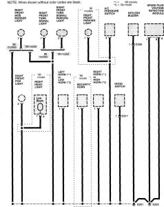
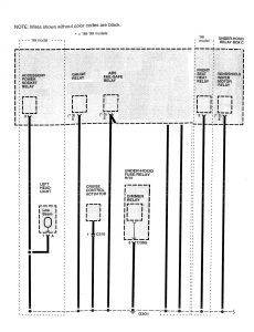
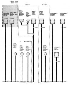
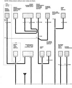
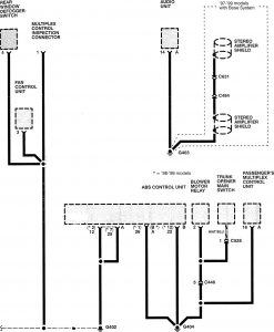
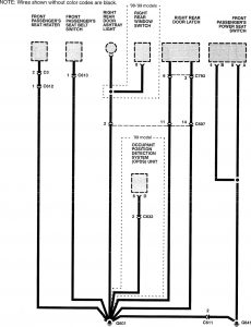
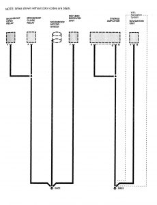
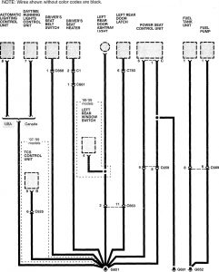
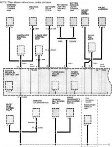
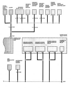
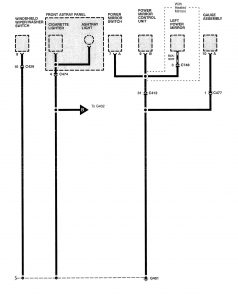
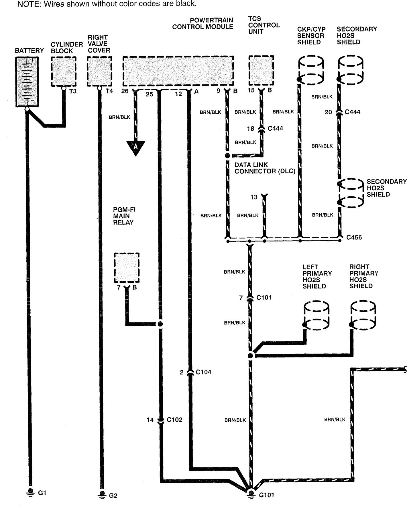
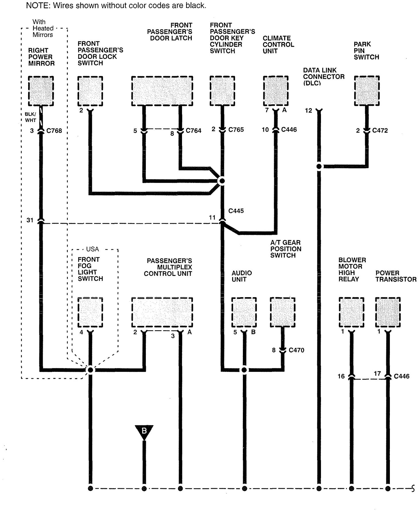
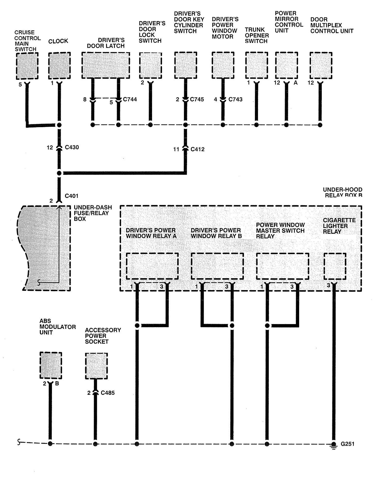
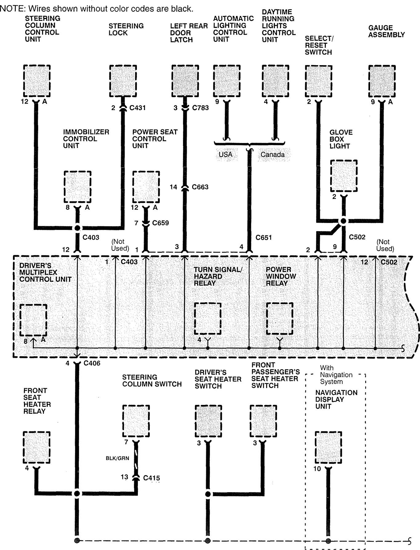
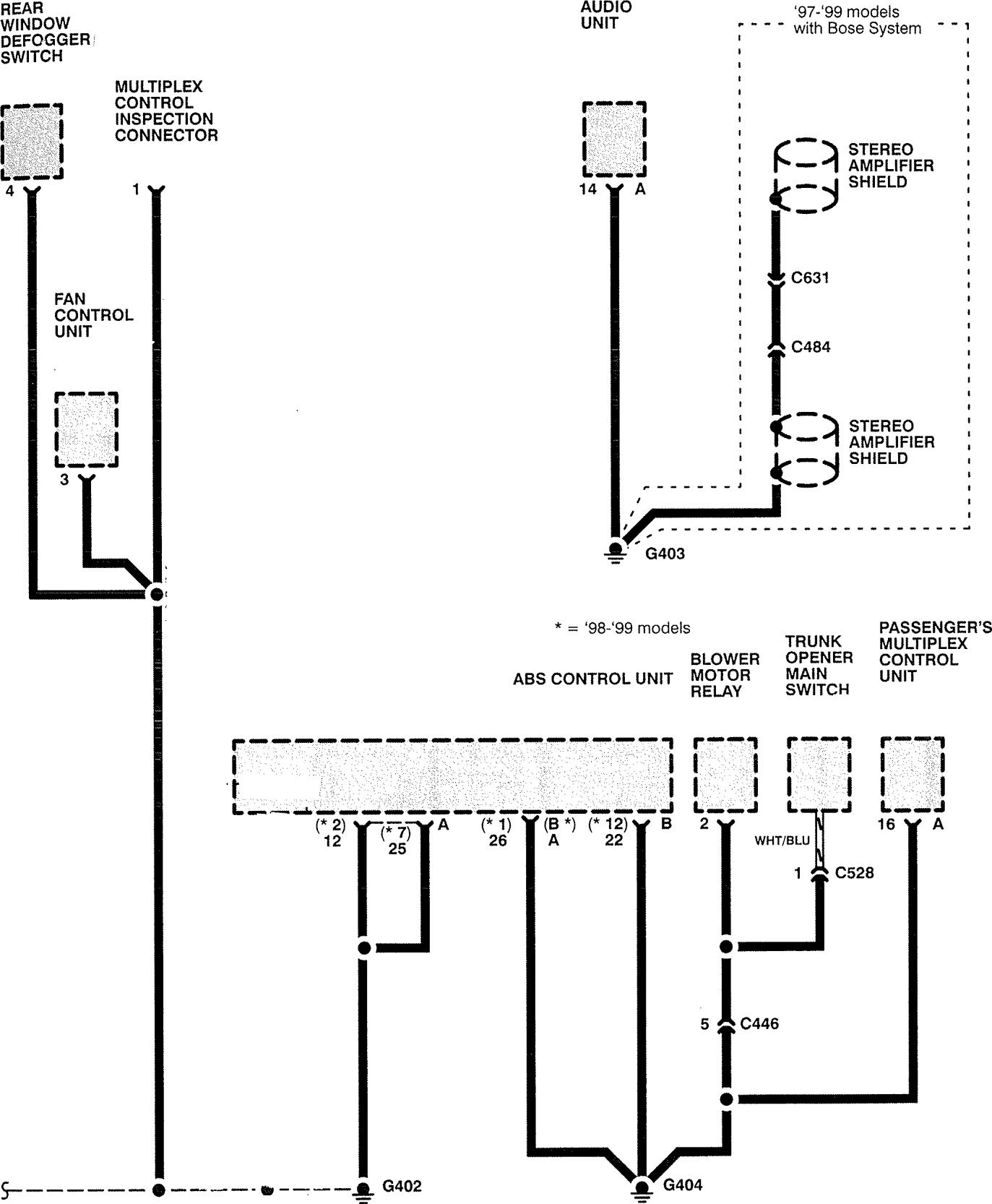
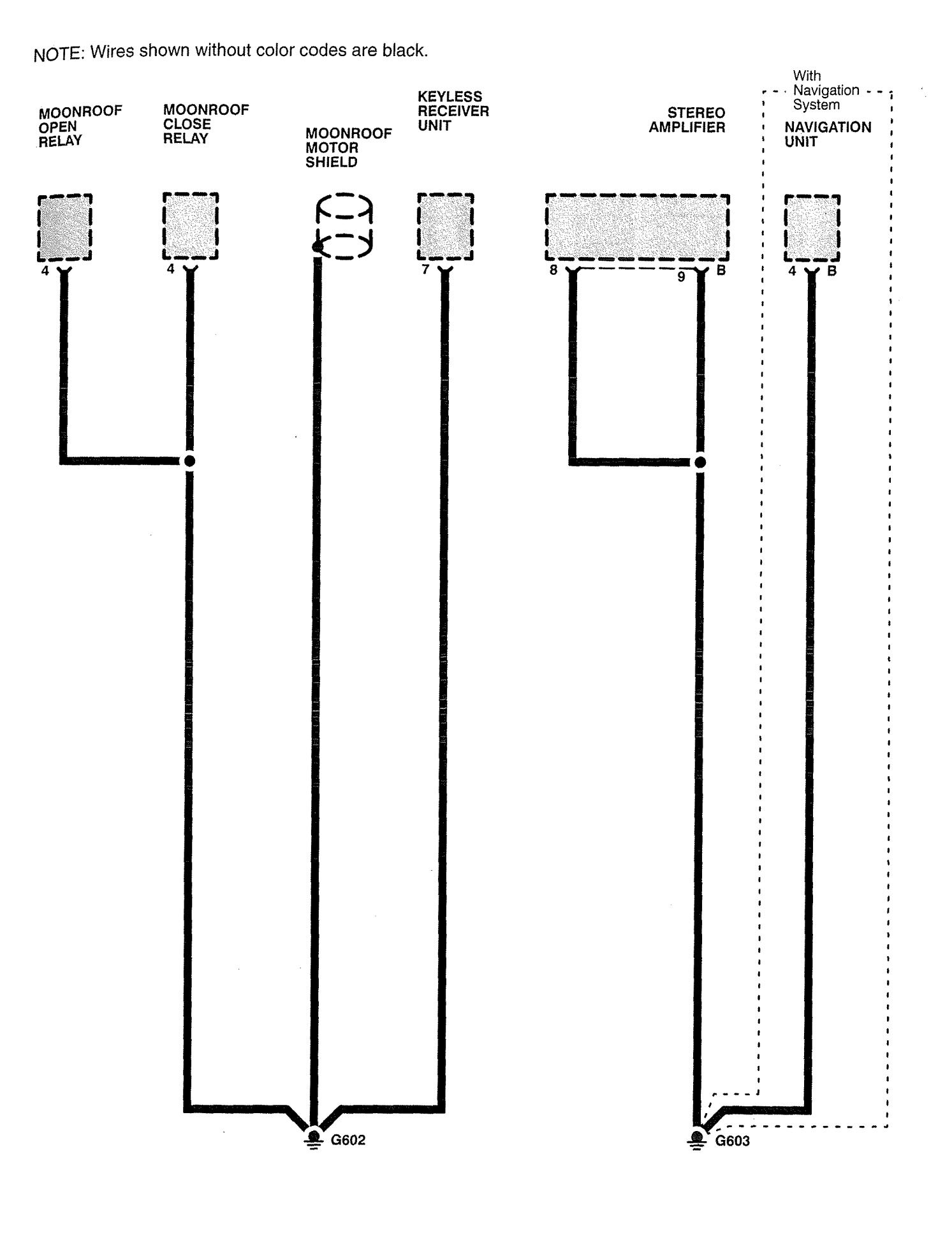
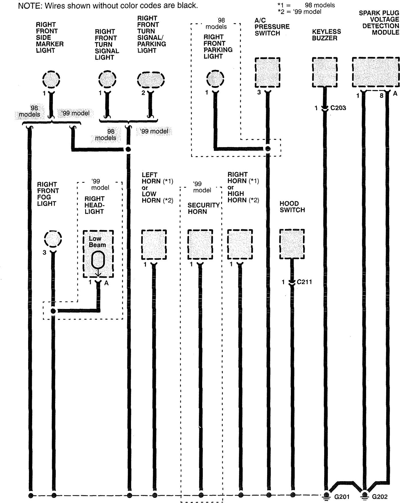
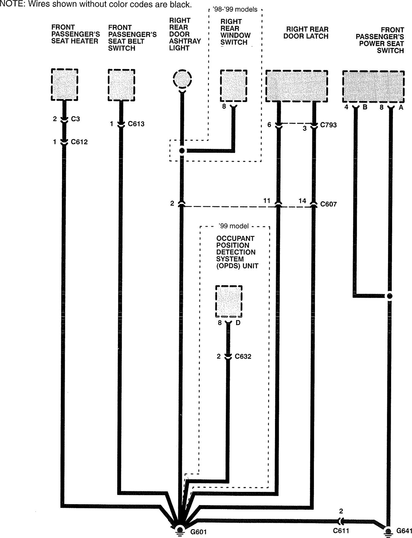
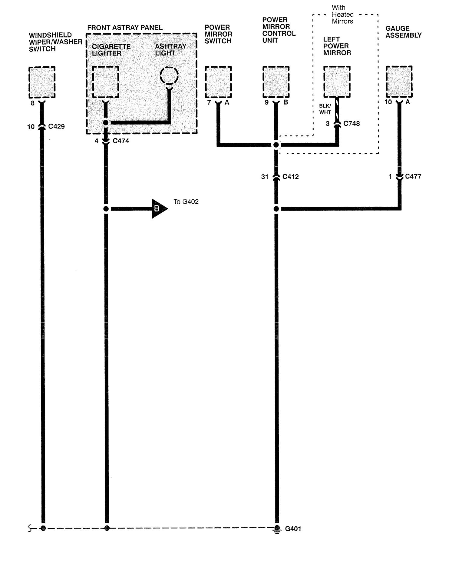
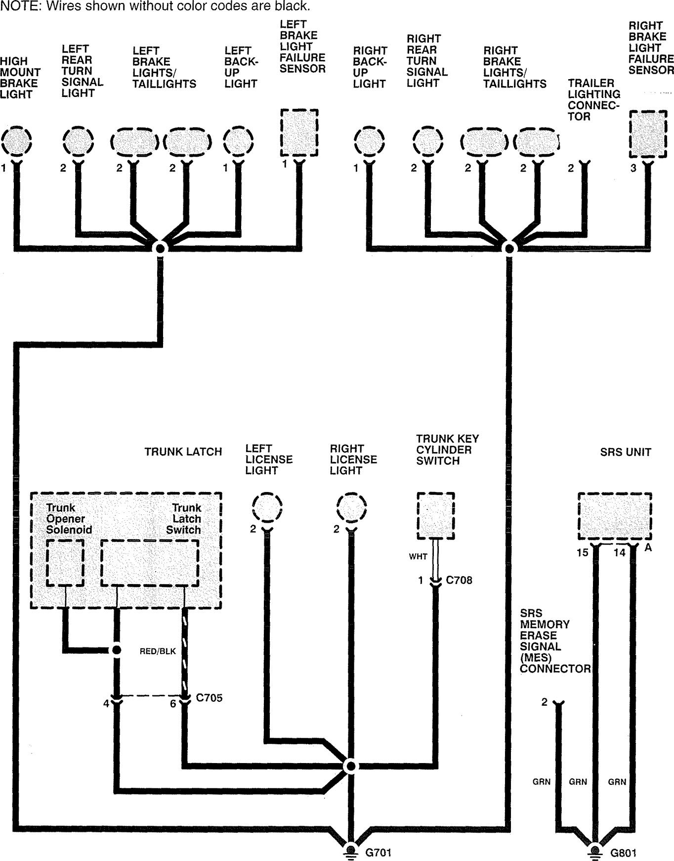
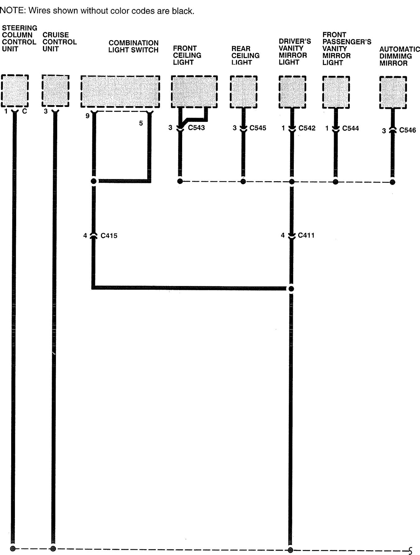
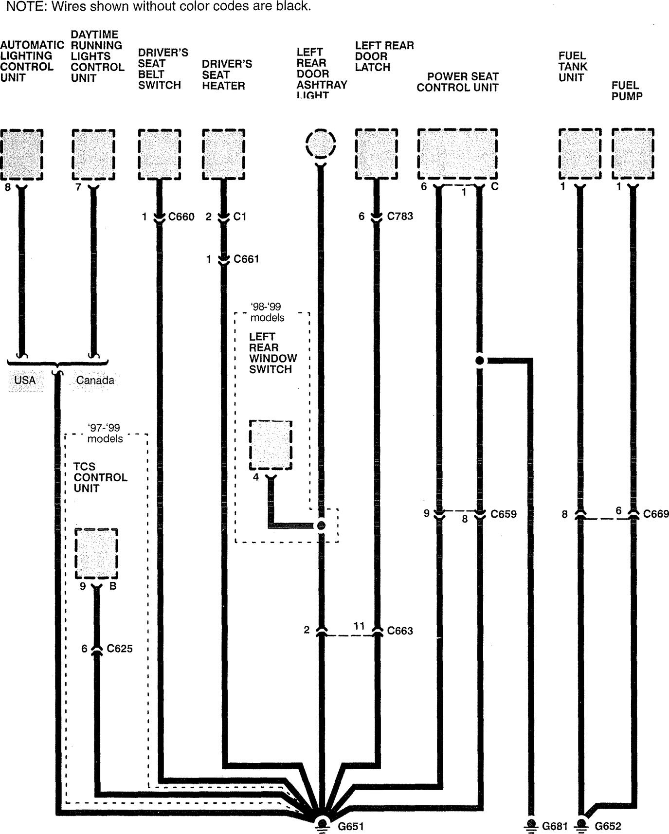
Acura RL (1999) – wiring diagrams – ground distribution
Year of productions: 1999
Ground distribution
Version 1










Version 2





WARNING: Terminal and harness assignments for individual connectors will vary depending on vehicle equipment level, model, and market.
