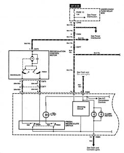
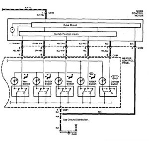
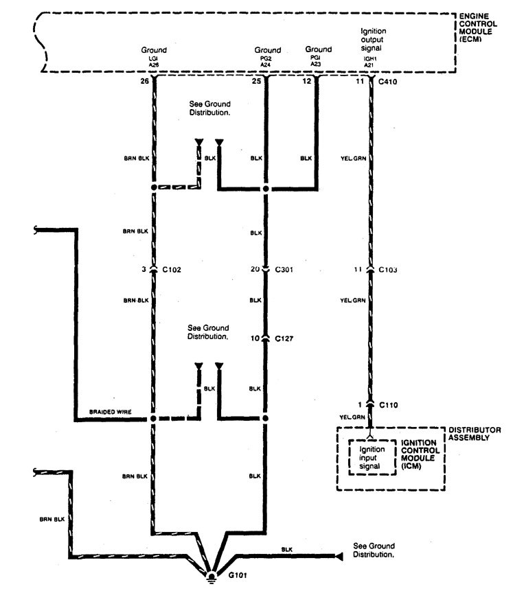
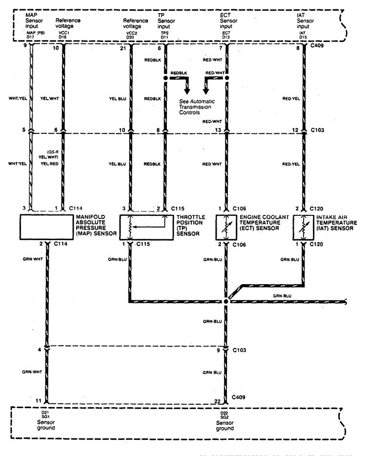
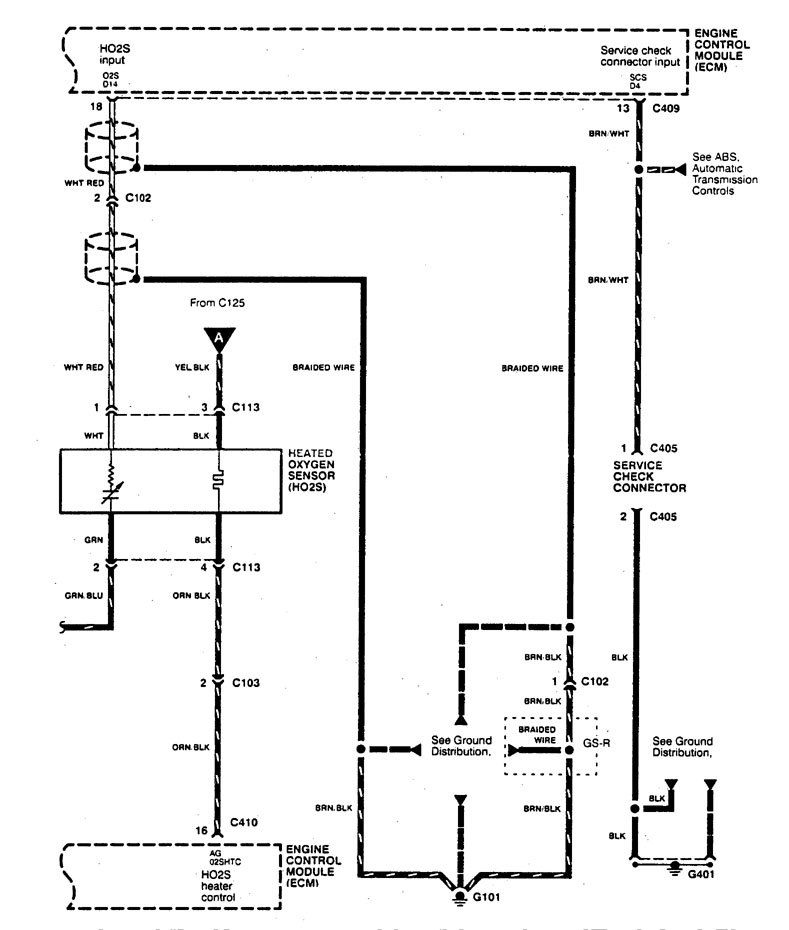
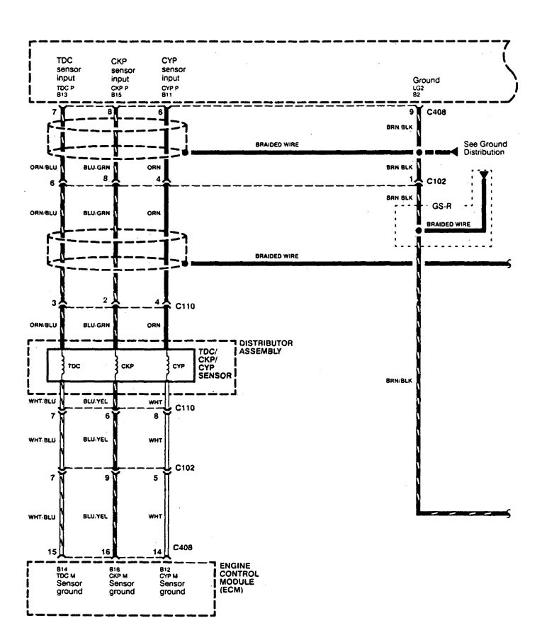
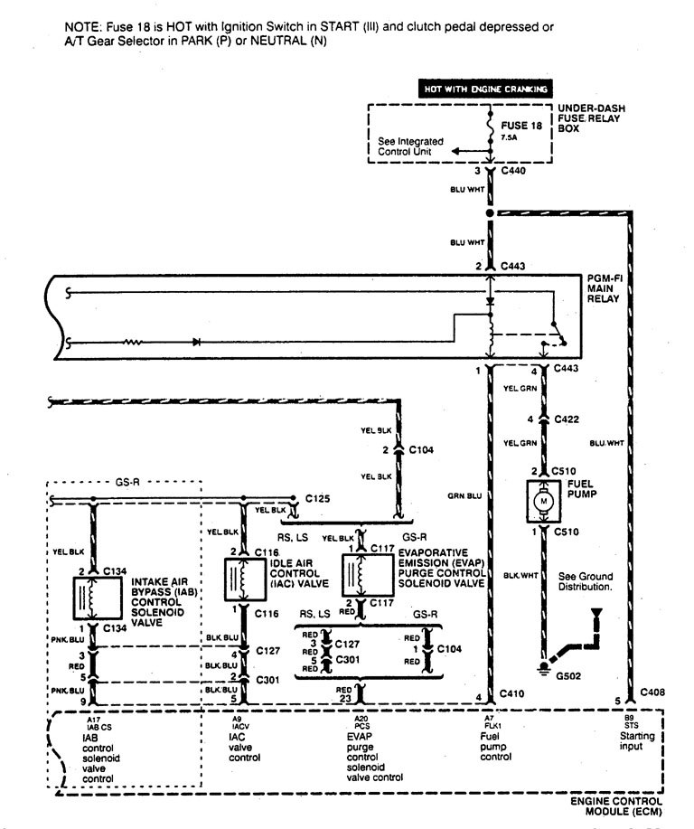
Acura Integra (1995) – wiring diagrams – fuel control
Year of productions: 1995
Fuel control
Version 1

Version 2








Version 3


WARNING: Terminal and harness assignments for individual connectors will vary depending on vehicle equipment level, model, and market.

Leave a Reply