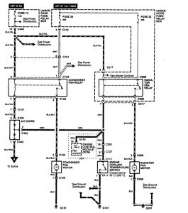
Acura Integra (1995 – 1997) – wiring diagrams – cooling fans
Year of productions: 1995, 1996, 1997
Cooling fans
Version 1

Version 2


WARNING: Terminal and harness assignments for individual connectors will vary depending on vehicle equipment level, model, and market.
