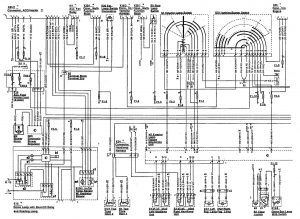
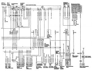
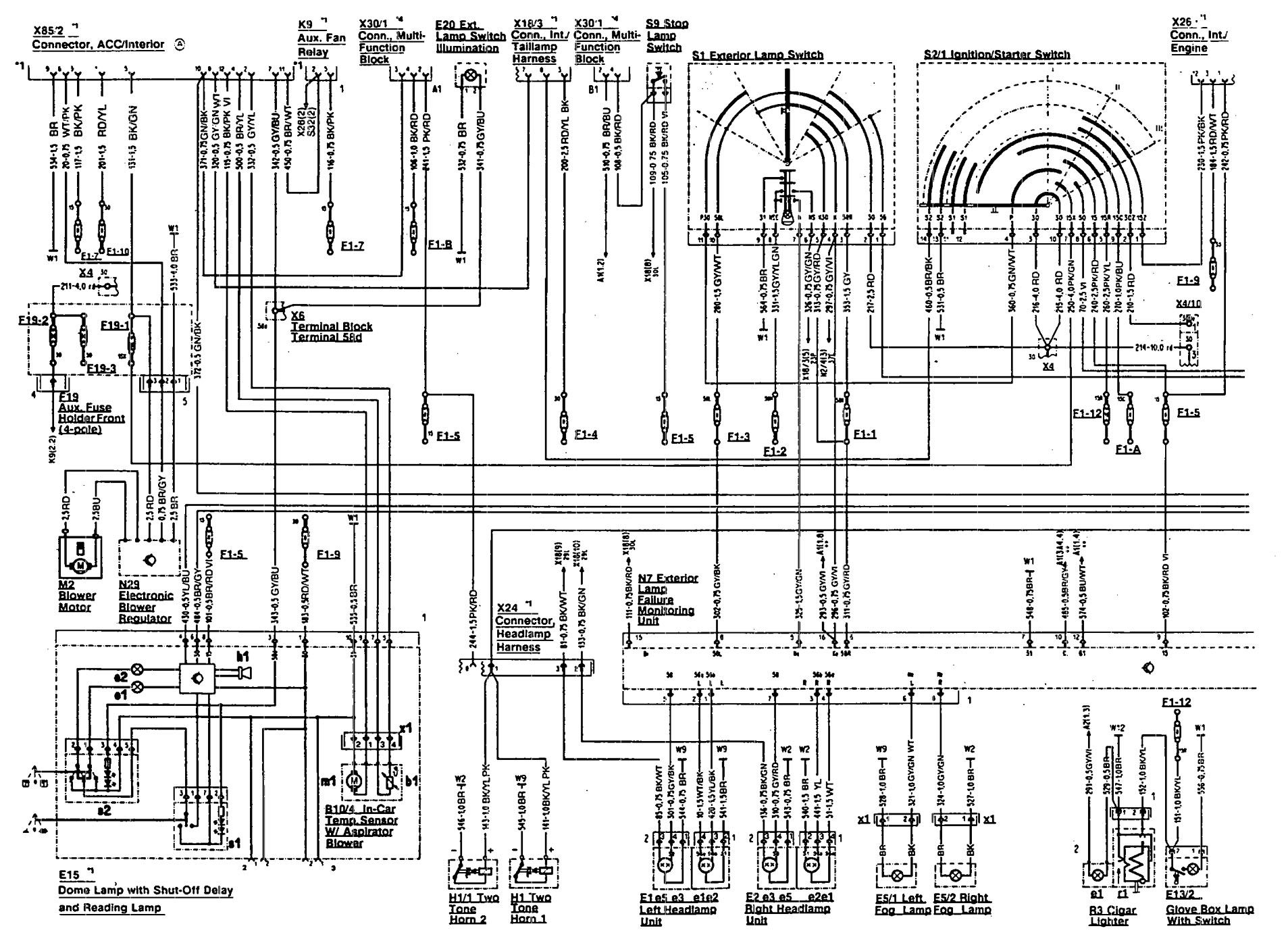
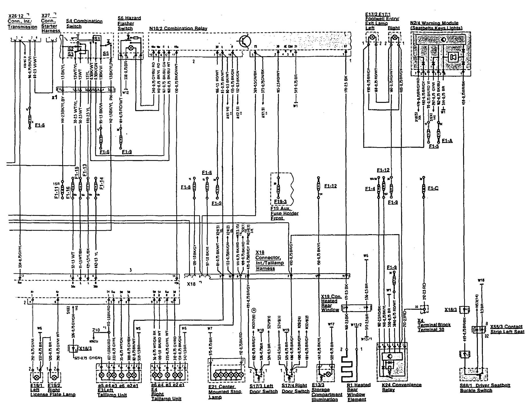
Mercedes-Benz 500SL (1990 – 1992) – wiring diagrams – side marker lamp
Year of productions: 1990, 1991, 1992
Side marker lamp



WARNING: Terminal and harness assignments for individual connectors will vary depending on vehicle equipment level, model, and market.
