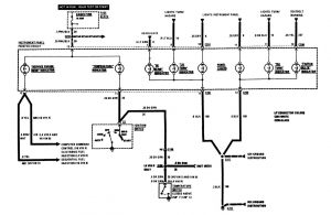
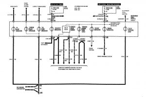
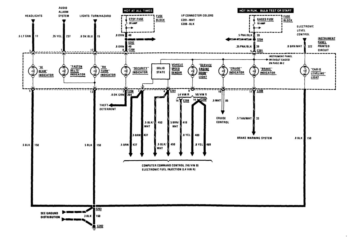
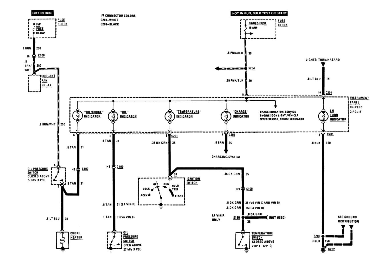
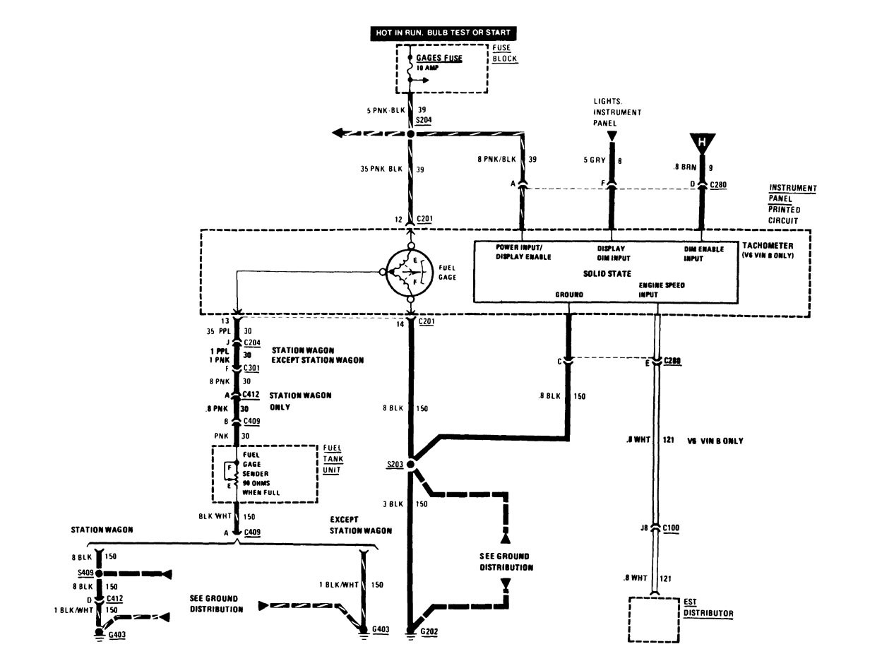
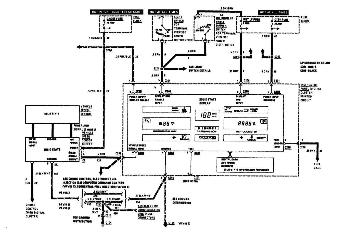
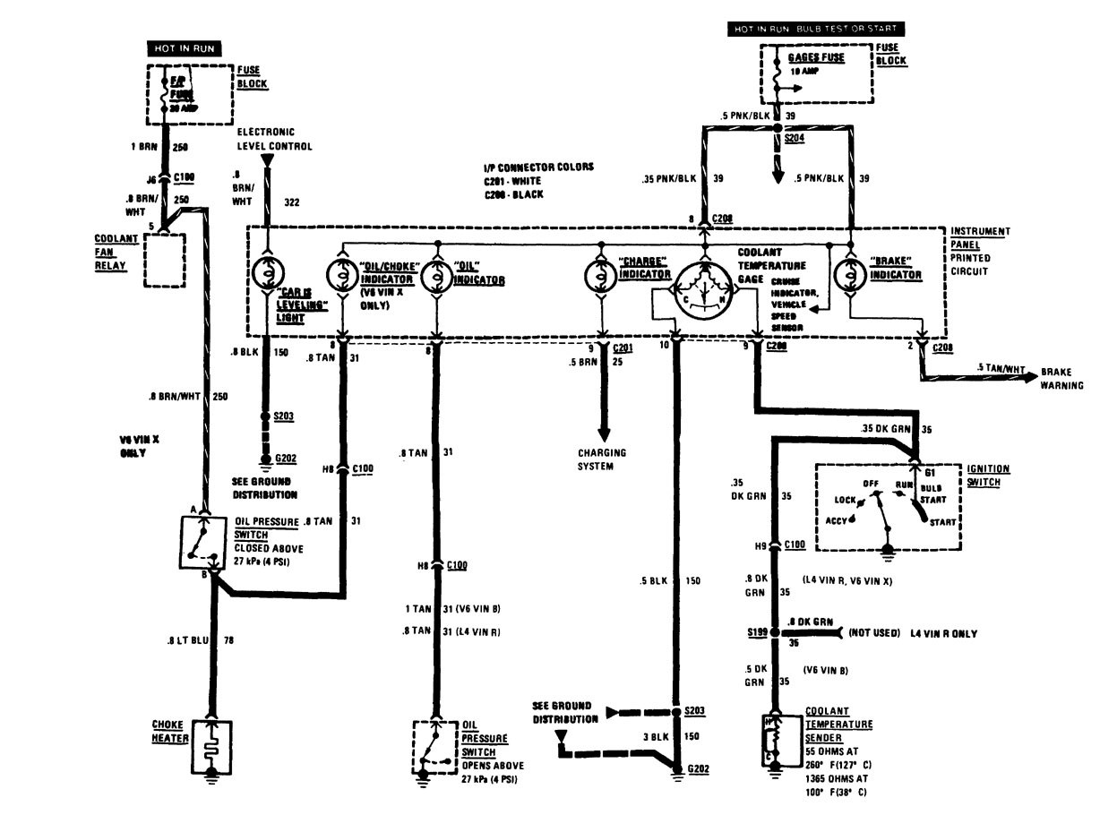
Buick Century (1986) – wiring diagrams – instrumentation
Year of productions: 1986
Instrumentation
Version 1




Version 2



Version 3



WARNING: Terminal and harness assignments for individual connectors will vary depending on vehicle equipment level, model, and market.
