Acura Integra (1994) – wiring diagrams – stop lamp
Year of productions: 1994
Stop lamp
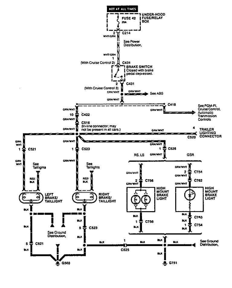
Version 1

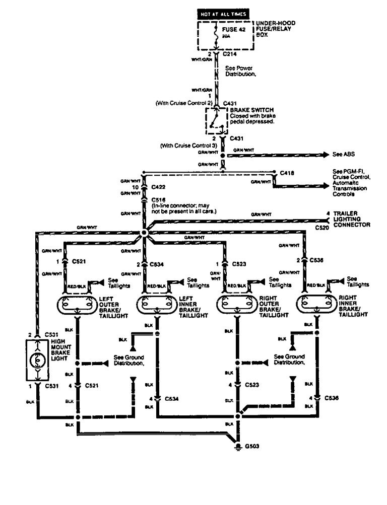
Version 2

Version 3

WARNING: Terminal and harness assignments for individual connectors will vary depending on vehicle equipment level, model, and market.

Leave a Reply