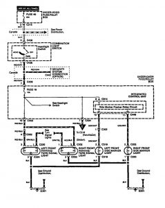
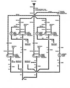
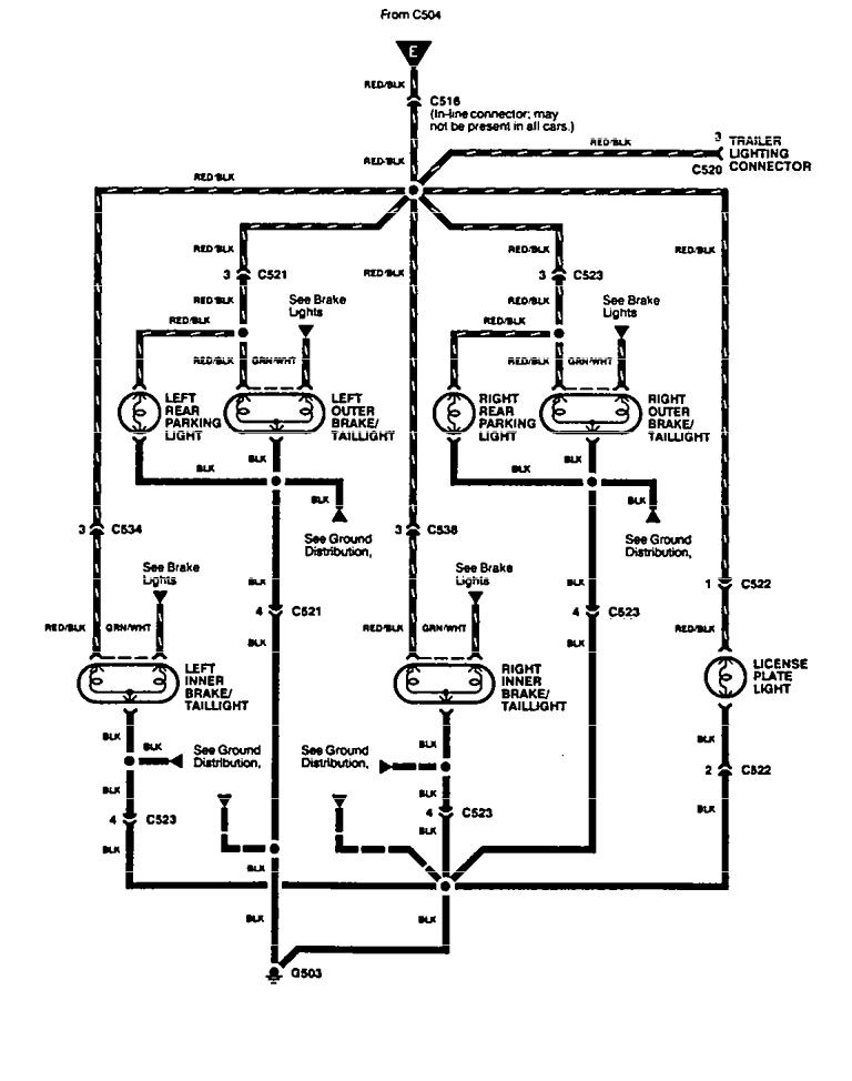
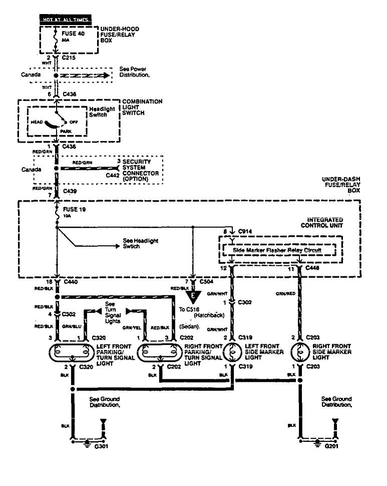
Acura Integra (1994 – 1997) – wiring diagrams – side marker lamp
Year of productions: 1994, 1995, 1996, 1997
Side marker lamp
Version 1

Version 2

Version 3

WARNING: Terminal and harness assignments for individual connectors will vary depending on vehicle equipment level, model, and market.

Leave a Reply