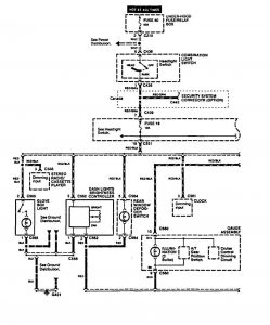
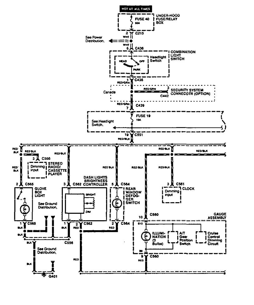
Acura Integra (1994 – 1998) – wiring diagrams – instrument panel lamps
Year of productions: 1994, 1995, 1996, 1997, 1998
Instrument panel lamps


WARNING: Terminal and harness assignments for individual connectors will vary depending on vehicle equipment level, model, and market.

Leave a Reply