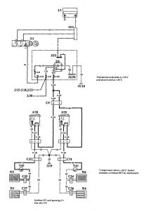
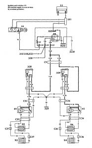
Volvo 940 (1994) – wiring diagrams – heated seats

Volvo 940 (1994) – wiring diagrams – heated seats

Year of productions:  1994

Heated seats

Volvo 940 – wiring diagram – heated seats (part 1)
Volvo 940 – wiring diagram – heated seats (part 2)
Volvo 940 – wiring diagram – heated seats (part 3)
Volvo 940 – wiring diagram – heated seats (part 4)
Volvo 940 – wiring diagram – heated seats (part 5)

WARNING: Terminal and harness assignments for individual connectors will vary depending on vehicle equipment level, model, and market.