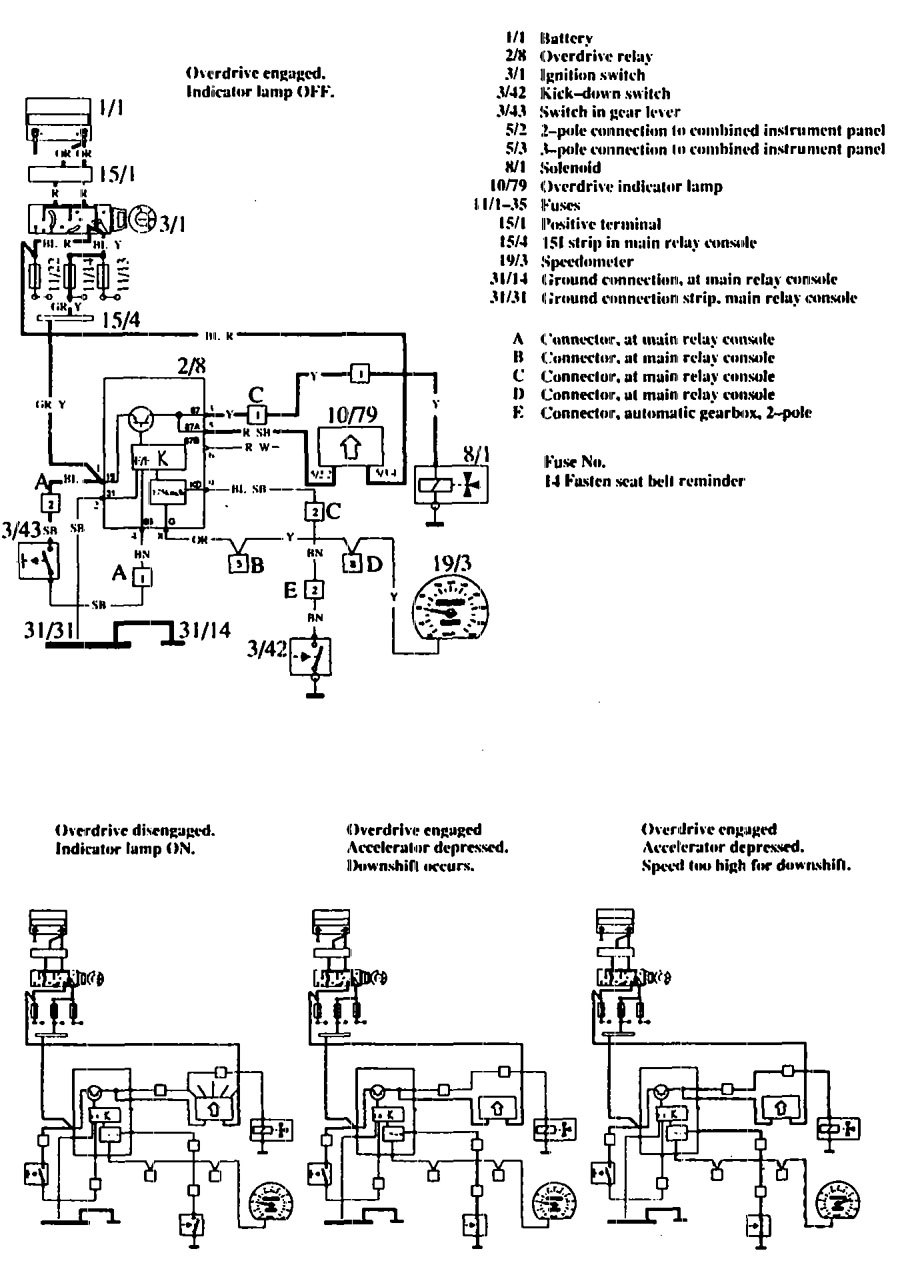
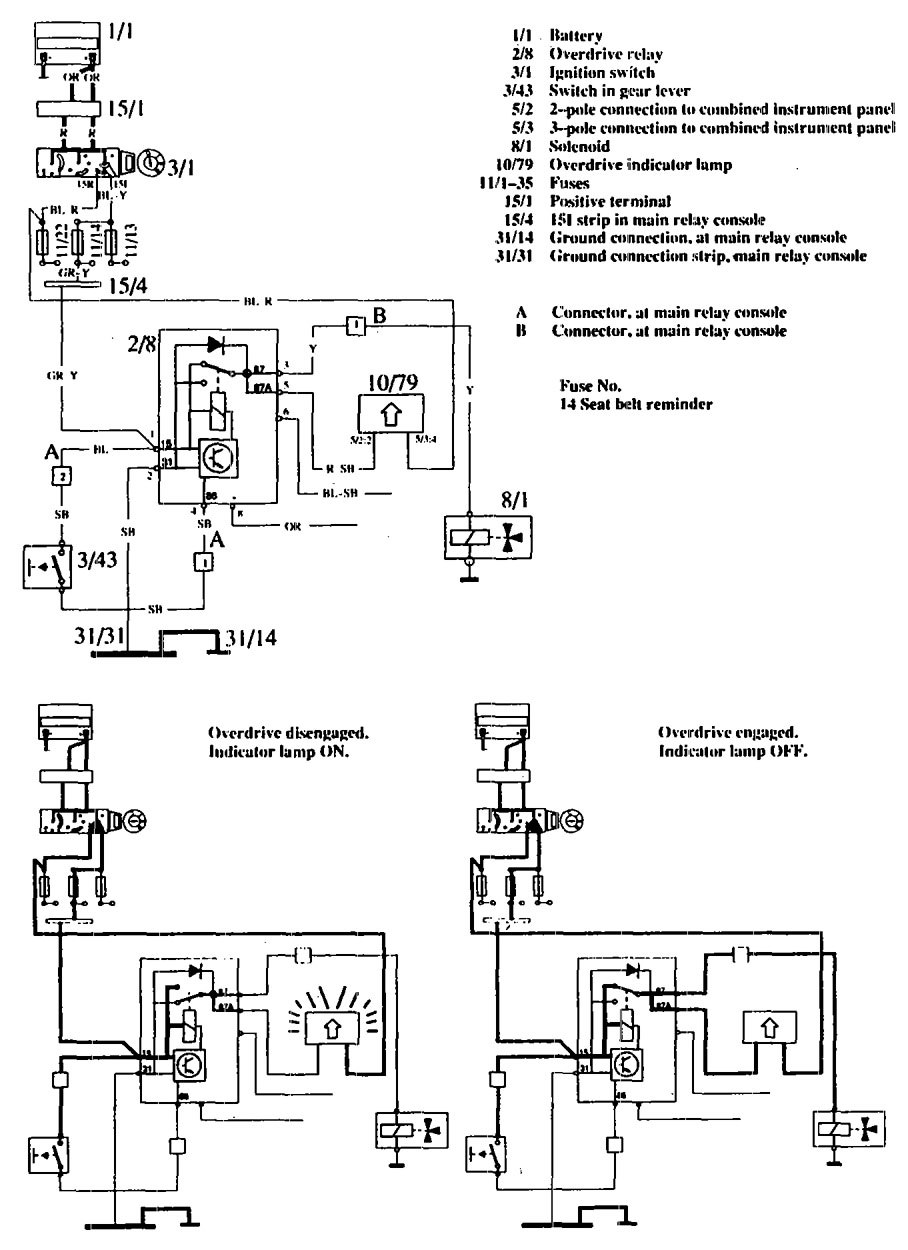
Volvo 760 (1990) – wiring diagrams – overdrive controls
Year of productions: 1990
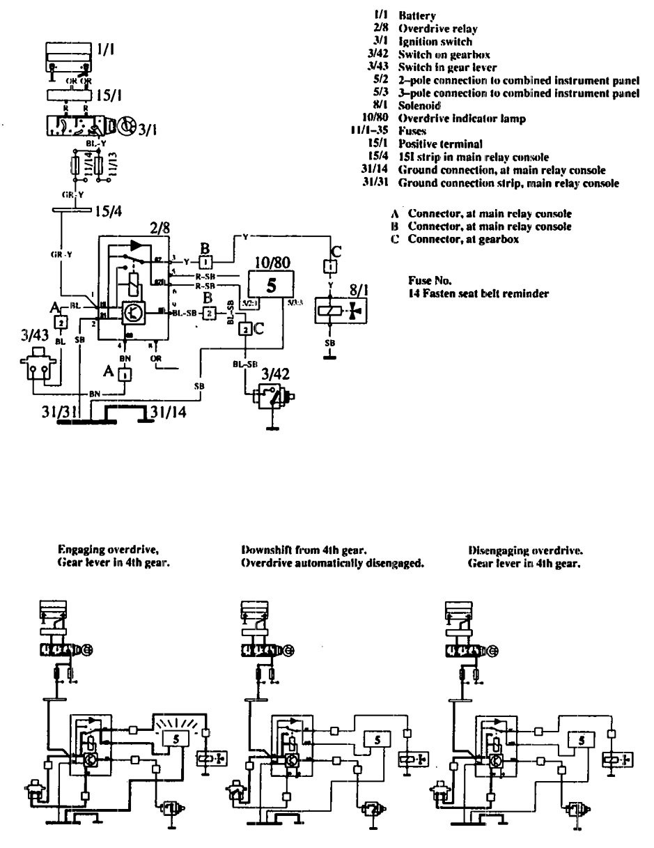
Overdrive controls
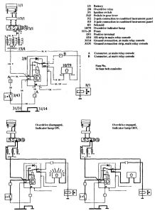
Version 1

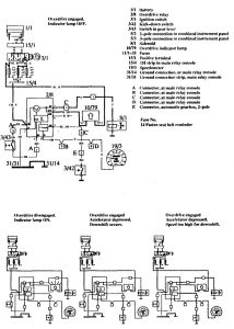
Version 2

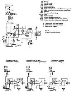
Version 3

WARNING: Terminal and harness assignments for individual connectors will vary depending on vehicle equipment level, model, and market.
