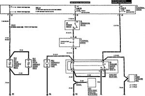
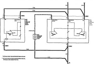
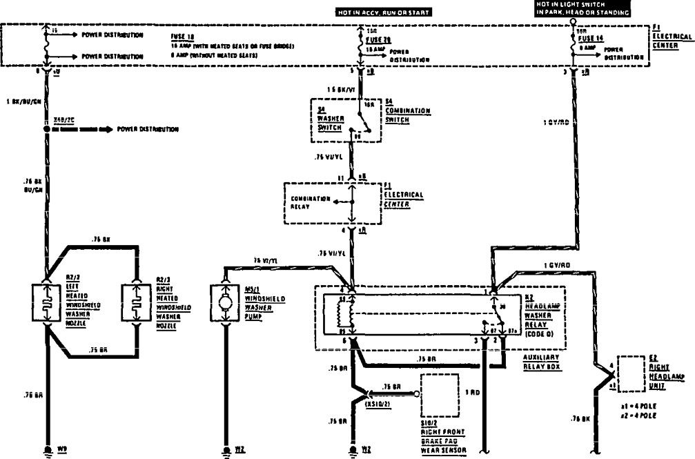
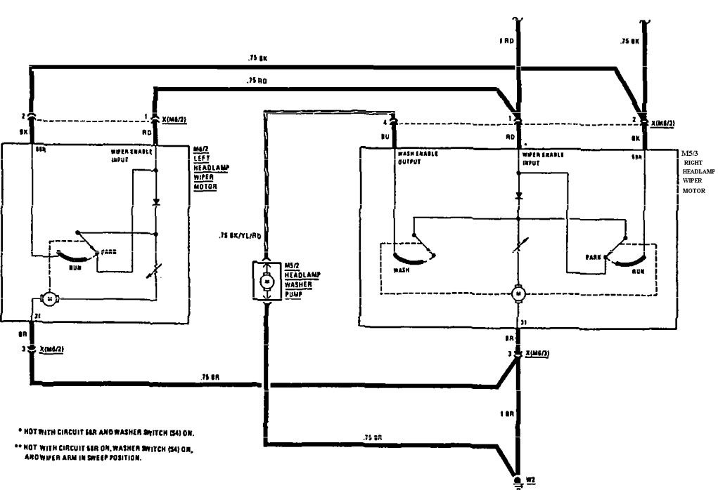
Mercedes-Benz 190E (1991) – wiring diagrams – headlamps
Year of productions: 1991
Headlamps

headlamps (part 1)

headlamps (part 2)
WARNING: Terminal and harness assignments for individual connectors will vary depending on vehicle equipment level, model, and market.
