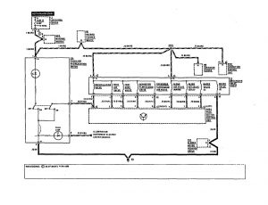
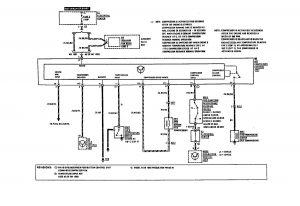
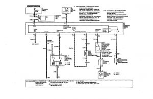
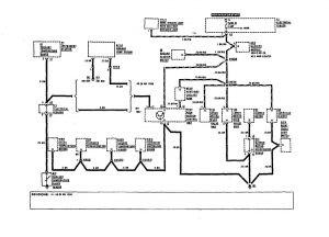
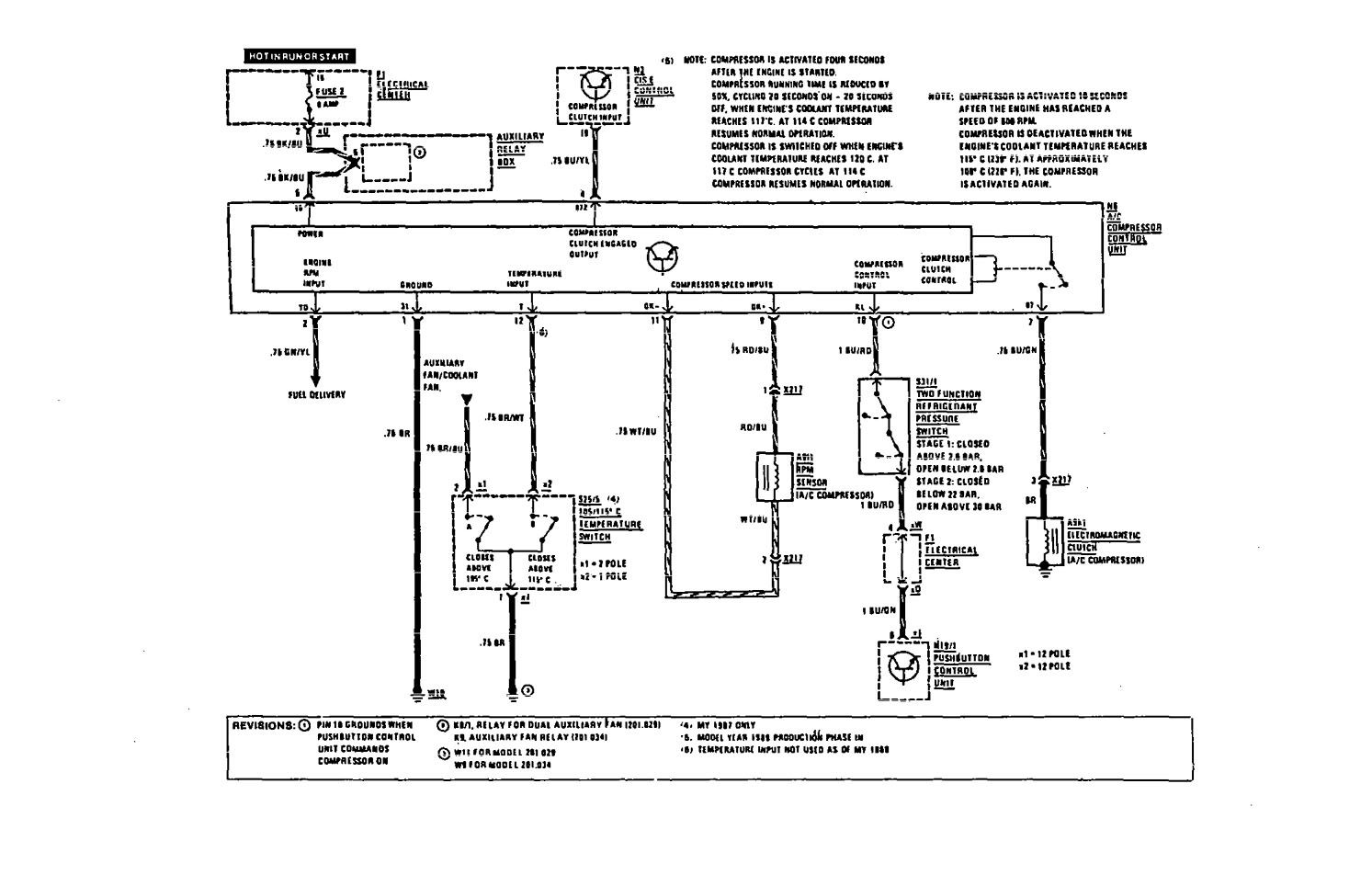
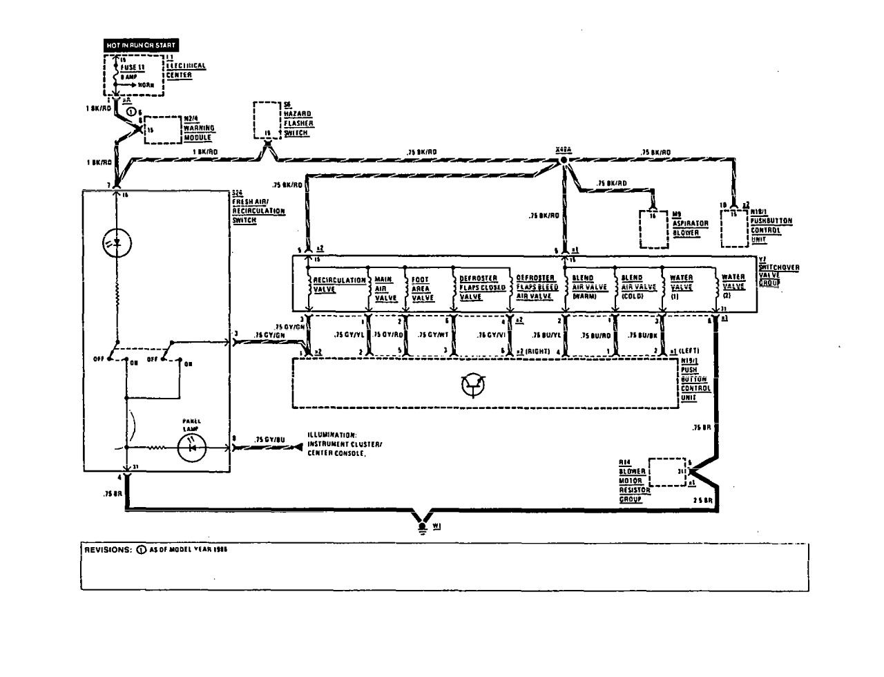
Mercedes-Benz 190E (1991) – wiring diagrams – HVAC Controls
Year of productions: 1991
HVAC Controls
Version 1


Version 2

Version 3


Version 4

WARNING: Terminal and harness assignments for individual connectors will vary depending on vehicle equipment level, model, and market.
