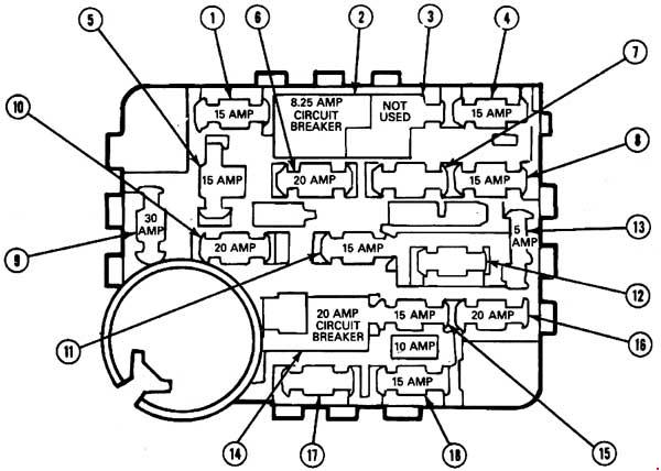
Ford Mustang (1987 – 1993) – fuse box diagram
Year of production: 1987, 1988, 1989, 1990, 1991, 1992, 1993
Fuse box
| Fuse | Ampere Rating [A] | Description |
| 1 | 15 | Stoplamps, Hazard Warning Lamps, Speed Control |
| 2 | 8.25 | Circuit Breaker: Windshield Wiper, Windshield Washer Pump, Interval Wiper, Washer Fluid Level Indicator |
| 3 | — | — |
| 4 | 15 | Tail Lamps, Parking Lamps, Side Marker lamps, Instrument Cluster Illumination Lamps, License Lamps |
| 5 | 15 | Turn Signal Lamps, Backup Lamps, Fluids Module, Heated Rear Window Relay |
| 6 | 20 | A/C Clutch, Heated Rear Window Control, Lugagge Compartment Lid Release, Speed Control Module, Clock/Radio Display, A/C Throttle Positioner, Day/Night Illumination Relay |
| 7 | — | — |
| 8 | 15 | Courtesy Lamps, Key Warning Buzzer, Fuel Filler Door Release, Radio, Power Mirror |
| 9 | 30 | Heater Blower Motor |
| 10 | 20 | Flash-to-Pass, Low Oil Warning Relay |
| 11 | 15 | Radio, Tape Player, Premium Sound, Graphic Equalizer |
| 12 | 15 | Air Bag system |
| 13 | 5 | Instrument Cluster Illumination Lamps, Radio, Climate Control, Ash Receptacle Lamps, Floor “PRNDL” Lamp |
| 14 | 20 | Circuit Breaker: Power Windows 15 Amp Fuse |
| 15 | 15 | Fog Lamps |
| 16 | 20 | Horn, Cigar Lighter |
| 17 | — | — |
| 18 | 15 | Warning Indicator Lamps, Throttle Solenoid Positioner, Low Fuel Module, Dual Timer Buzzer, Tachometer, Engine Idle Track Relay, Fluid Module/Display |
WARNING: Terminal and harness assignments for individual connectors will vary depending on vehicle equipment level, model, and market.

