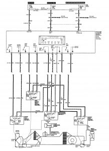
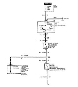
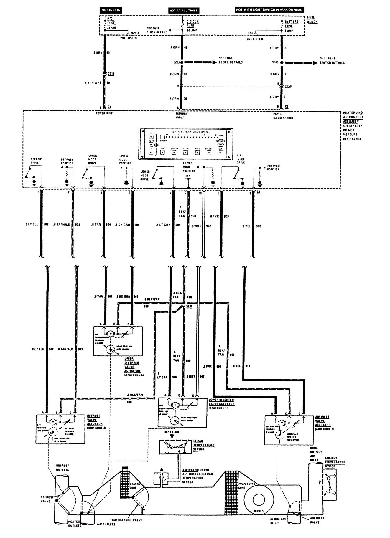
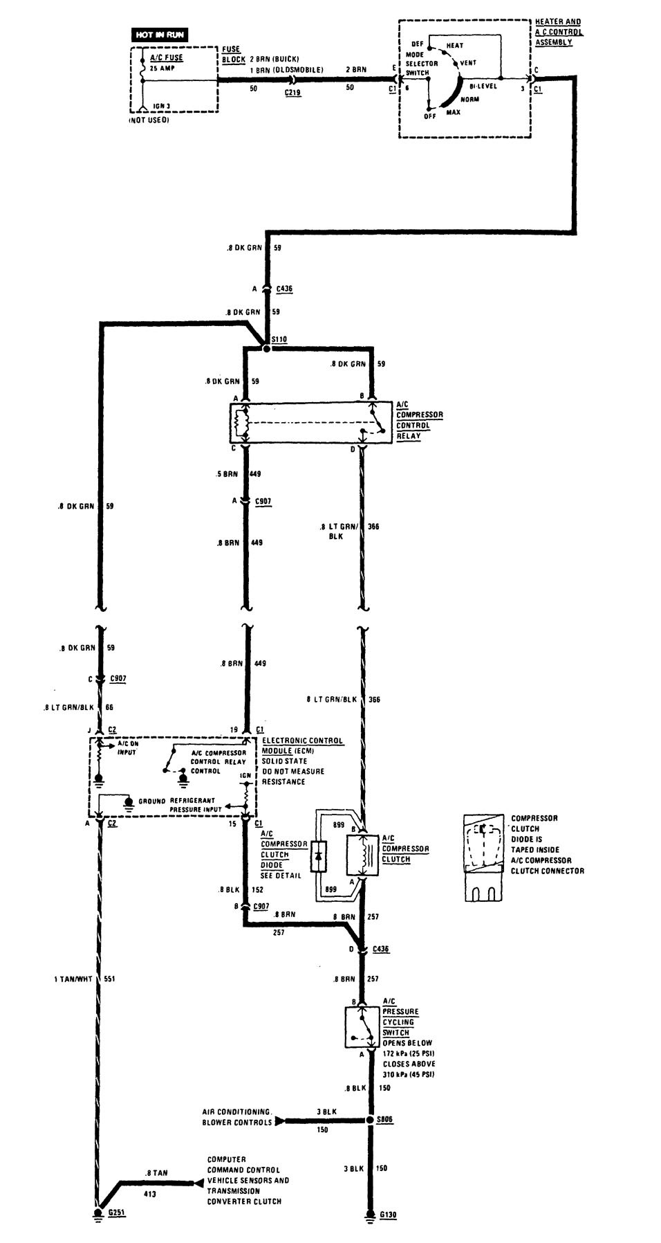
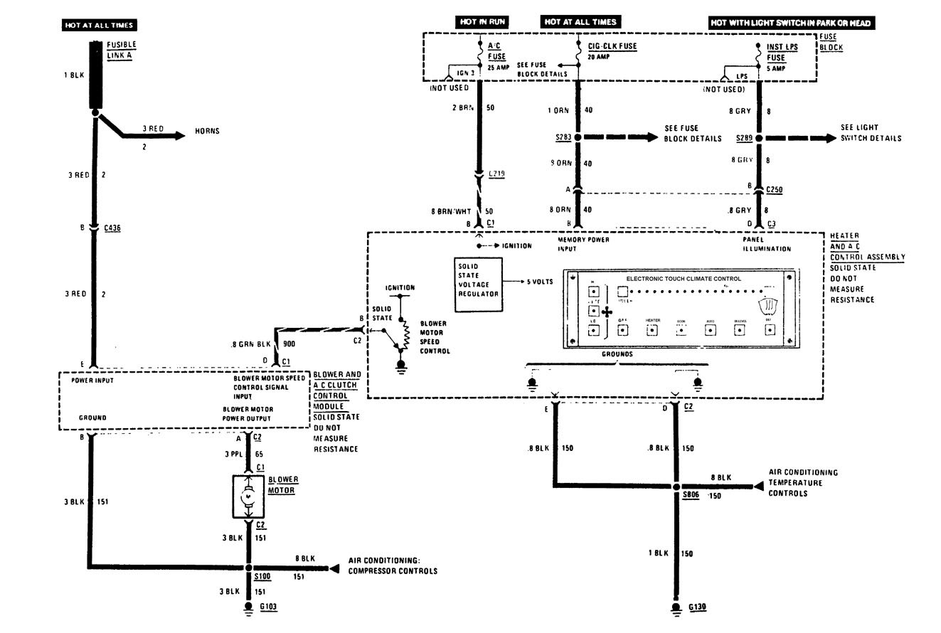
Buick Century (1989) – wiring diagrams – HVAC controls
Year of productions: 1989
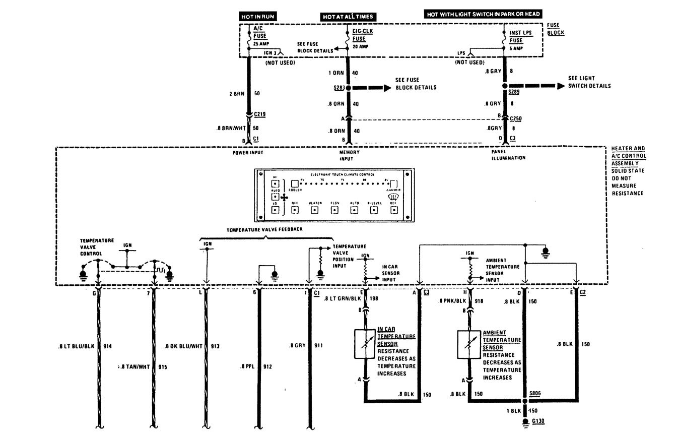
HVAC controls
Version 1

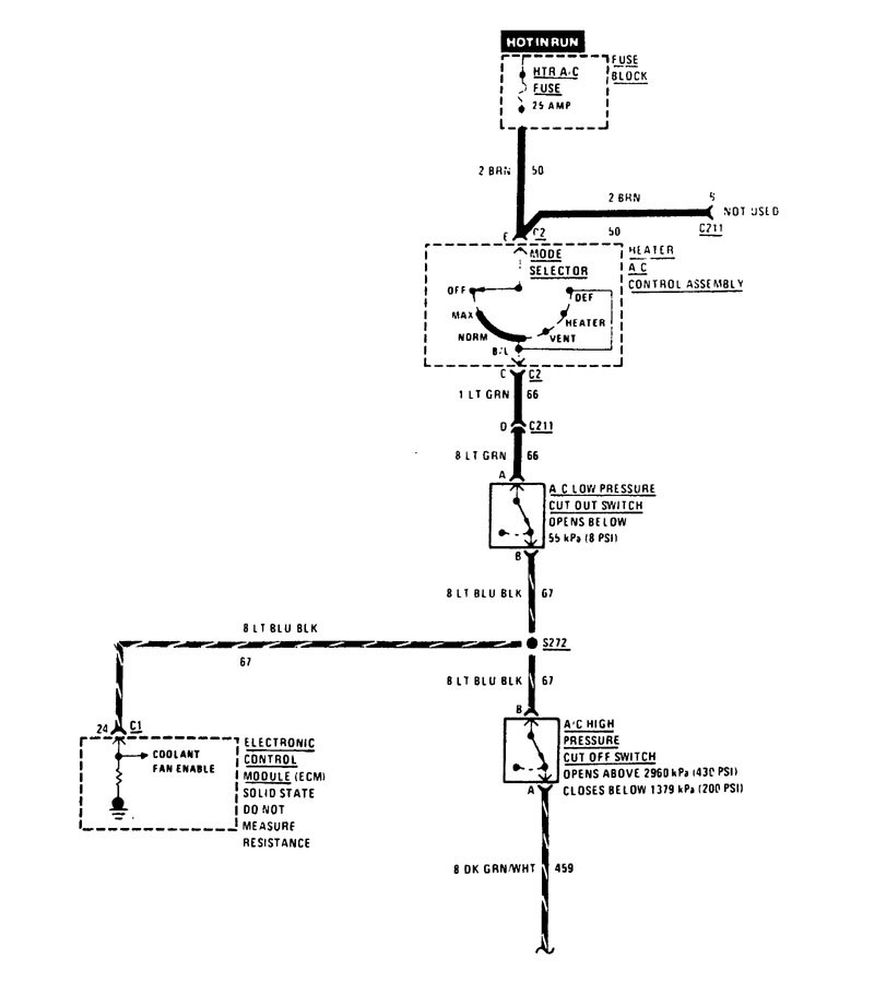
HVAC controls
Version 2

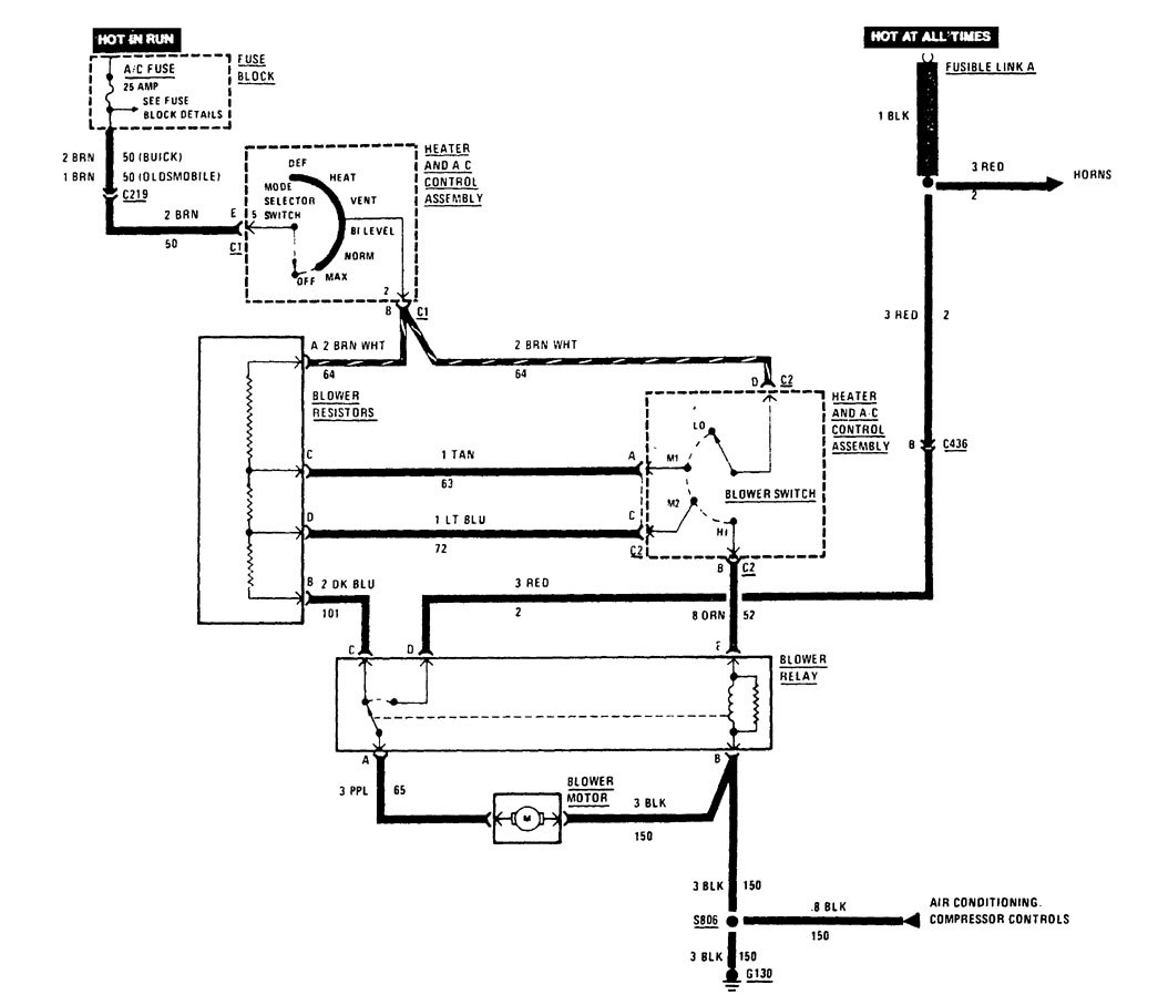
HVAC controls (part 1)

HVAC controls (part 2)
Version 3

HVAC controls
Version 4

HVAC controls
Version 5

HVAC controls
Version 6

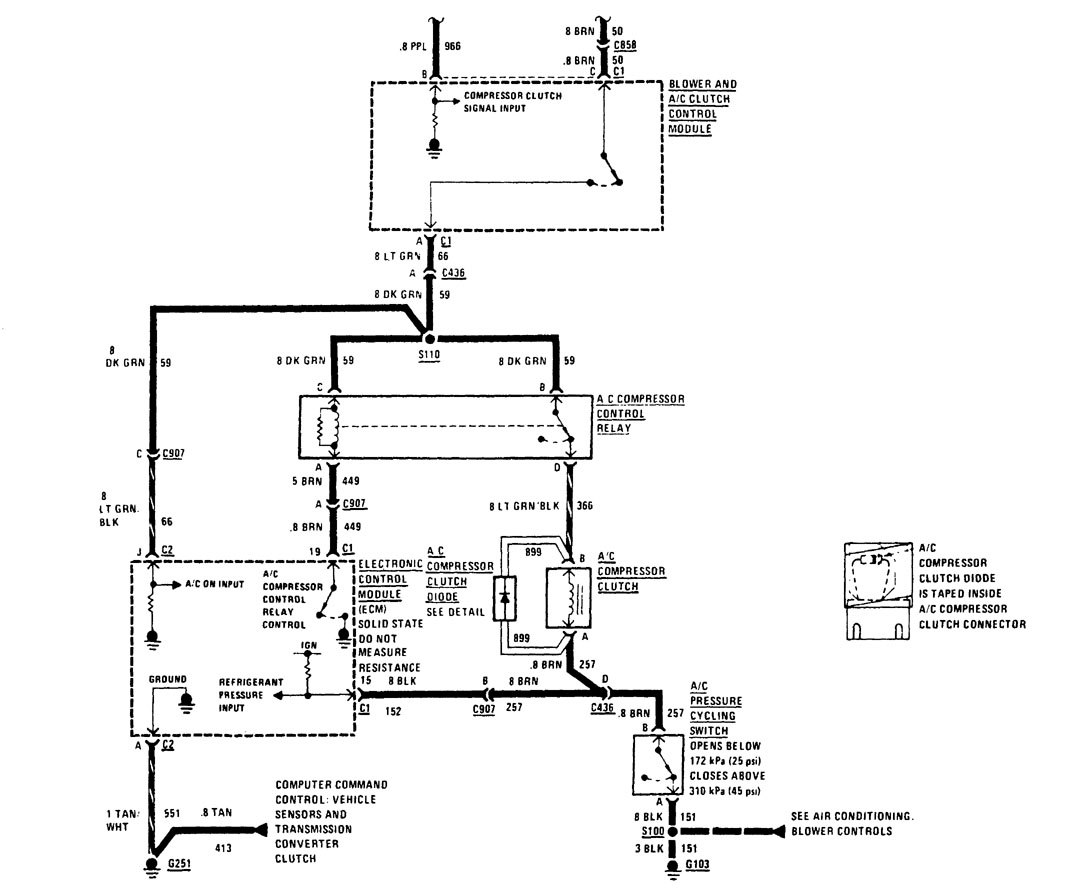
HVAC controls (part 1)

HVAC controls (part 2)
WARNING: Terminal and harness assignments for individual connectors will vary depending on vehicle equipment level, model, and market.
