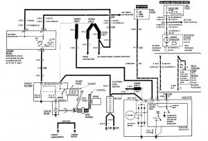
Buick Century (1989) – wiring diagrams – starting
Year of productions: 1989
Starting

starting
WARNING: Terminal and harness assignments for individual connectors will vary depending on vehicle equipment level, model, and market.
Copyright © 2026 | MH Magazine WordPress Theme by MH Themes