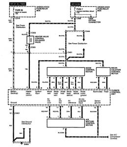
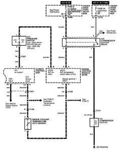
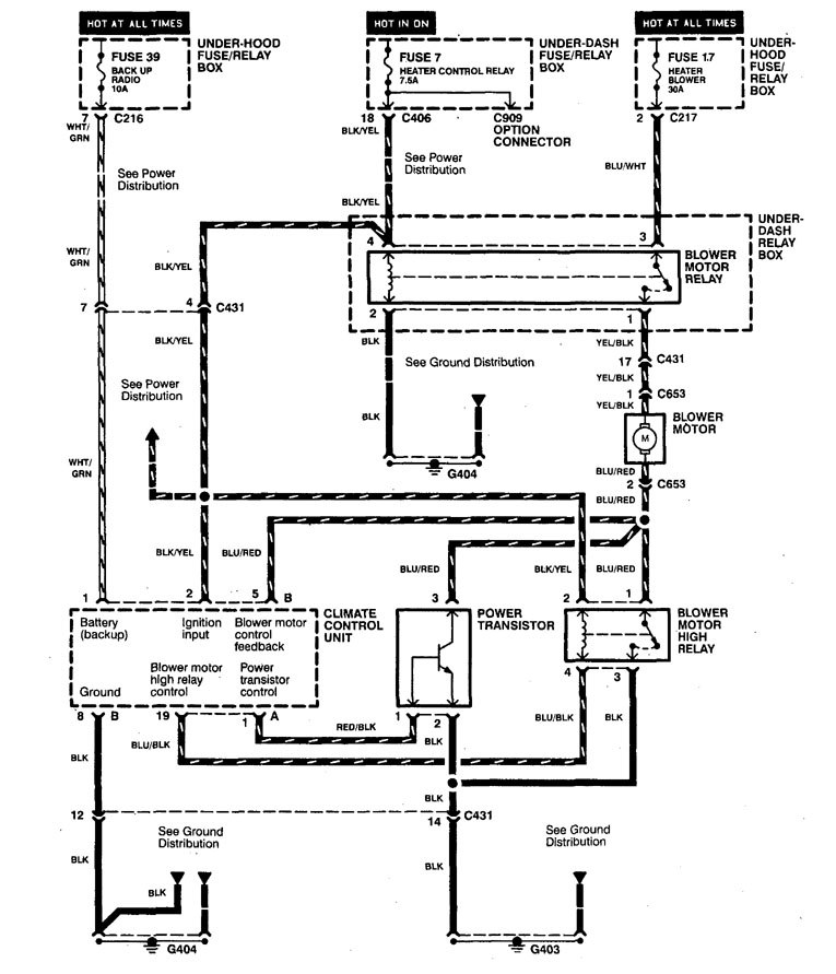
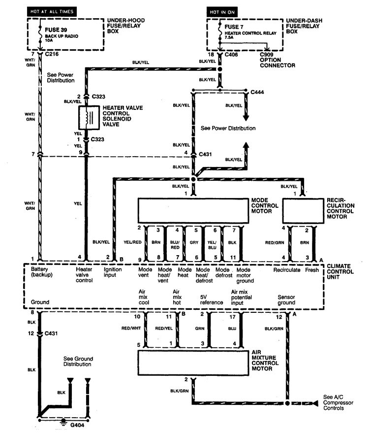
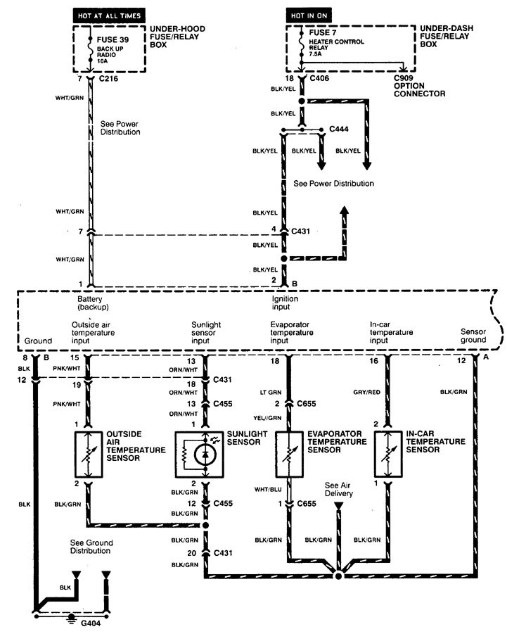
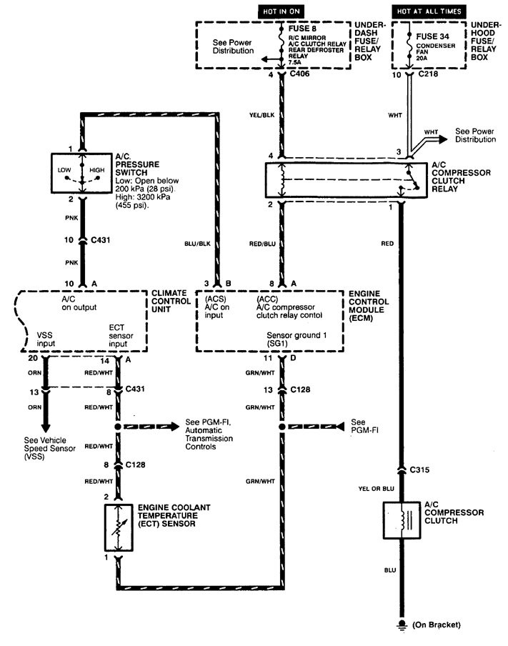
Acura TL (1998) – wiring diagrams – HVAC controls
Year of productions: 1998
HVAC controls
Version 1

Version 2

Version 3


WARNING: Terminal and harness assignments for individual connectors will vary depending on vehicle equipment level, model, and market.
