Acura TL (1998) – wiring diagrams – heater
Year of productions: 1998
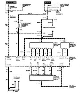
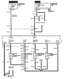
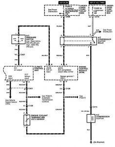
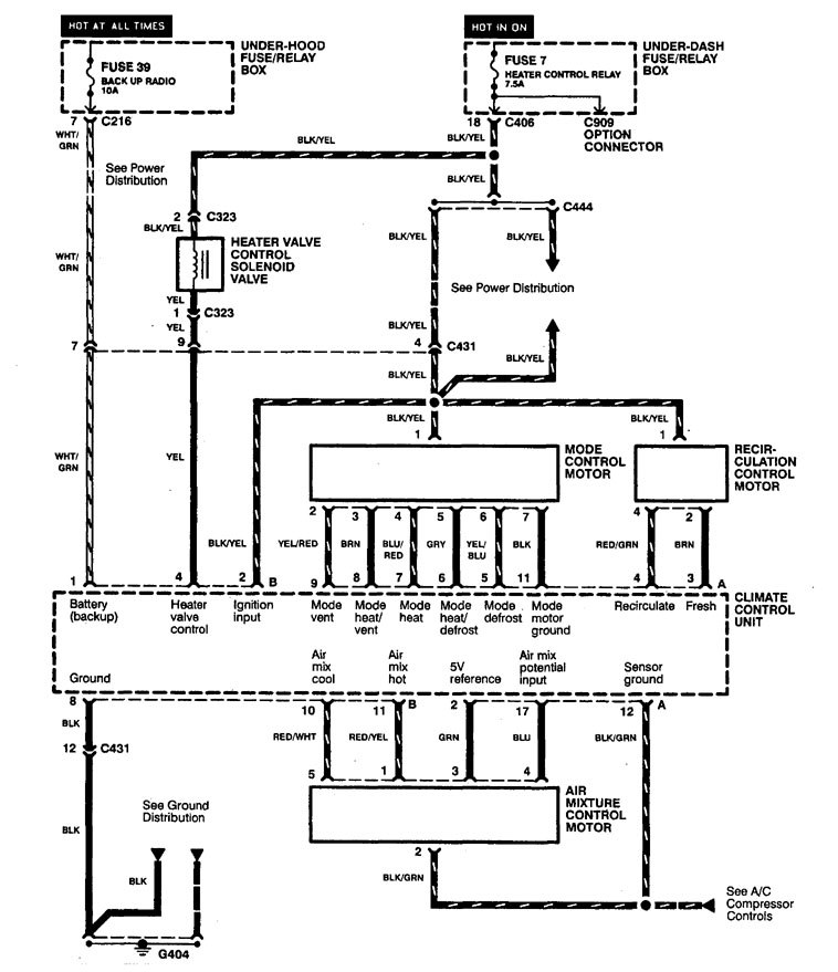
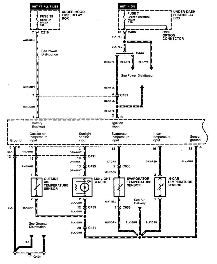
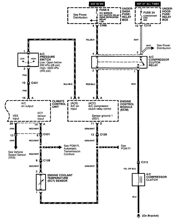
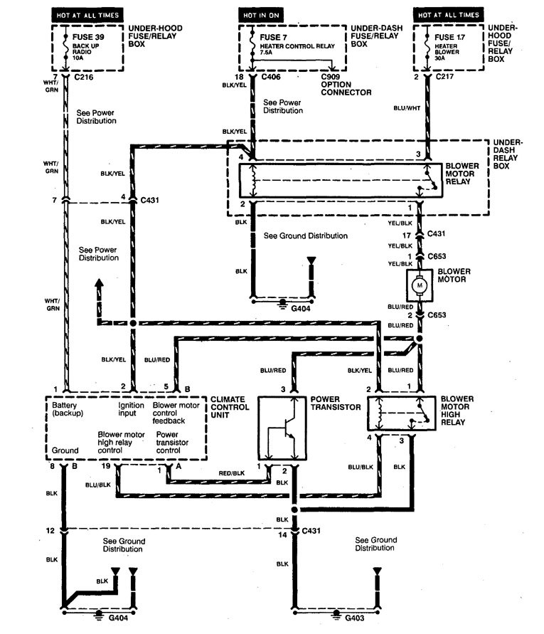
Heater
Version 1

Version 2

Version 3


WARNING: Terminal and harness assignments for individual connectors will vary depending on vehicle equipment level, model, and market.
Year of productions: 1998




WARNING: Terminal and harness assignments for individual connectors will vary depending on vehicle equipment level, model, and market.
Copyright © 2026 | MH Magazine WordPress Theme by MH Themes