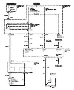
Acura TL (1995 – 1997) – wiring diagrams – rear window defogger
Year of productions: 1995, 1996, 1997
Rear window defogger

G: Terminal and harness assignments for individual connectors will vary depending on vehicle equipment level, model, and market.
