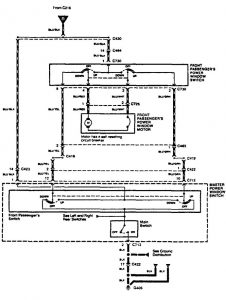
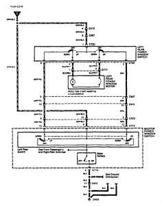
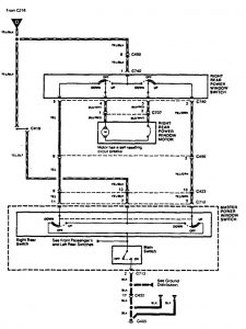
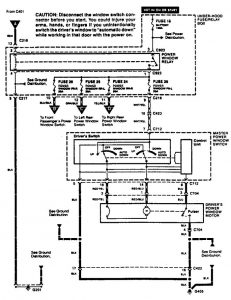
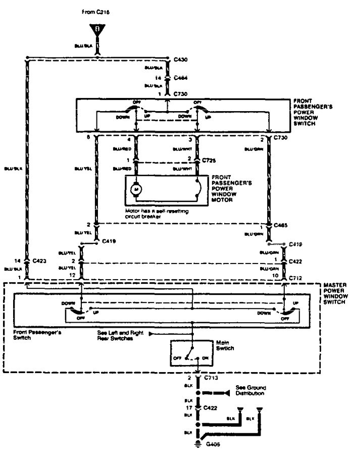
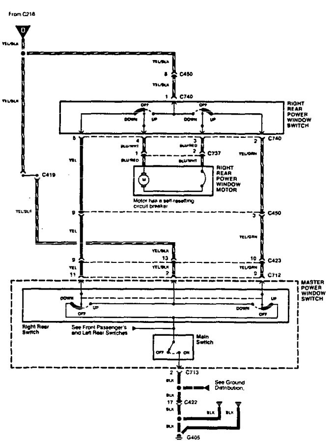
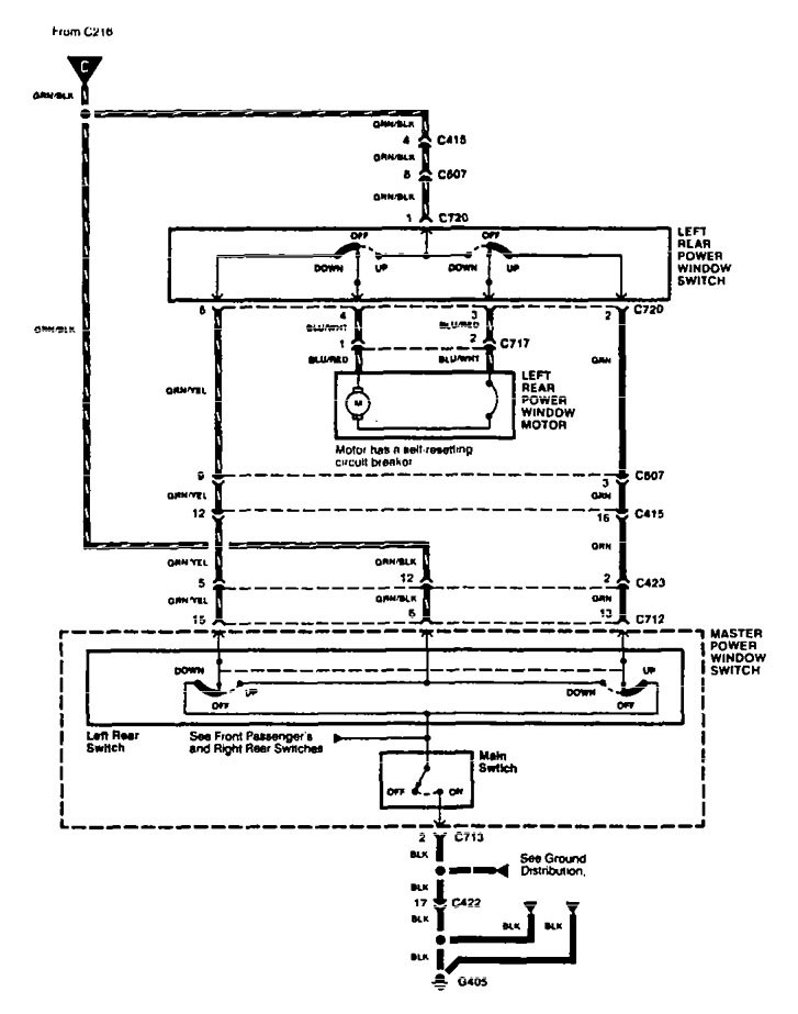
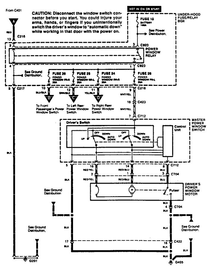
Acura TL (1995 – 1996) – wiring diagrams – power windows
Year of productions: 1995, 1996
Power windows
Acura TL l -wiring diagram – power windows (part 1)




G: Terminal and harness assignments for individual connectors will vary depending on vehicle equipment level, model, and market.

