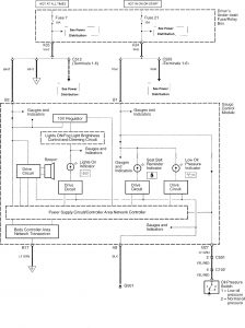
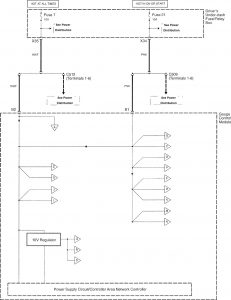
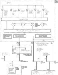
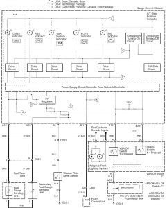
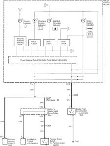
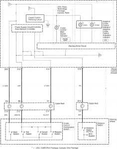
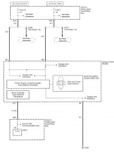
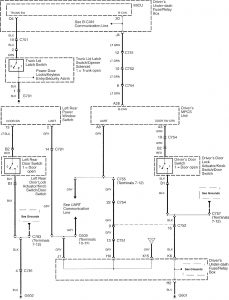
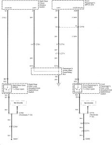
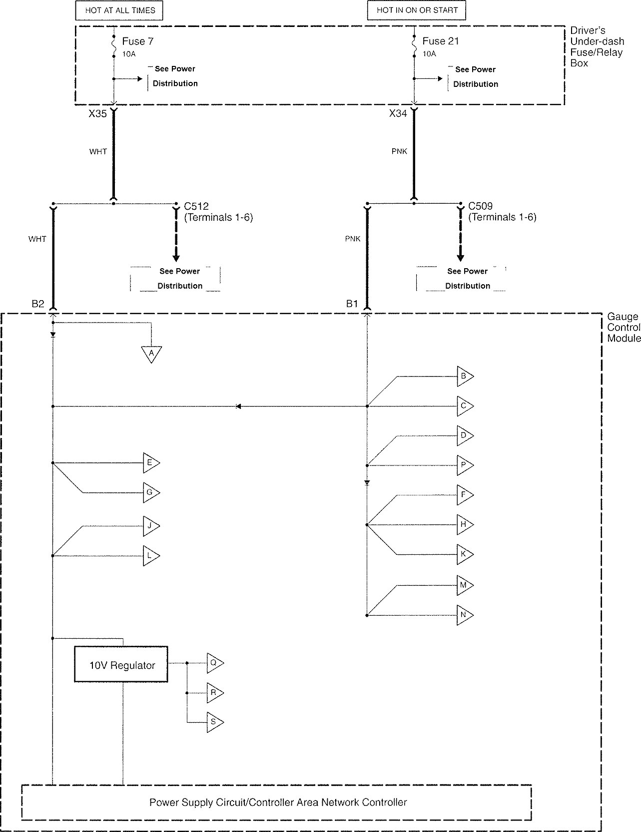
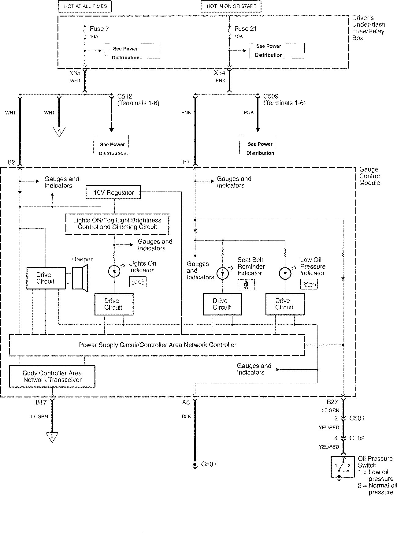
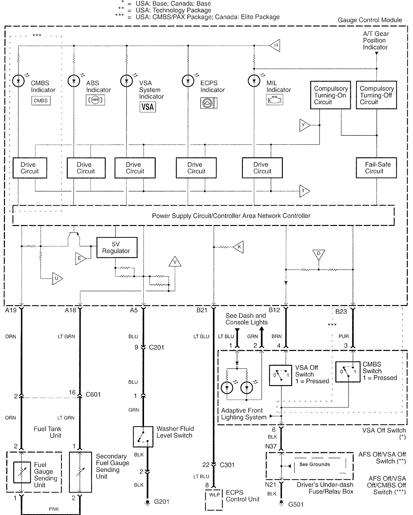
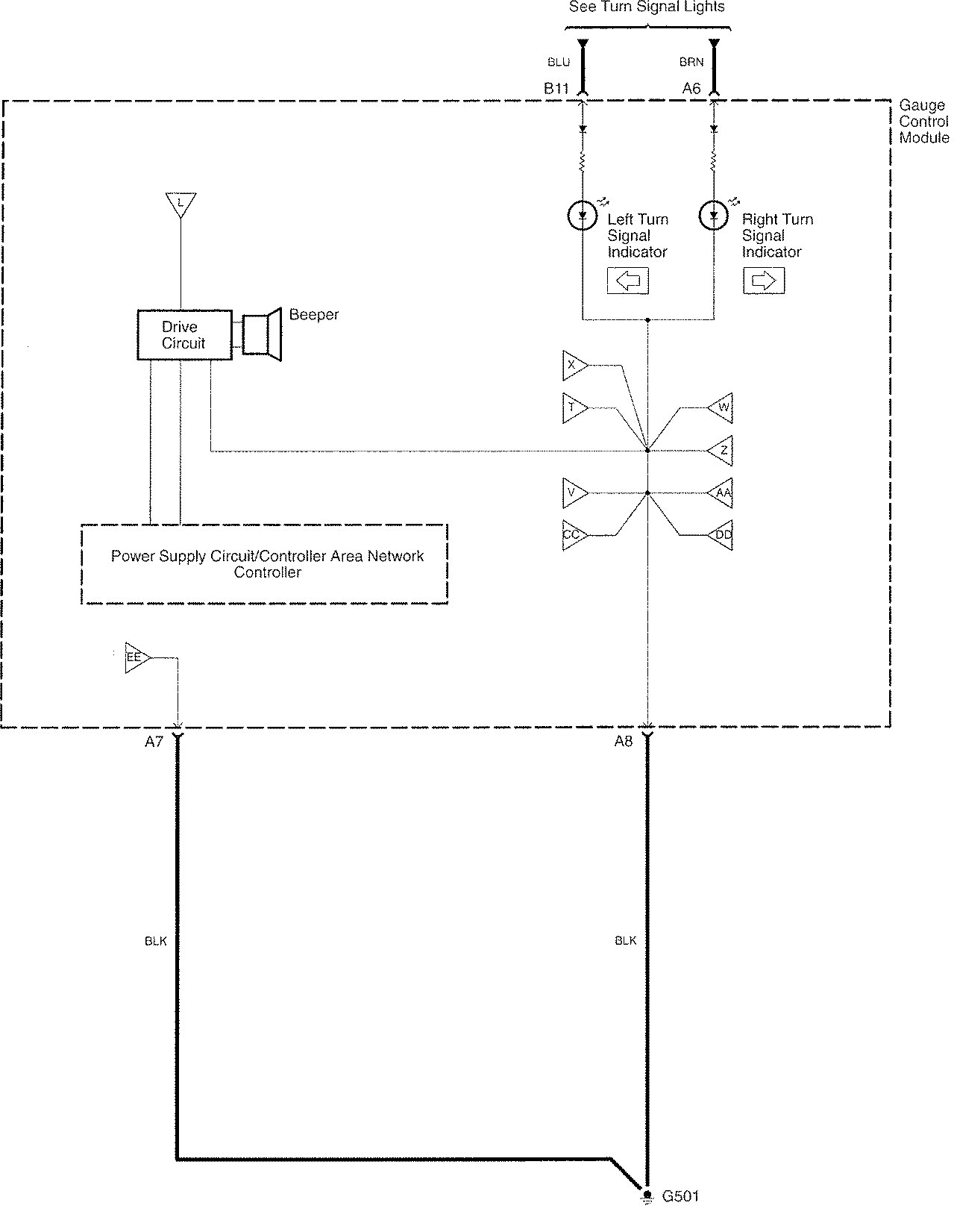
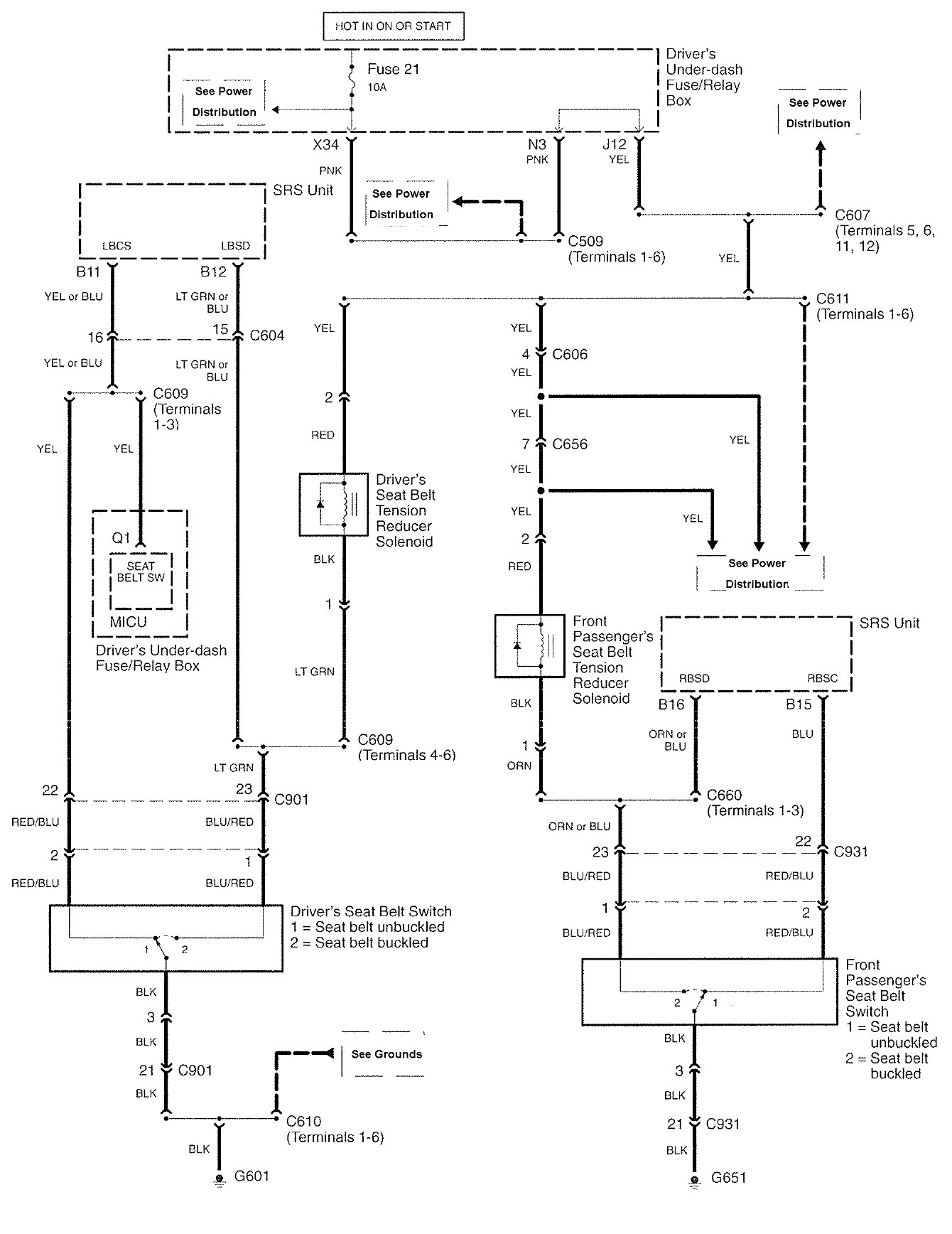
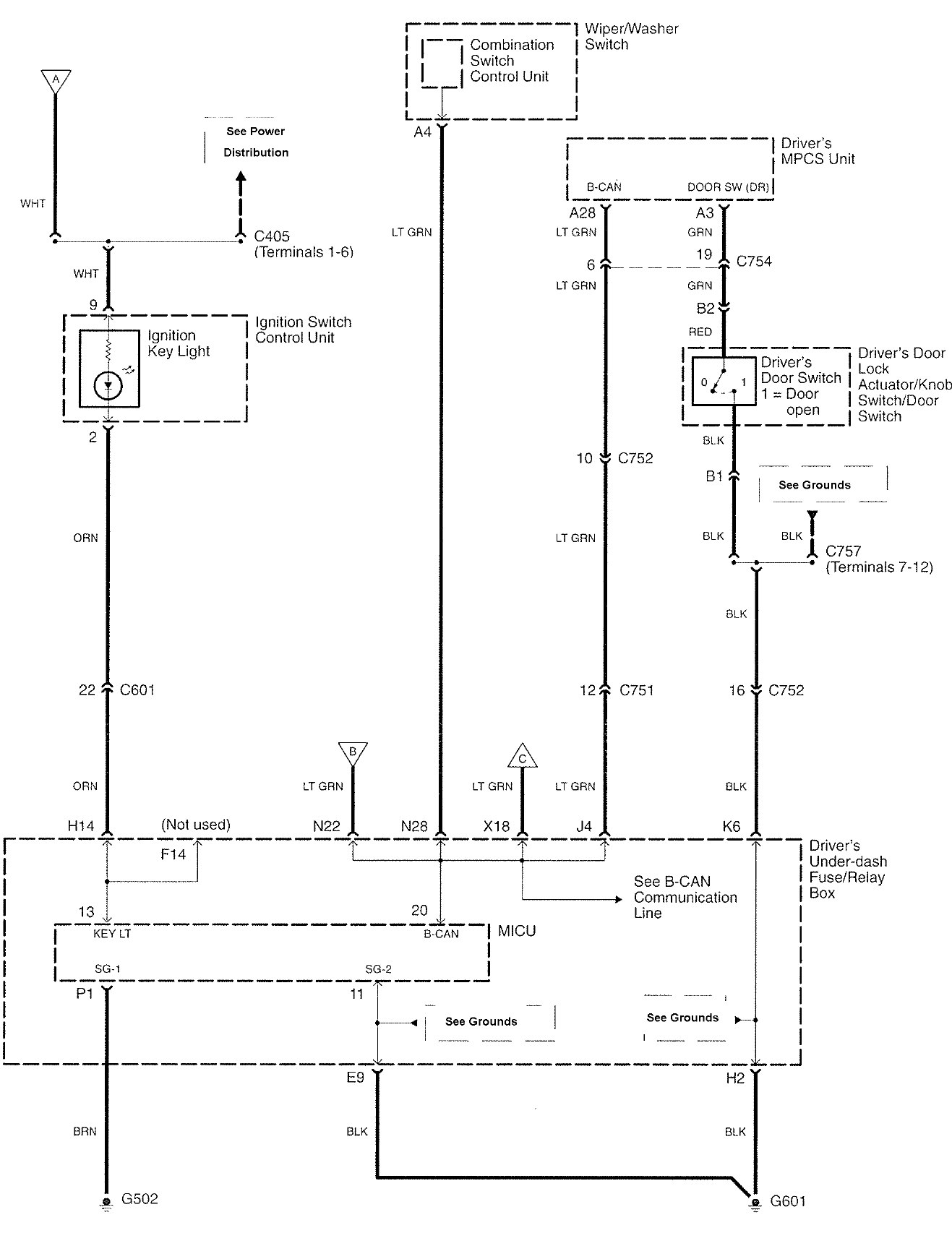
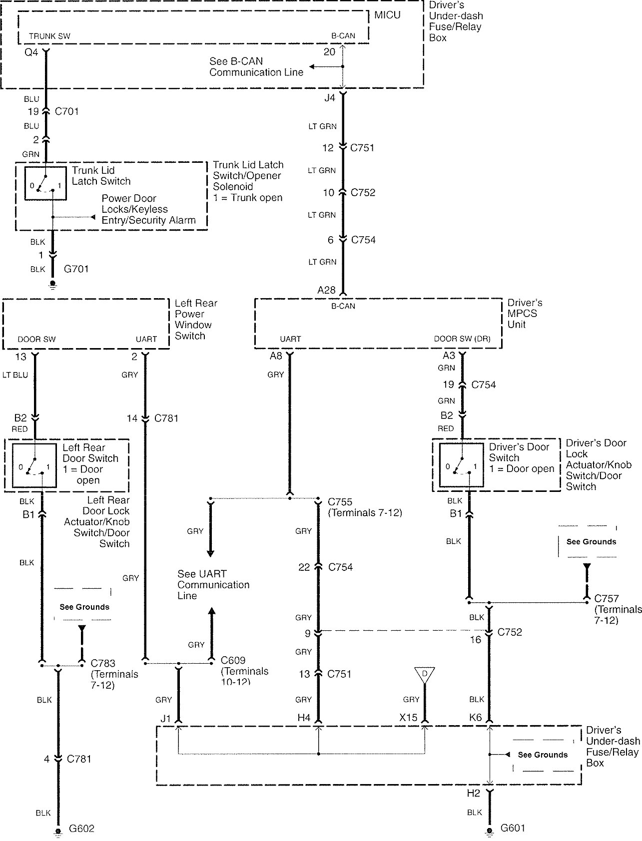
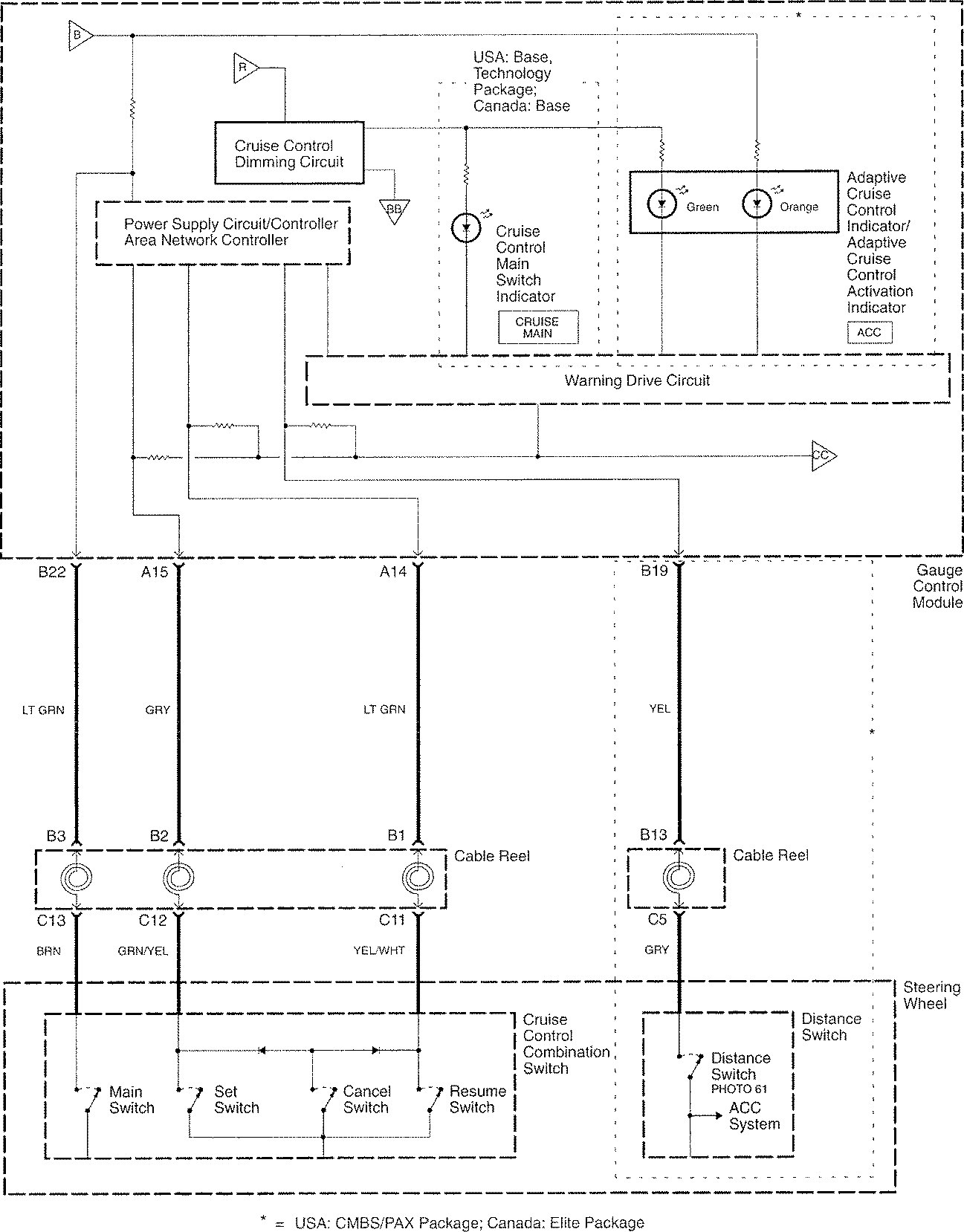
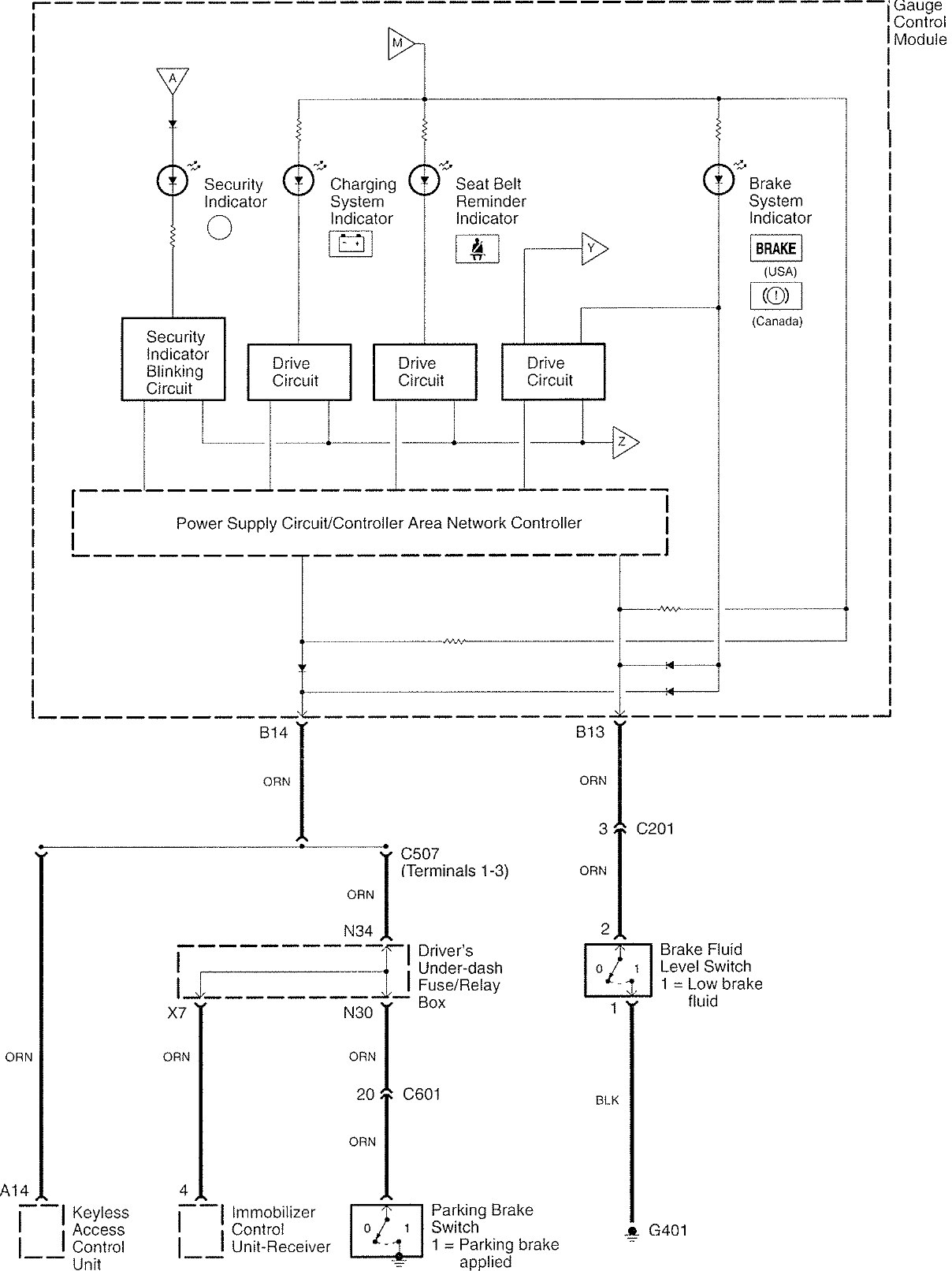
Acura RL (2008) – wiring diagrams – warning indicators
Year of productions: 2008
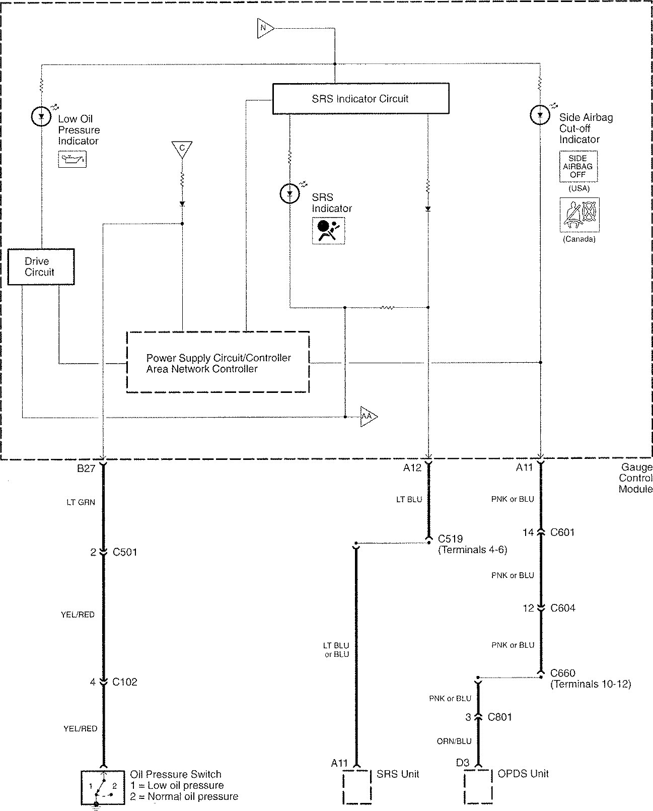
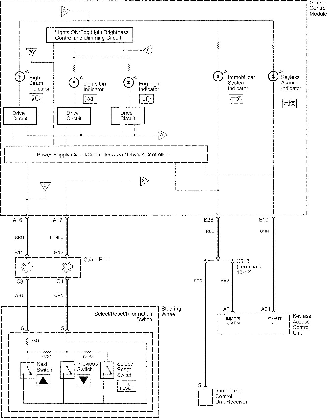
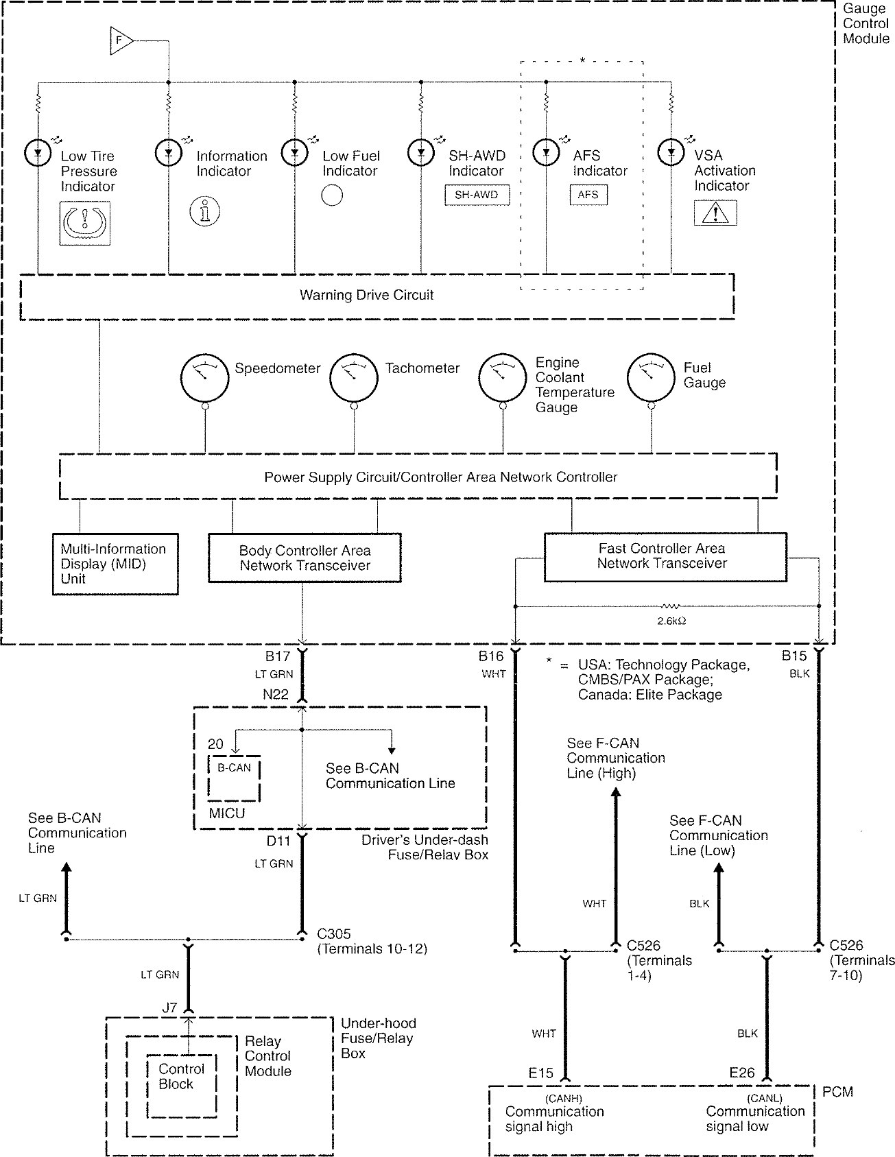
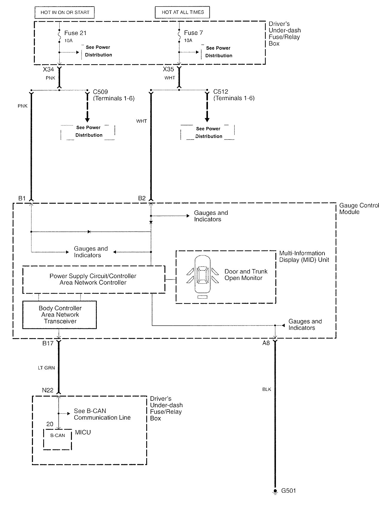
Warning indicators
















WARNING: Terminal and harness assignments for individual connectors will vary depending on vehicle equipment level, model, and market.
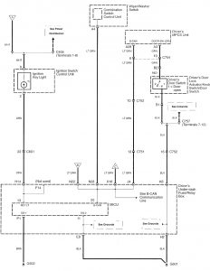
Year of productions: 2008
















WARNING: Terminal and harness assignments for individual connectors will vary depending on vehicle equipment level, model, and market.
Copyright © 2026 | MH Magazine WordPress Theme by MH Themes