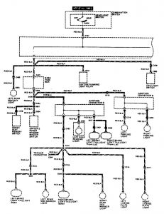
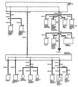
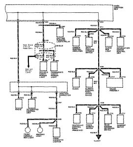
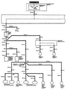
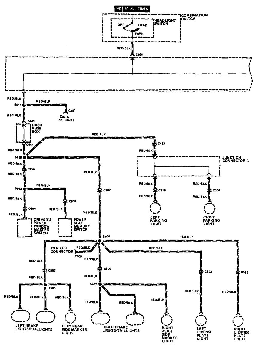
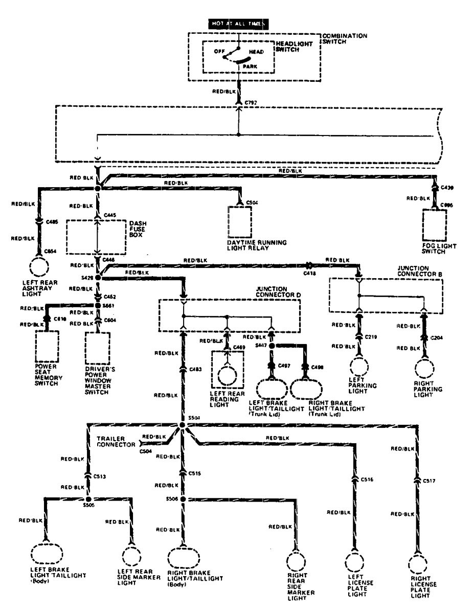
Acura Legend (1990) – wiring diagram – headlamp switch
Year of productions: 1990
Headlamp switch
Version 1



Version 2


WARNING: Terminal and harness assignments for individual connectors will vary depending on vehicle equipment level, model, and market.

