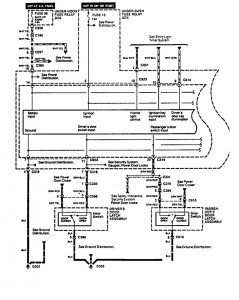
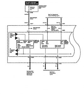
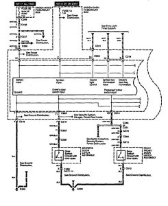
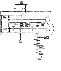
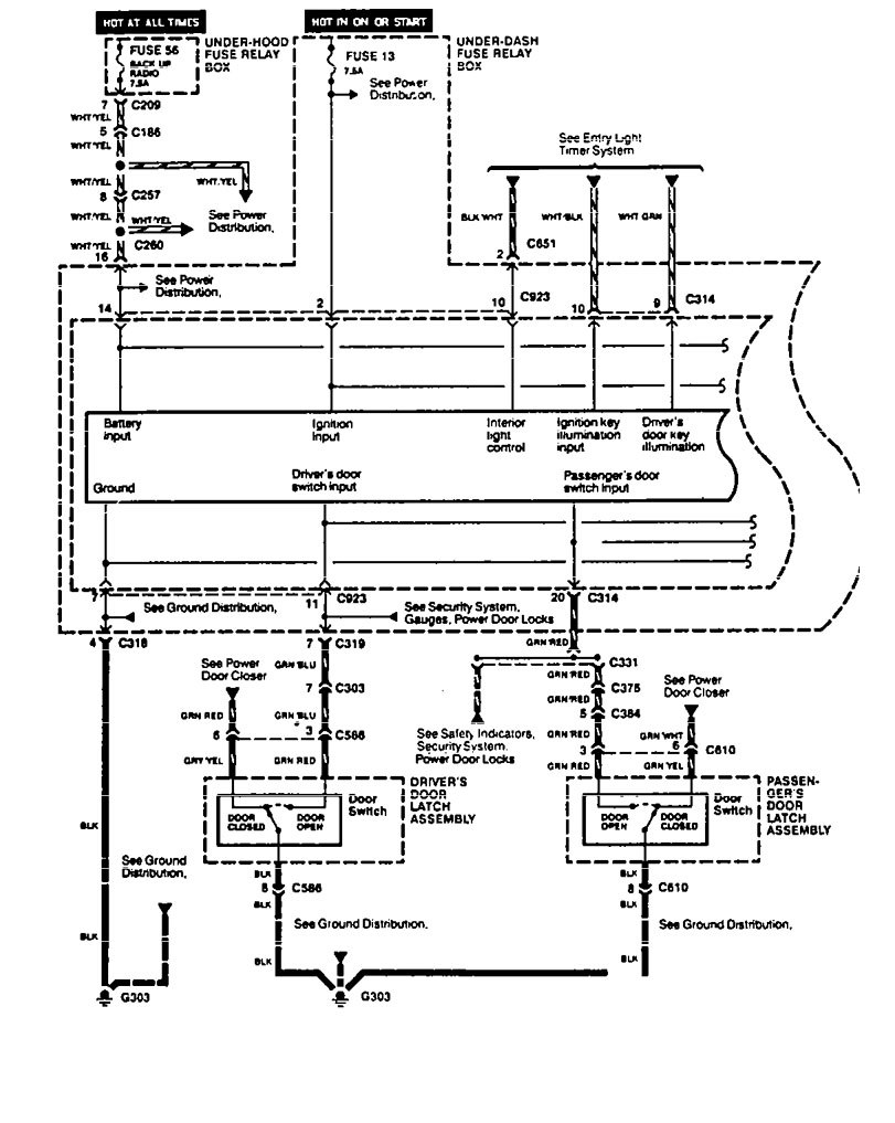
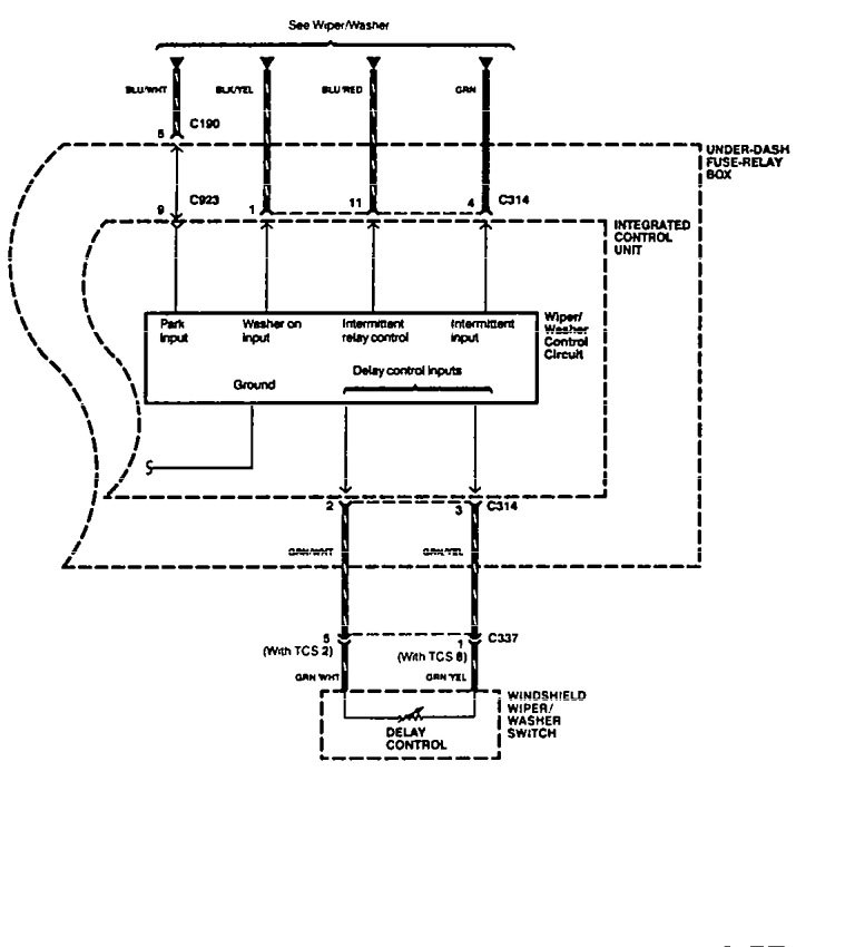
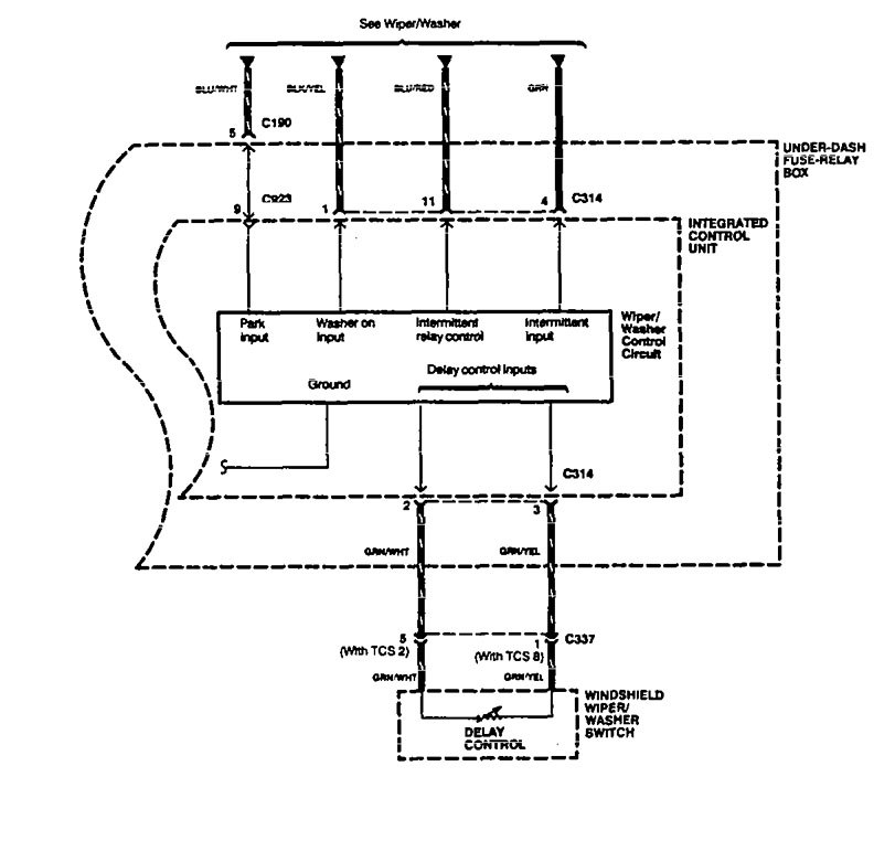
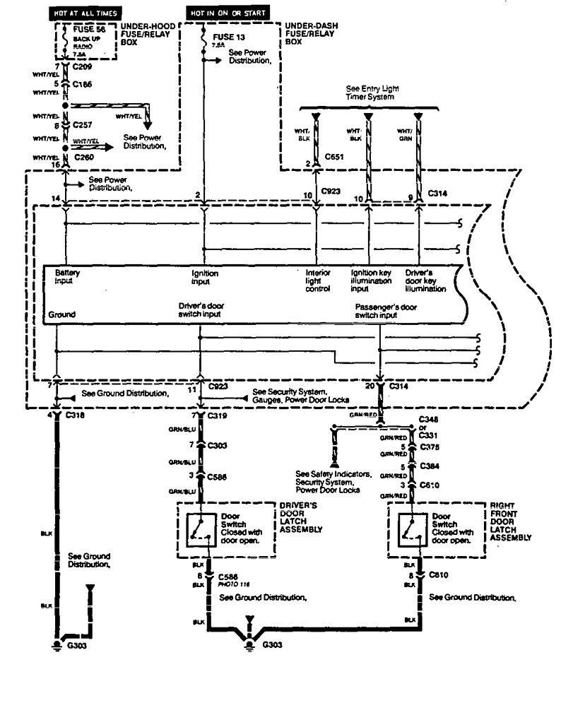
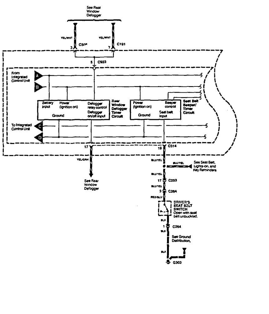
Acura Legend (1994) – wiring diagram – driver information center/message center
Year of productions: 1994
Driver information center/message center
Version 1






Version 2






WARNING: Terminal and harness assignments for individual connectors will vary depending on vehicle equipment level, model, and market.
