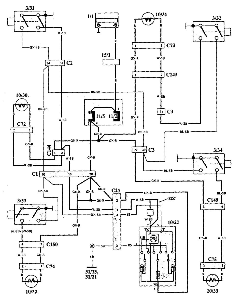
Volvo 940 (1993 – 1995) – wiring diagrams – interior lighting
Year of productions: 1993, 1994, 1995
Interior lighting




WARNING: Terminal and harness assignments for individual connectors will vary depending on vehicle equipment level, model, and market.
