Volvo 940 (1991) – wiring diagrams – HVAC controls
Year of productions: 1991
HVAC controls
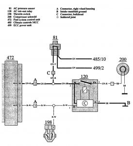
Version 1

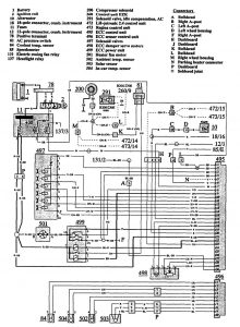
Version 2

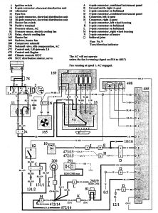
Version 3

WARNING: Terminal and harness assignments for individual connectors will vary depending on vehicle equipment level, model, and market.
