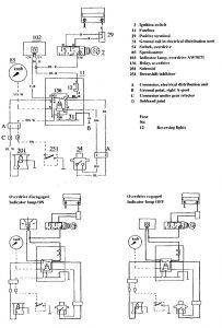
Volvo 740 (1990) – wiring diagrams – overdrive controls
Year of productions: 1990
Overdrive controls
Version 1

diagram – overdrive controls
Version 2

diagram – overdrive controls
WARNING: Terminal and harness assignments for individual connectors will vary depending on vehicle equipment level, model, and market.
