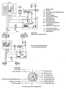
Volvo 740 (1990) – wiring diagrams – brake warning system

Volvo 740 (1990) – wiring diagrams – brake warning system

Year of productions:  1990

Brake warning system

Volvo 740 – wiring diagram – brake warning system

WARNING: Terminal and harness assignments for individual connectors will vary depending on vehicle equipment level, model, and market.