Mercedes-Benz C220 (1994 – 1996) – wiring diagrams – power locks
Year of productions: 1994, 1995, 1996
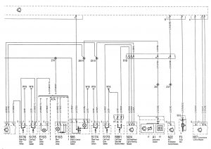
Power locks


| A1 | Instrument cluster | 26M |
| A1h1 | Warning buzzer | 27M |
| A1r1 | Instrument illumination rheostat | 26M |
| A37/2 | PSE control module (CL) | 16A |
| A37/4 | PSE control module (CL, MVA) | 17A |
| E15/2 | Front dome lamp (with shut-off delay and front reading lamp) | 15M |
| E18/1 | Trunk lamp | 6M |
| F3 | Fuse box (18-fuse, in fuse and relay box F1) | 9M |
| F3-33 | Fuse 33, terminal 30 | 11L |
| F3-35 | Fuses 35, terminal 15R | 11L |
| K38 | starter lock-out relay module | 13M |
| N2/4 | Seat belt warning module (USA) | 25M |
| N22 | A/C pushbutton control module (Automatic A/C) | 28M |
| N57 | Convenience control module (power windows, sliding/pop-up roof) | 29M |
| S17/3 | Left front door switch | 23M |
| S17/4 | Right front door switch | 22M |
| S17/5 | Left rear door switch | 17M |
| S17/5 | Right rear door switch | 17M |
| S17/8 | Trunk lamp switch | 6M |
| S68/1 | Left front seat belt buckle switch (seat belt reminder) | 24M |
| S68/1×1 | Left front seat belt buckle switch connector (seat belt extander/reminder) | 24K |
| S85 | Central locking interior control switch | 20M |
| S86/1 | Left front door lock switch (CF) | 3M |
| S87/1 | Right front door lock switch (CF) | |
| S88/2 | Trunk lid lock switch (CF) | |
| S88/2×1 | Trunk lid lock switch connector (CF) | |
| W7 | Ground (right wheelhousing in trunk) | |
| W7/1 | Ground (right rear tailamp in trunk) | |
| W18 | Ground (left front seat crossmember) | |
| W19 | Ground (right front seat crossmember) | |
| Ground not indicated, components are connected on engine block or bodywork | ||
| X18 | Interior/taillamp harness connector | |
| X35/1 | Left front door separation point | |
| X35/2 | Right front door separation point | |
| Z3/1 | Terminal 15 connector sleeve (automatic A/C, feed from auxiliary coolant pump, control relay – K30) | |
| Z7/1 | Terminal 30 connector sleeve (CL) | |
| Z21/2 | Front door contact connector sleeve (switched ground feed from left front (S17/3) and right front (S17/4) door contact switches) | |
| Z21/5 | Trunk lid lock switch 1 connector sleeve (ATA/CL) | |
| Z21/6 | Trunk lid lock switch 2 connector sleeve (ATA/CL) | |
| Z81 | Terminal 58d connector sleeve | |
| Z81/4 | Terminal 58 connector sleeve (frame floor) | |
WARNING: Terminal and harness assignments for individual connectors will vary depending on vehicle equipment level, model, and market.
