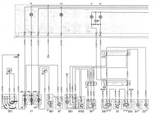
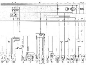
Mercedes-Benz C220 (1994 – 1996) – wiring diagrams – instrumentation
Year of productions: 1994, 1995, 1996
Instrumentation



| A1 | Instrument cluster |
| A1e1 | Left turn signal indicator lamp |
| A1e2 | Right·turn signal indicator lamp |
| A1e3 | High beam indicator lamp |
| A1e4 | Fuel reserve indicator lamp |
| A1e5 | Generator charge indicator lamp |
| A1e6 | Brake pad wear indicator lamp |
| A1e7 | Low brake fluid level/parking brake indicator lamp |
| A1e8 | Instrument illumination |
| A1e9 | Seat belt reminder lamp |
| A1e11 | Low ECL indicator lamp |
| A1e12 | Low engine oil level indicator lamp |
| A1e13 | Low windshield washer fluid level indicator lamp |
| A1e14 | Exterior lamp failure indicator lamp |
| A1e15 | SRS MIL |
| A1e16 | Preglow indicator lamp |
| A1e17 | ABS MIL |
| A1e21 | ASR warning lamp |
| A1e22 | ASR MIL |
| A1e26 | “CHECK ENGINE” MIL |
| A1e34 | 02S replacement indicator lamp |
| A1e35 | ETS MIL |
| A1e36 | ETS warning lamp |
| A1e40 | Steering lock warning lamp |
| A1e43 | EPC MIL |
| A1h1 | Warning buzzer |
| A1p1 | ECT gauge |
| A1p2 | Fuel level gauge |
| A1p4 | Outside temperature indicator |
| A1p5 | Tachometer |
| A1p6 | Electronic clock |
| A1p8 | Electronic speedometer |
| A1r1 | Instrument illumination rheostat |
| B4/1 | Left fuel level sensor |
| B4/2 | Right fuel level sensor |
| B11/4 | ECT sensor (DFI, IFI) |
| B14 | Outside temperature indicator temperature sensor |
| E3 | Left taillamp unit |
| E3e1 | Turn signal lamp |
| E4 | Right taillamp unit |
| E4e1 | Turn signal lamp |
| E6/1 | Left turn signal/side marker lamp (USA) |
| E6/1e1 | Turn signal |
| E6/1e2 | Side marker lamp |
| E6/2 | Right signal/side marker lamp (USA) |
| E6/2e1 | Turn signal |
| E6/2e2 | Side marker lamp (USA) |
| E19/1 | Left license plate lamp |
| E19/2 | Right license plate lamp |
| F1 | Fuse and relay box |
| F1-3 | Fuse 3, circuit 15 |
| F1-7 | Fuse 7, circuit 56a |
| F1-10 | Fuse 1 0, circuit 30 |
| F1-12 | Fuse 12, circuit 30 |
| F1-20 | Fuse 20, circuit 15R |
| G2 | Generator |
| K2 | HCS relay module |
| K30 | Auxiliary coolant pump control relay module (REST, engine OFF cooling) |
| N2/2 | SRS control module |
| N7 | Exterior lamp failure monitoring module |
| N10/2 | Combination relay module (turn signal with trailer coupling, rear window defroster, wiper motor, ATA) |
| N22 | A/C pushbutton control module (Automatic A/C) |
| N35 | Daytime runhing lamp control module |
| N47-1 | ASRISPS control module |
| N47-2 | ETS/SPS control module |
| N47-7 | ABS control module |
| R3 | Front cigar lighter (with ashtray illumination) |
| R3e1 | Illumination |
| R3x1 | Illuminated cigar lighter connector |
WARNING: Terminal and harness assignments for individual connectors will vary depending on vehicle equipment level, model, and market.
