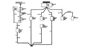
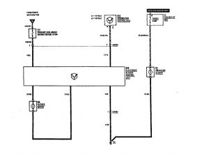
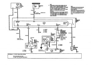
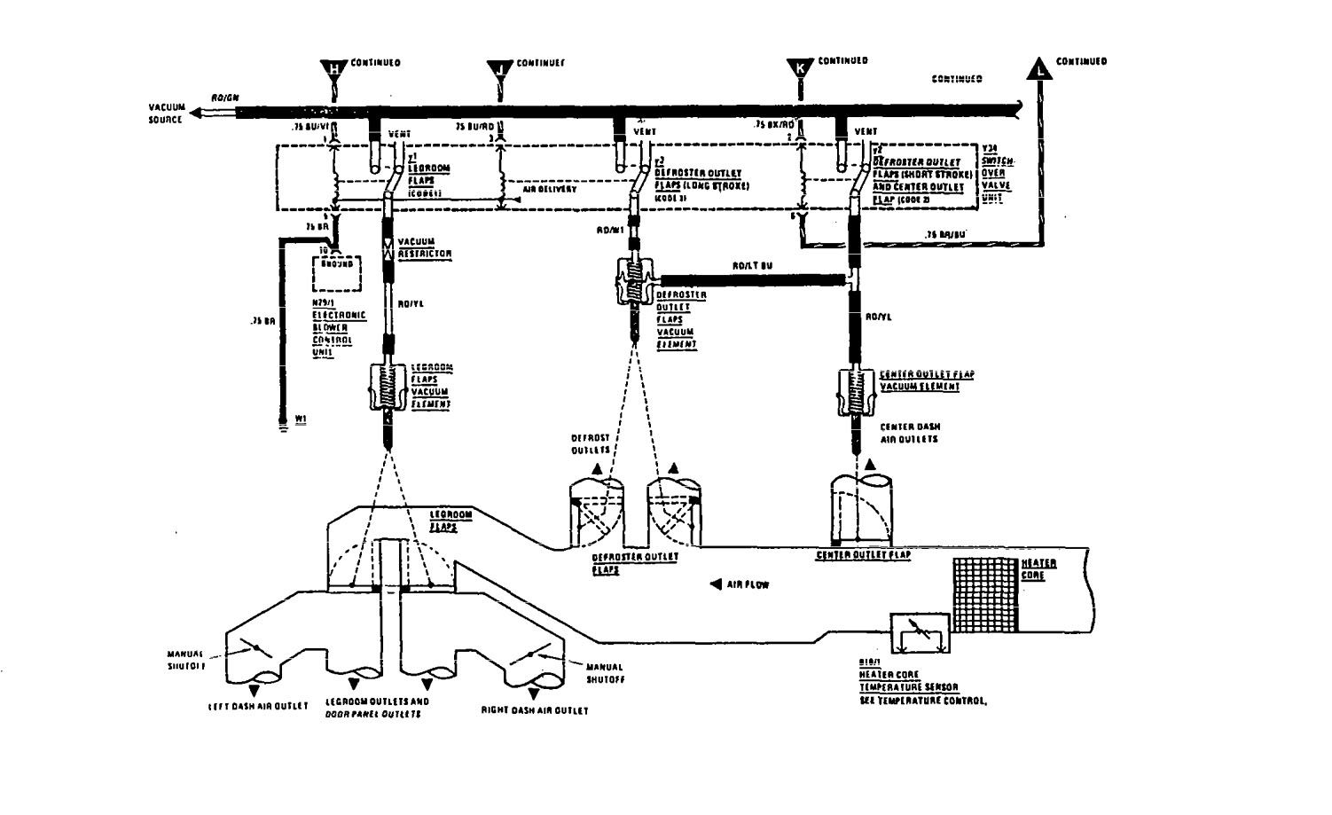
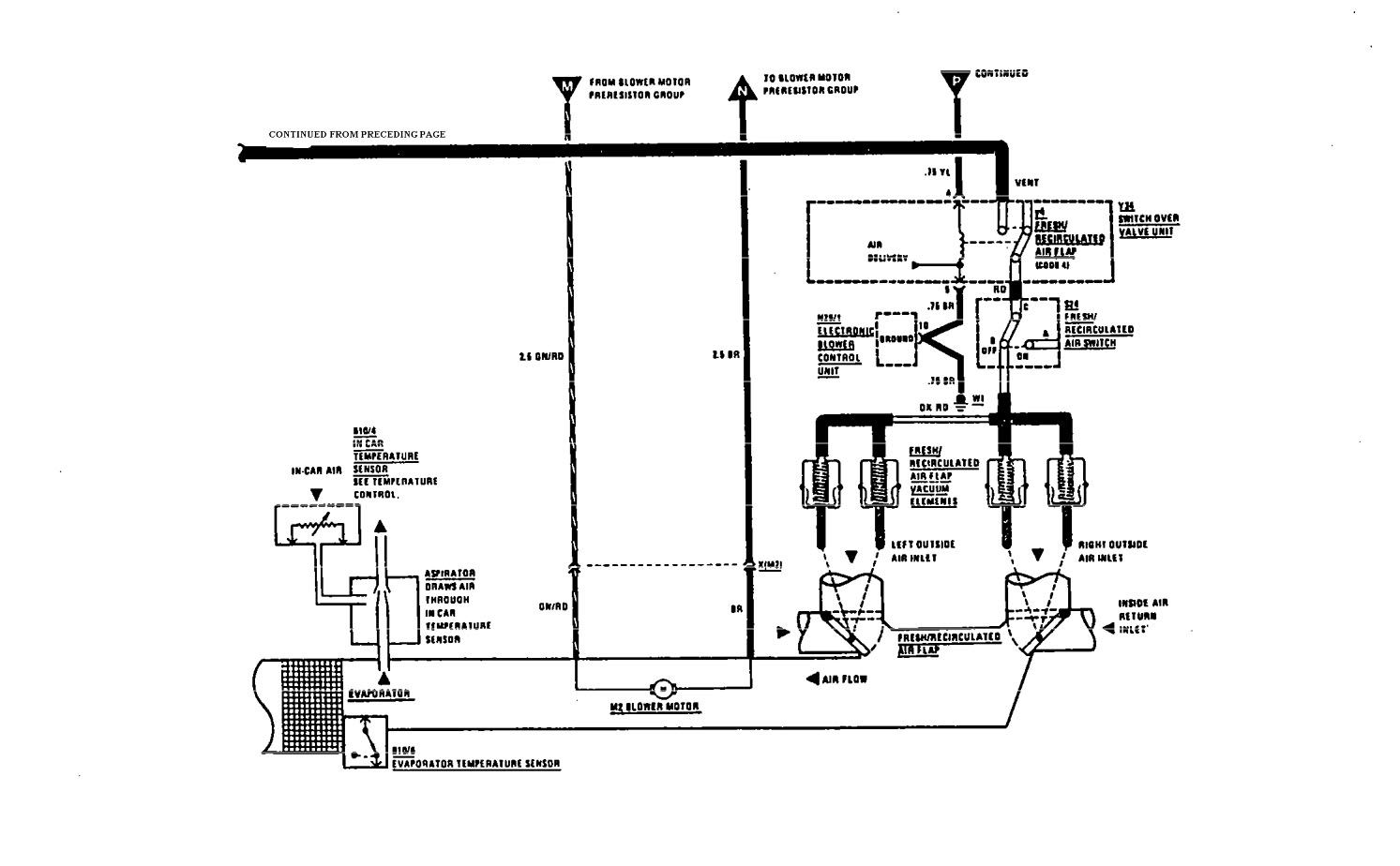
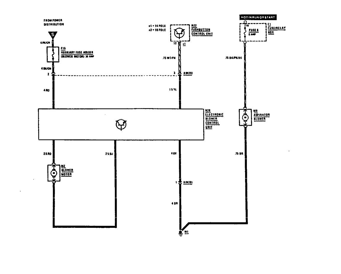
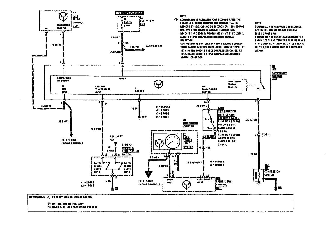
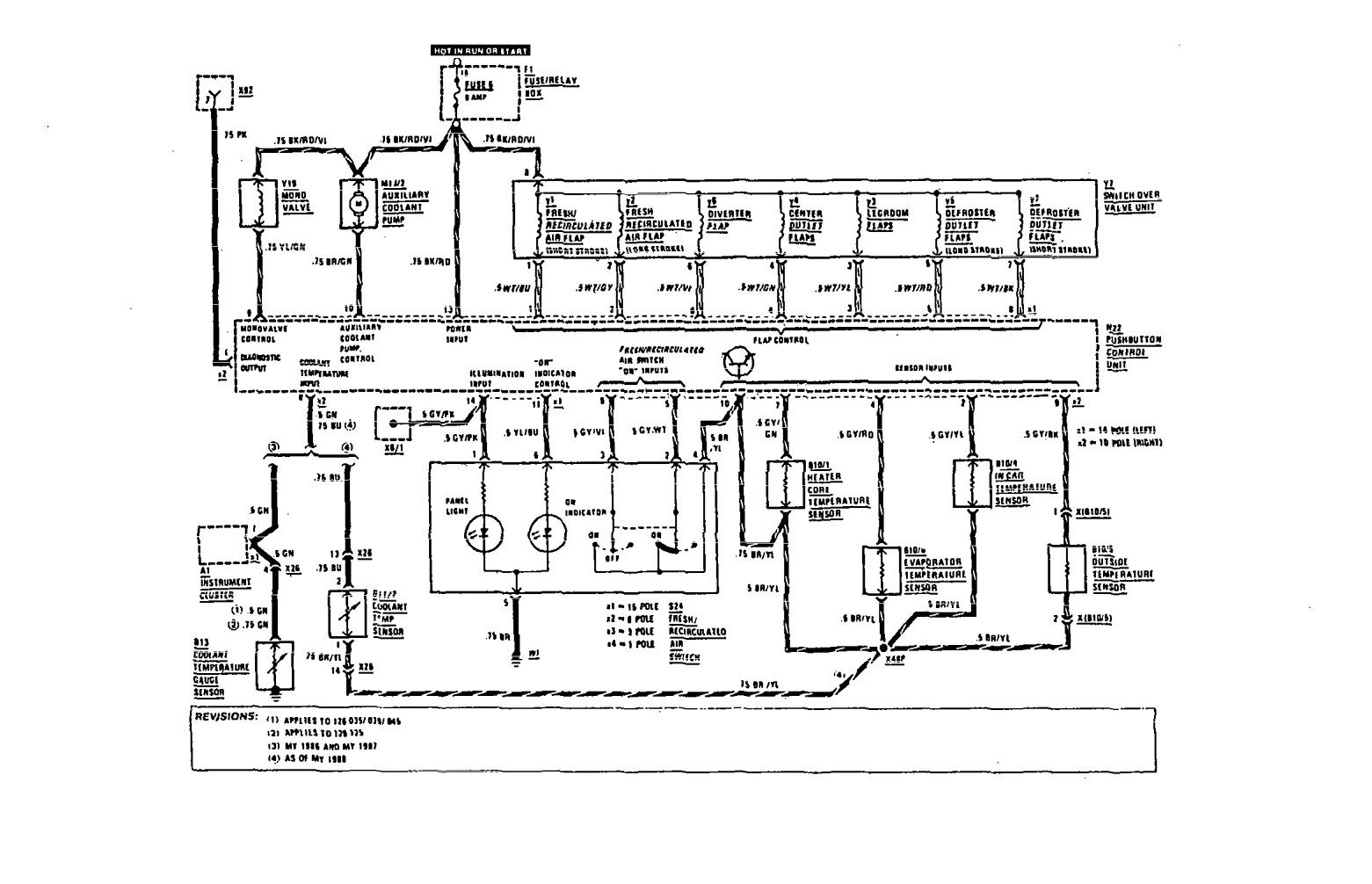
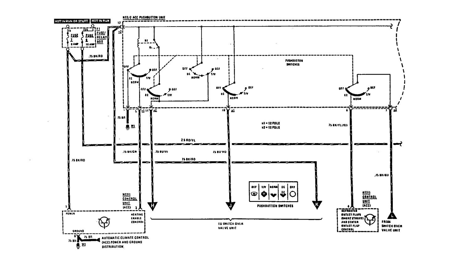
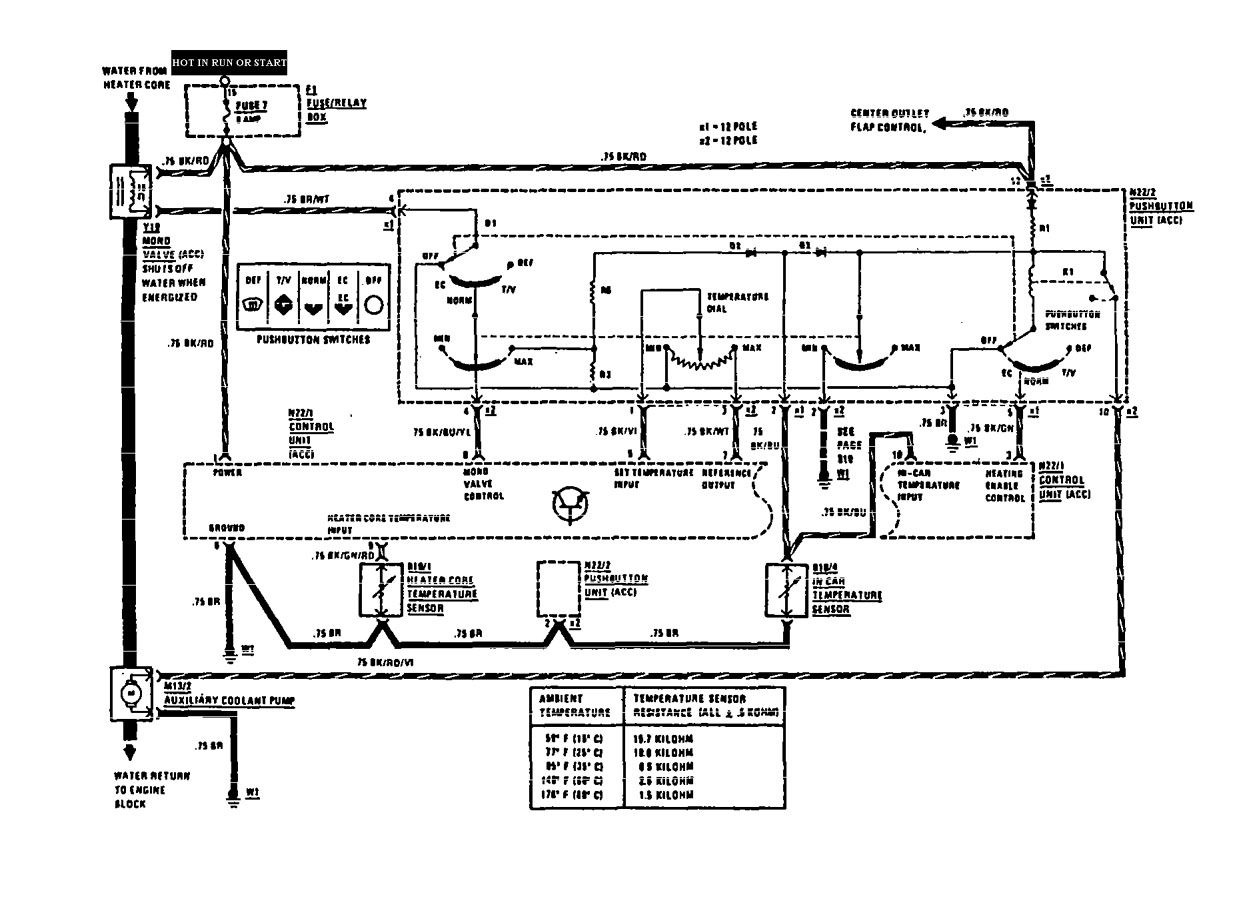
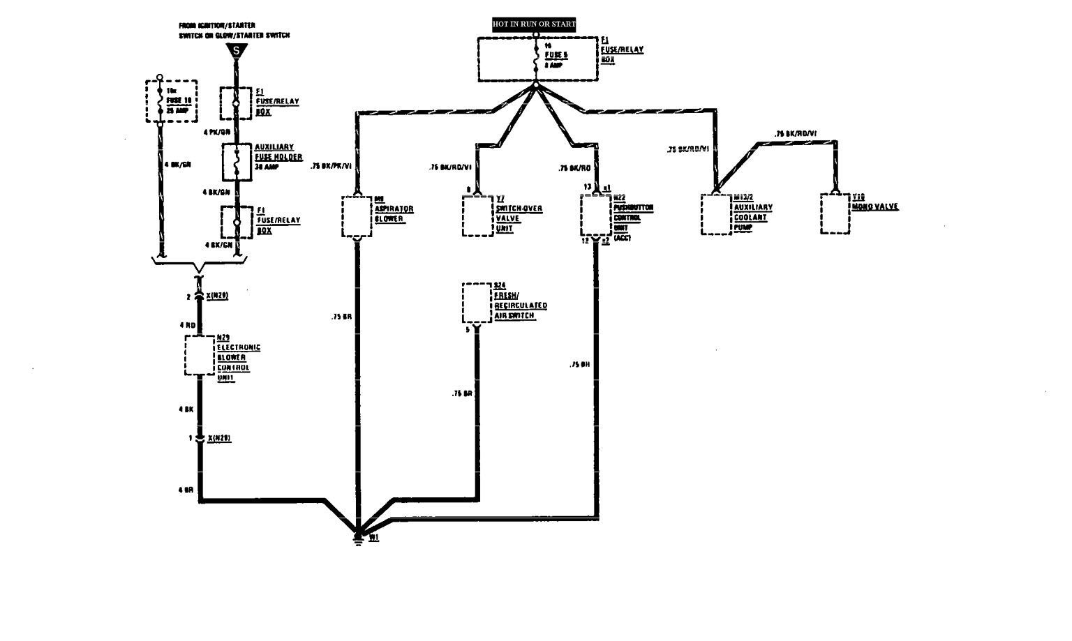
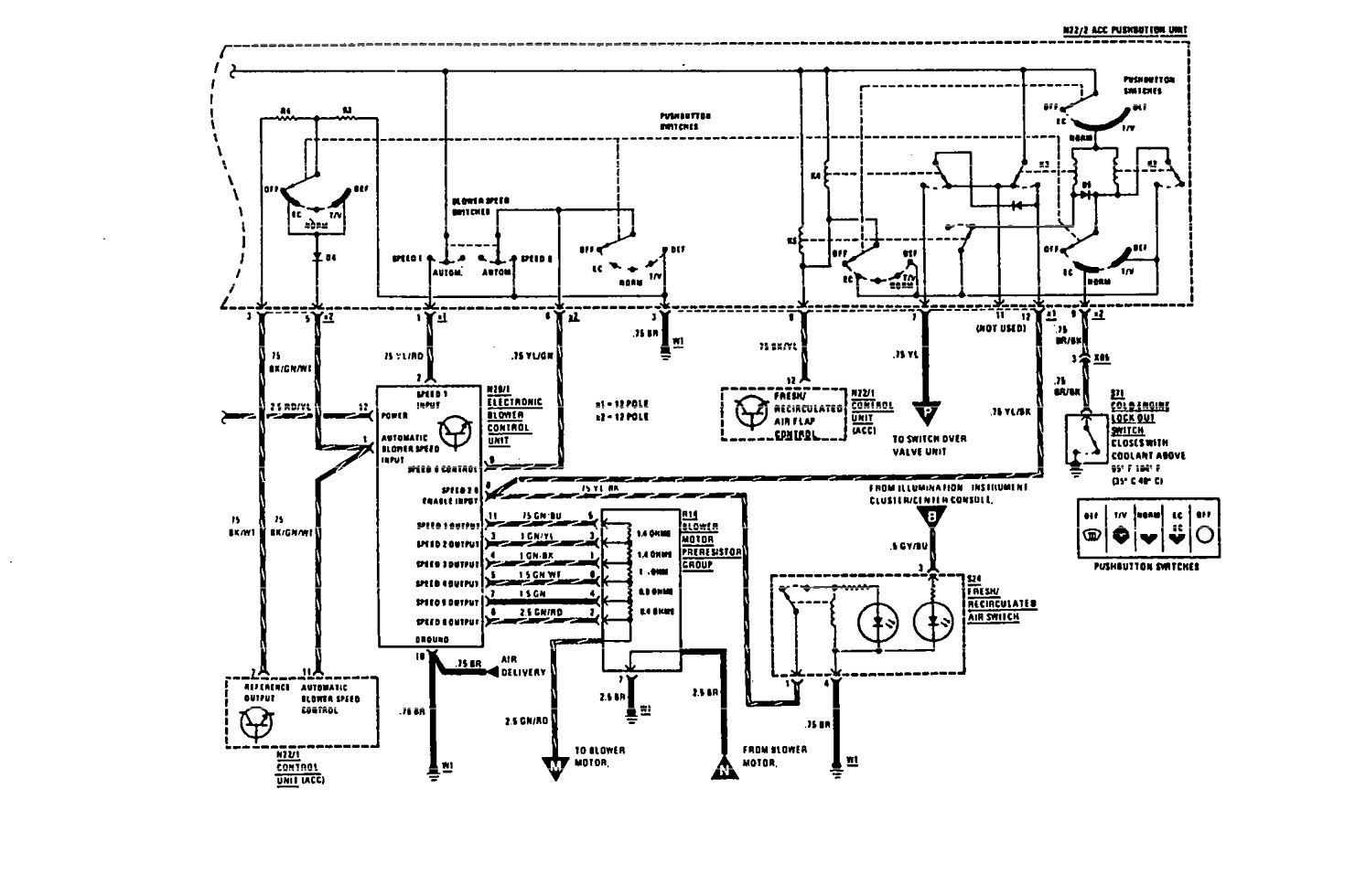
Mercedes-Benz 560SEL (1990 – 1991) – wiring diagrams – HVAC Controls
Year of productions: 1990, 1991
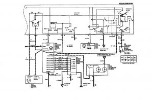
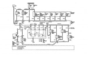
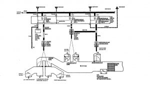
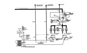
HVAC Controls
Version 1



Version 2


Version 3

Version 4

Version 5

Version 6

WARNING: Terminal and harness assignments for individual connectors will vary depending on vehicle equipment level, model, and market.
