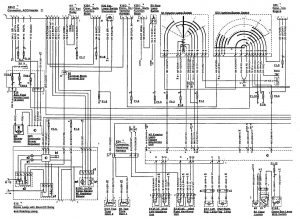
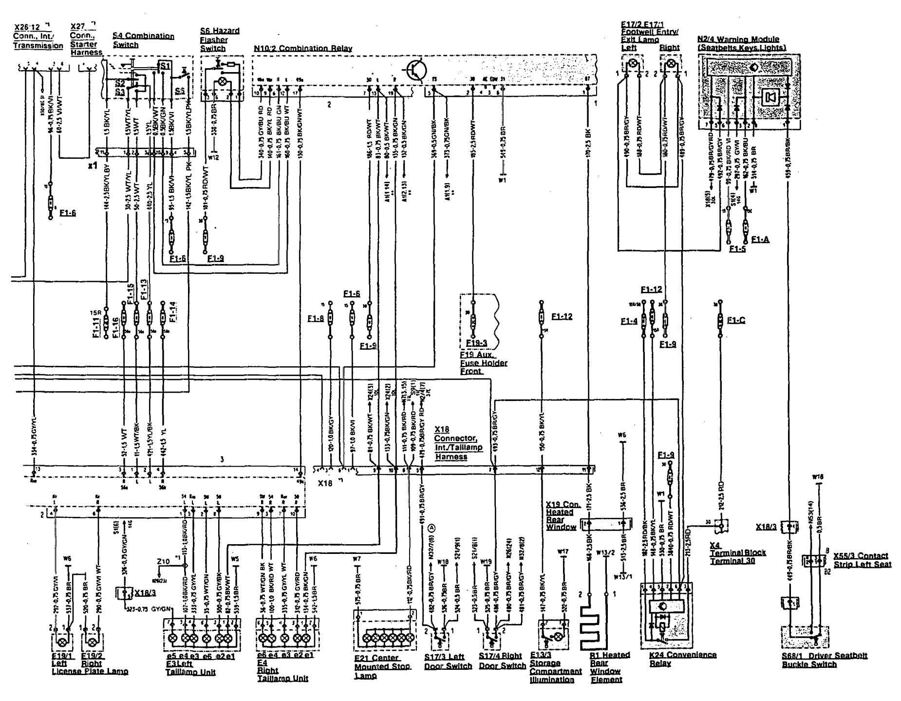
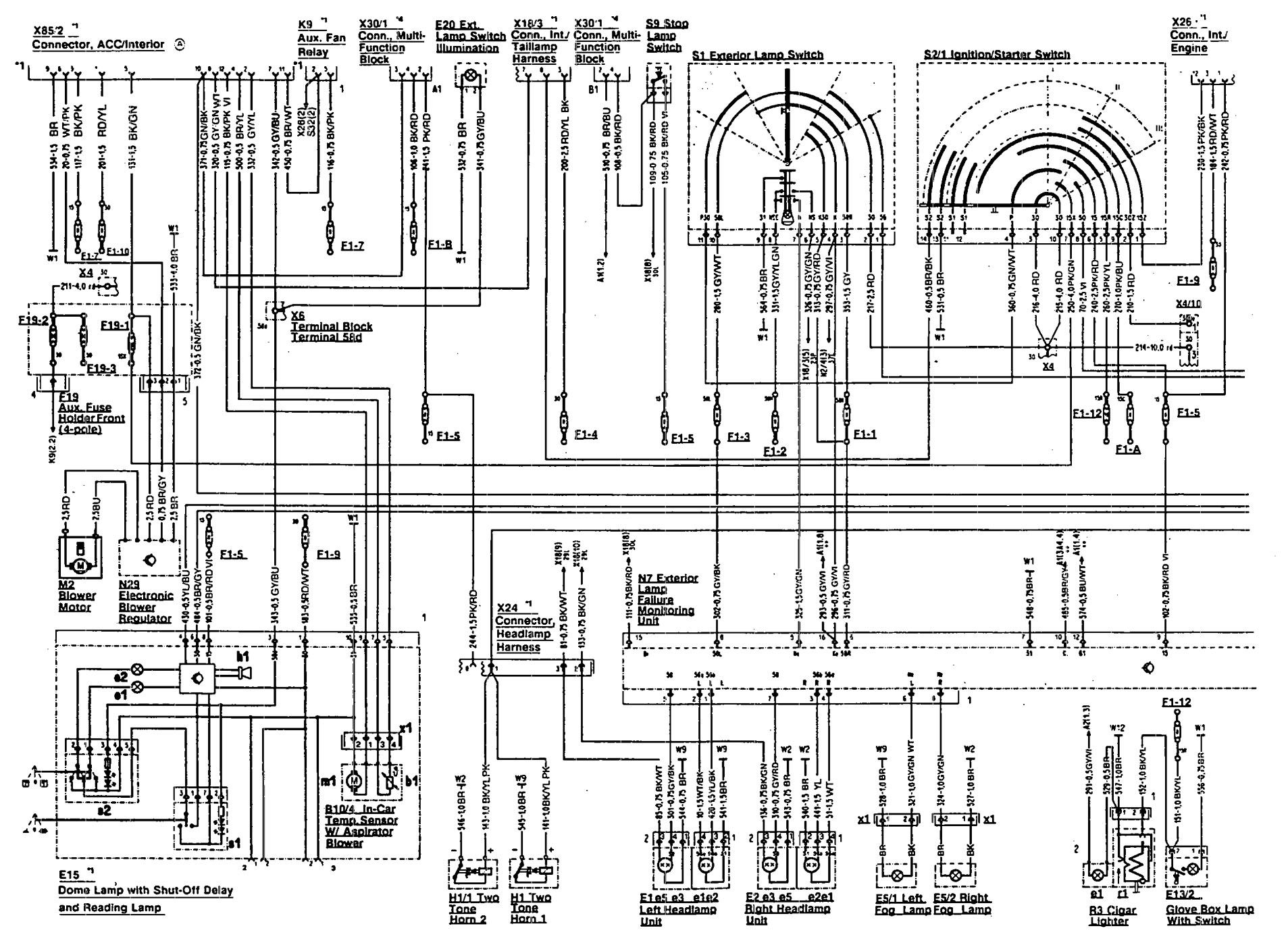
Mercedes-Benz 500SL (1990 – 1993) – wiring diagrams – horn
Year of productions: 1990, 1991, 1992, 1993
Horn



WARNING: Terminal and harness assignments for individual connectors will vary depending on vehicle equipment level, model, and market.
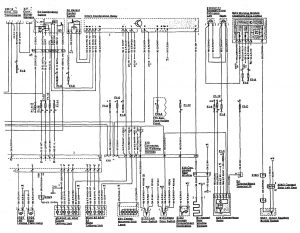
Year of productions: 1990, 1991, 1992, 1993



WARNING: Terminal and harness assignments for individual connectors will vary depending on vehicle equipment level, model, and market.
Copyright © 2026 | MH Magazine WordPress Theme by MH Themes