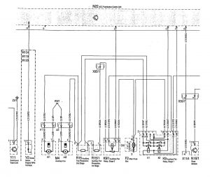
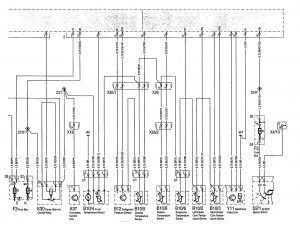
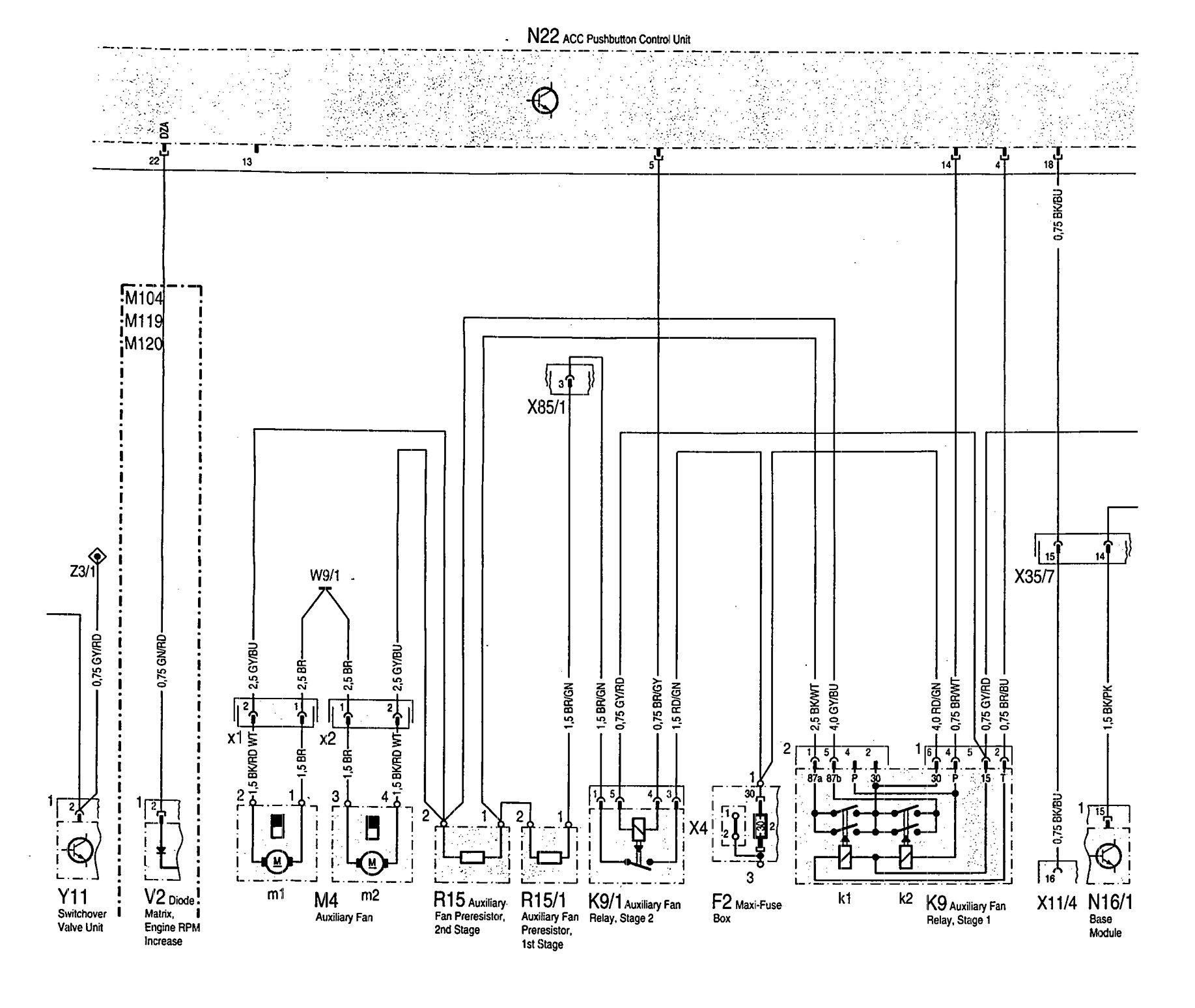
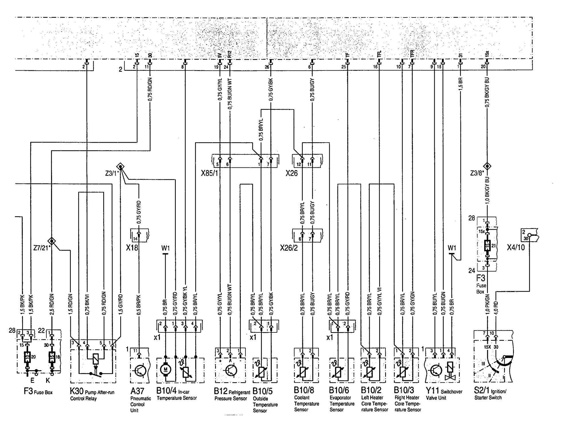
Mercedes-Benz 300SD (1992 – 1993) – wiring diagrams – HVAC Control
Year of productions: 1992, 1993
HVAC Control
Version 1




Version 2

WARNING: Terminal and harness assignments for individual connectors will vary depending on vehicle equipment level, model, and market.
