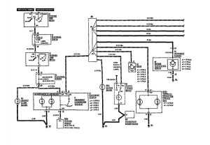
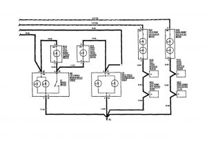
Mercedes-Benz 190E (1991) – wiring diagrams – instrument panel lamps
Year of productions: 1991
Instrument panel lamps

instrument panel lamps (part 1)

instrument panel lamps (part 2)
WARNING: Terminal and harness assignments for individual connectors will vary depending on vehicle equipment level, model, and market.
