Chevrolet Astro (1994) – wiring diagrams – fuse box
Year of productions: 1994
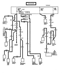
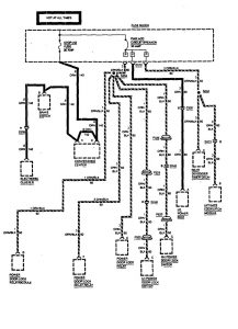
Fuse Box
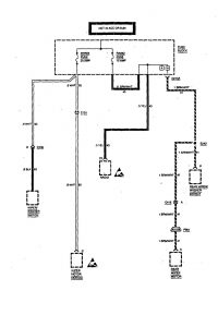
Version 1

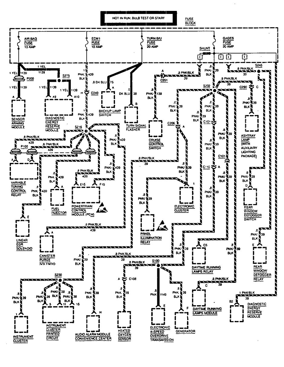
Version 2








WARNING: Terminal and harness assignments for individual connectors will vary depending on vehicle equipment level, model, and market.
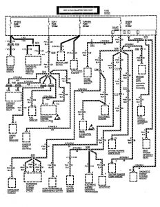
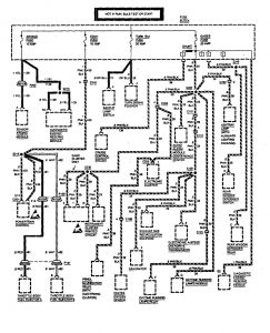
Year of productions: 1994









WARNING: Terminal and harness assignments for individual connectors will vary depending on vehicle equipment level, model, and market.
Copyright © 2025 | MH Magazine WordPress Theme by MH Themes