Buick Century (1990) – wiring diagrams – fuel controls
Year of productions: 1990
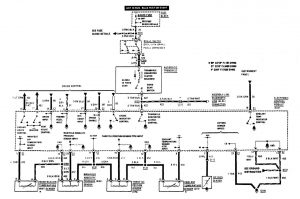
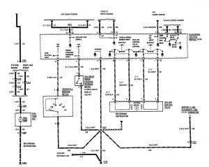
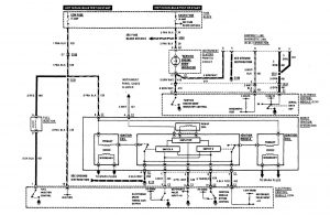
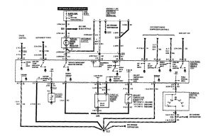
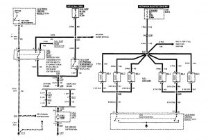
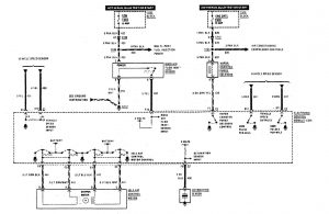
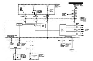
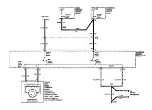
Fuel controls
Version 1




Version 2






Version 3

WARNING: Terminal and harness assignments for individual connectors will vary depending on vehicle equipment level, model, and market.
