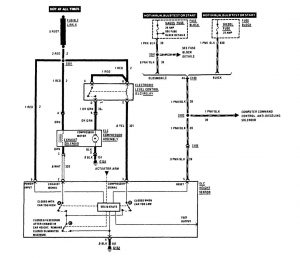
Buick Century (1989) – wiring diagrams – suspension controls
Year of productions: 1989
Suspension controls

suspension controls
WARNING: Terminal and harness assignments for individual connectors will vary depending on vehicle equipment level, model, and market.
