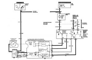
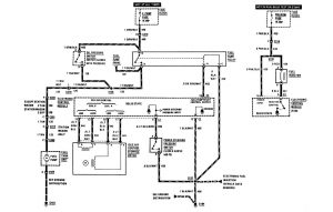
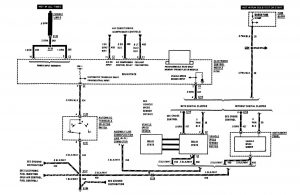
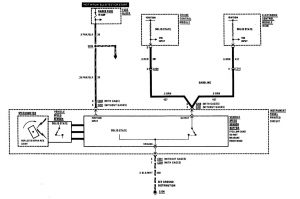
Buick Century (1986) – wiring diagrams – fuel controls
Year of productions: 1986
Fuel controls
Version 1

Version 2



Version 3

Version 4

WARNING: Terminal and harness assignments for individual connectors will vary depending on vehicle equipment level, model, and market.
