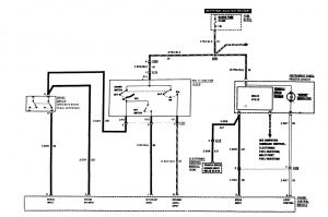
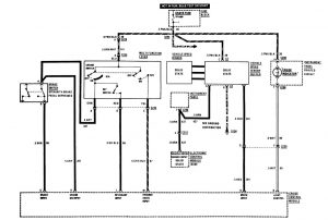
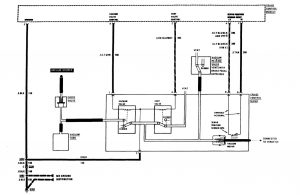
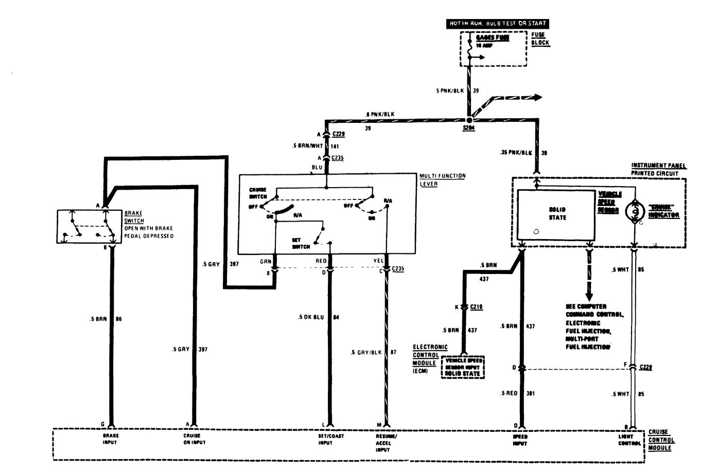
Buick Century (1986) – wiring diagrams – speed control
Year of productions: 1986
Speed control
Version 1

Version 2

Version 3

WARNING: Terminal and harness assignments for individual connectors will vary depending on vehicle equipment level, model, and market.
