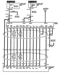
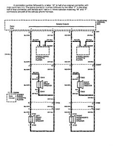
Acura Vigor (1994) – wiring diagrams – mobile telephone
Year of productions: 1994
Mobile telephone

diagram – mobile telephone (part 1)

diagram – mobile telephone (part 2)

diagram – mobile telephone (part 3)
WARNING: Terminal and harness assignments for individual connectors will vary depending on vehicle equipment level, model, and market.
