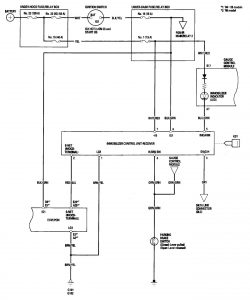
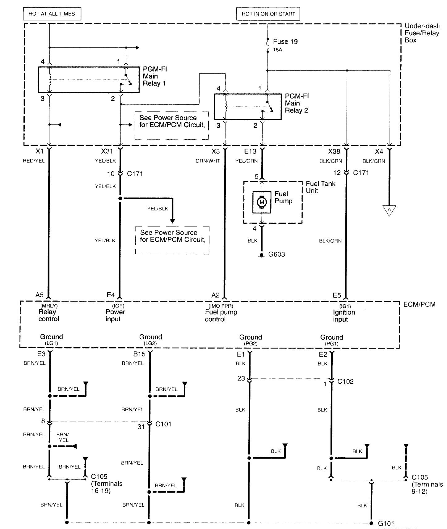
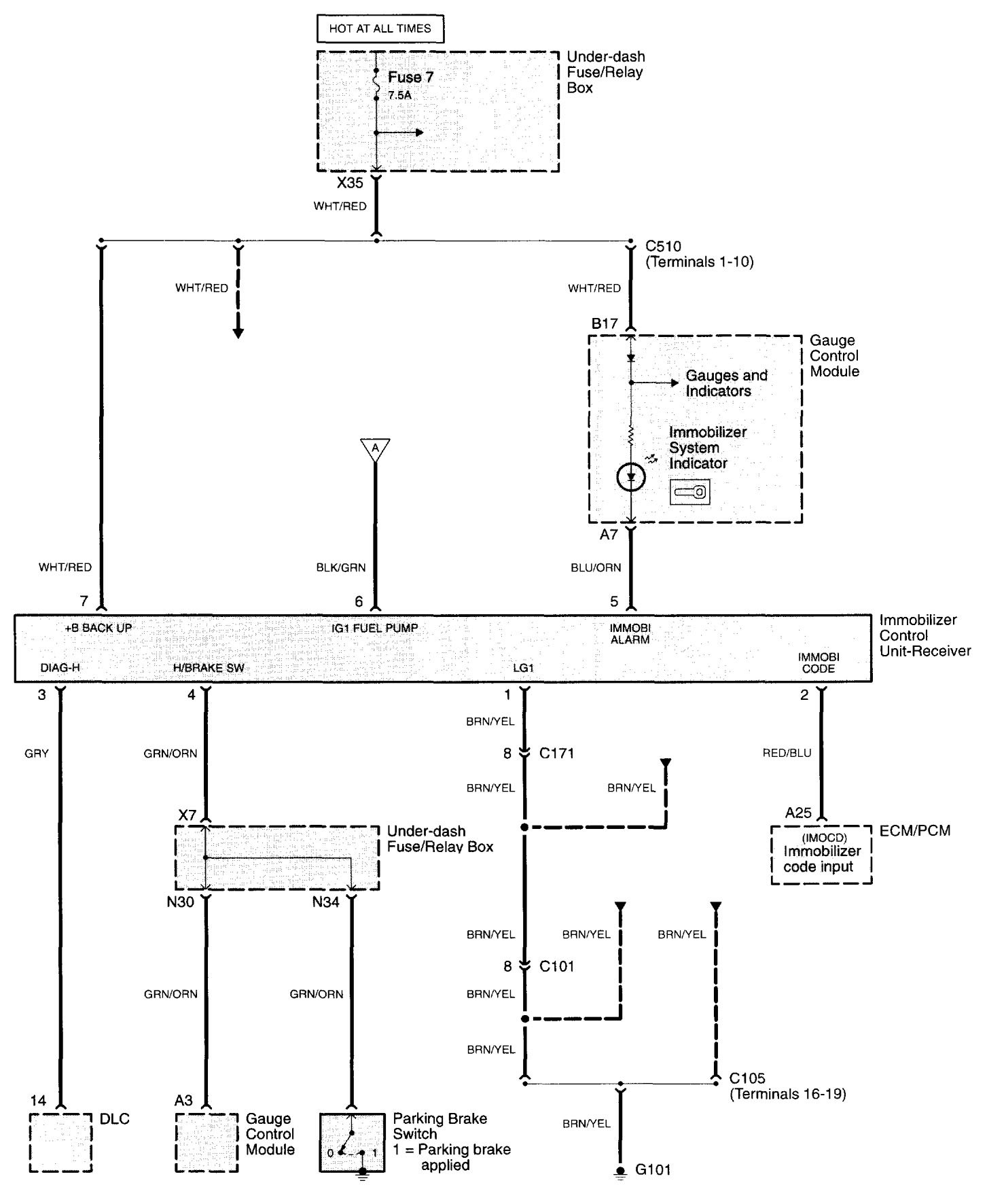
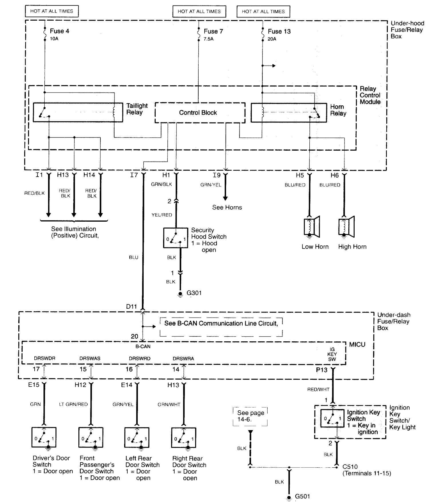
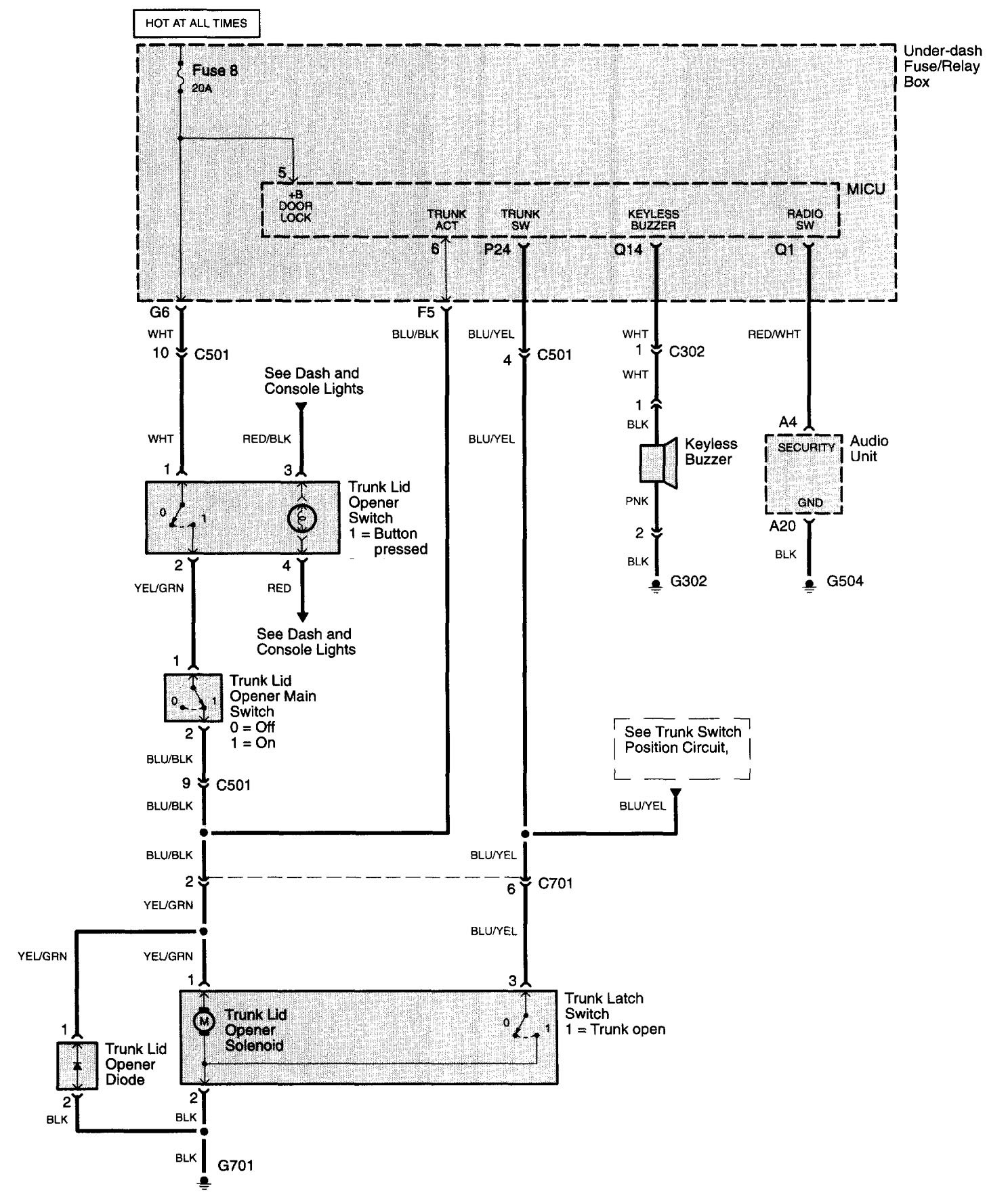
Acura TL (2006) – wiring diagrams – security/anti-theft
Year of productions: 2006
Security/anti-theft
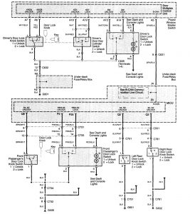
Version 1





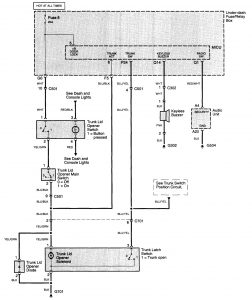
Version 2


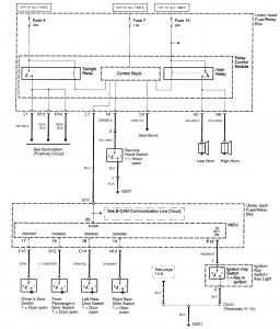
Version 3

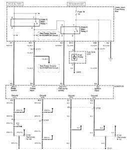
WARNING: Terminal and harness assignments for individual connectors will vary depending on vehicle equipment level, model, and market.
