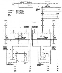
Acura TL (2006 – 2007) – wiring diagrams – heated seats
Year of productions: 2006, 2007
Heated seats
Version 1


Version 2

WARNING: Terminal and harness assignments for individual connectors will vary depending on vehicle equipment level, model, and market.
