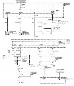
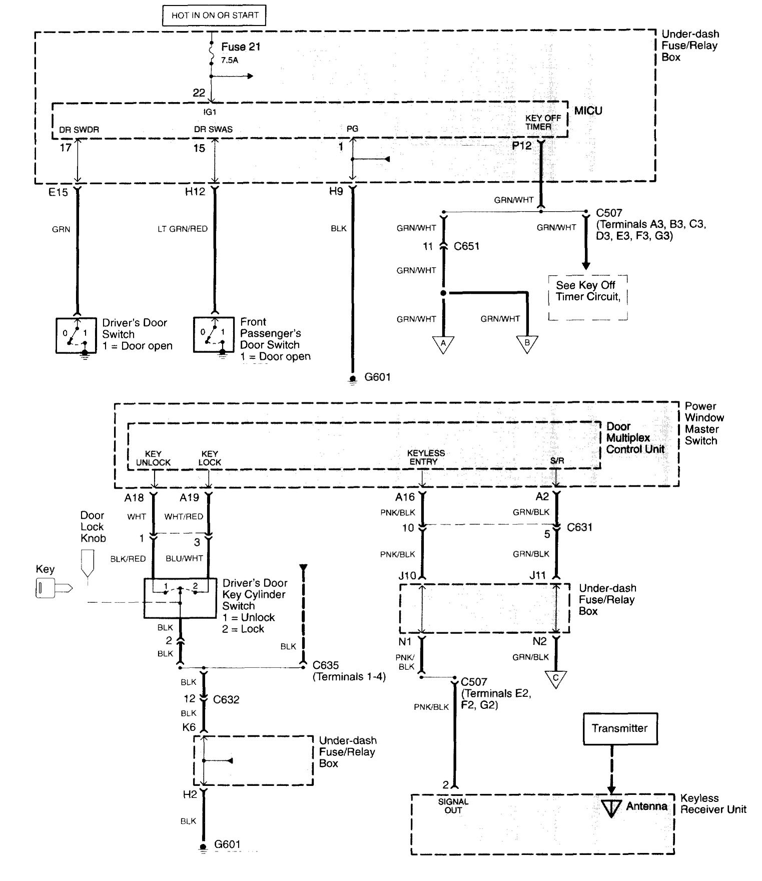
Acura TL (2003 – 2005) – wiring diagrams – sun roof
Year of productions: 2003, 2004, 2005
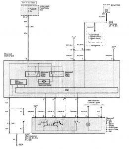
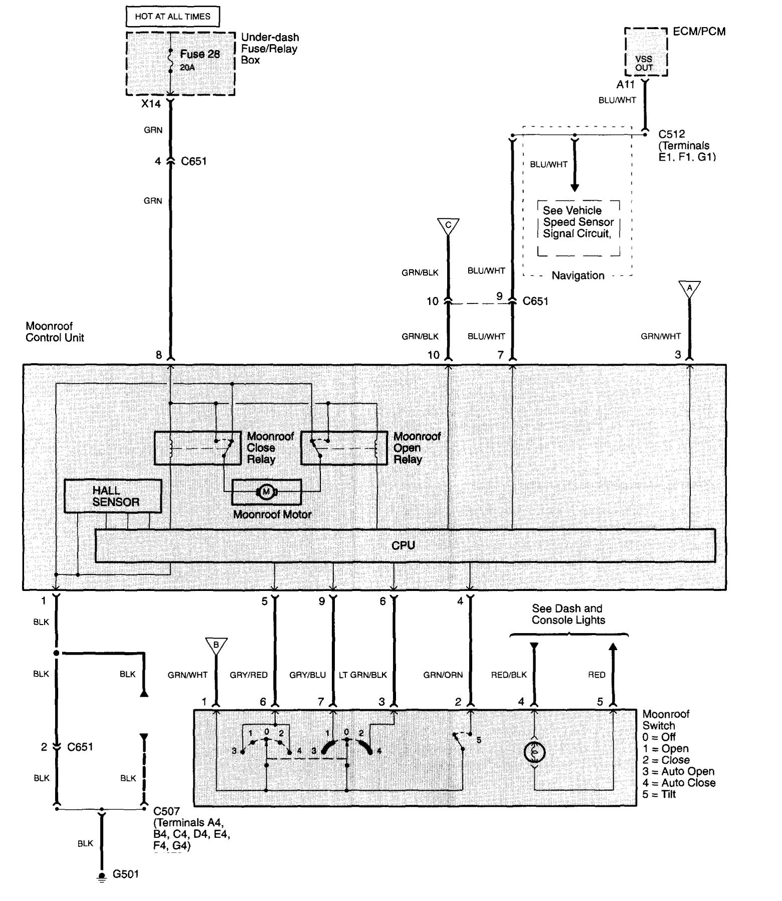
Sun roof


WARNING: Terminal and harness assignments for individual connectors will vary depending on vehicle equipment level, model, and market.
Year of productions: 2003, 2004, 2005


WARNING: Terminal and harness assignments for individual connectors will vary depending on vehicle equipment level, model, and market.
Copyright © 2026 | MH Magazine WordPress Theme by MH Themes