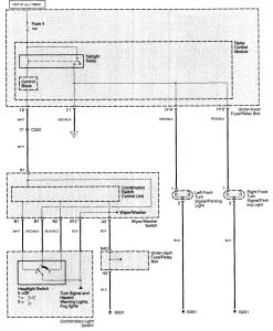
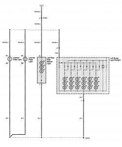
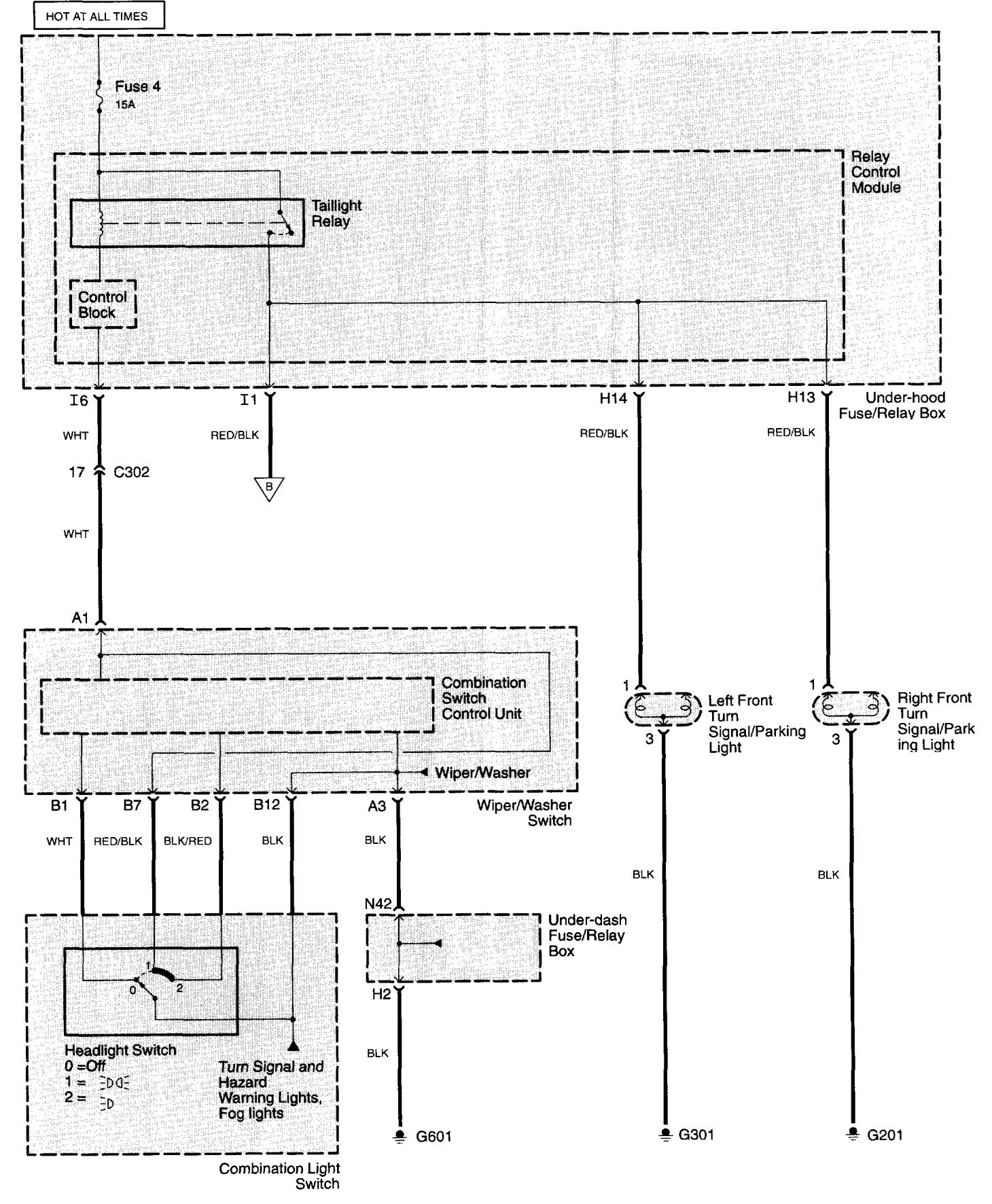
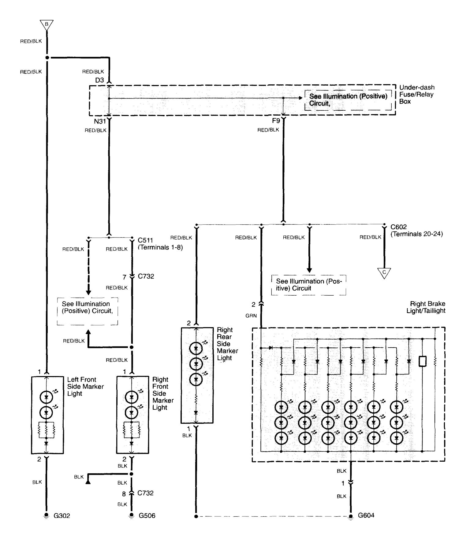
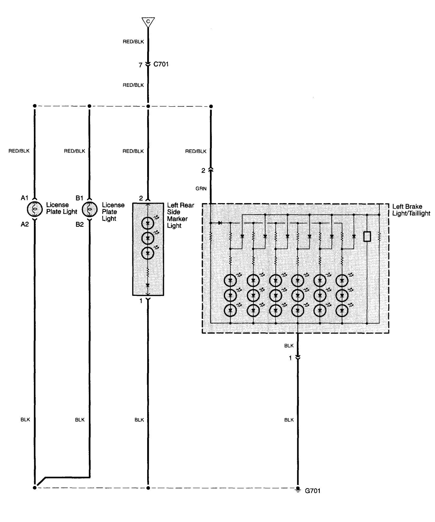
Acura TL (2003 – 2006) – wiring diagrams – side marker lamp
Year of productions: 2003, 2004, 2005, 2006
Side marker lamp



WARNING: Terminal and harness assignments for individual connectors will vary depending on vehicle equipment level, model, and market.
