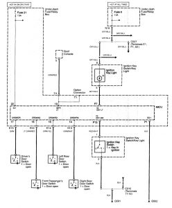
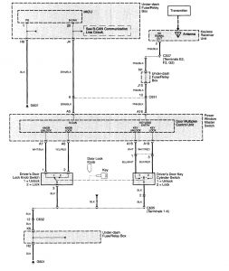
Acura TL (2003 – 2008) – wiring diagrams – illuminated entry
Year of productions: 2003, 2004, 2005, 2006, 2007, 2008
Illuminated entry


WARNING: Terminal and harness assignments for individual connectors will vary depending on vehicle equipment level, model, and market.
