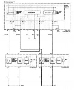
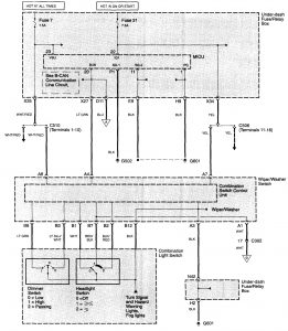
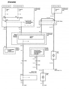
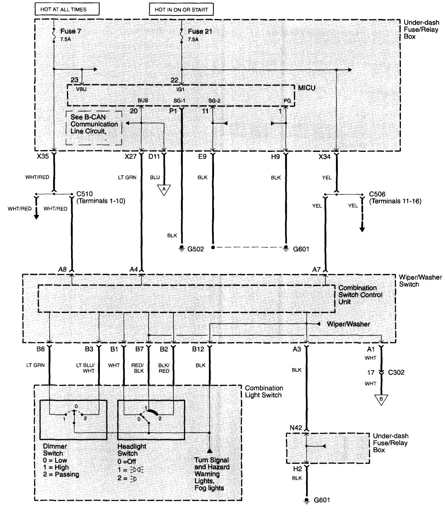
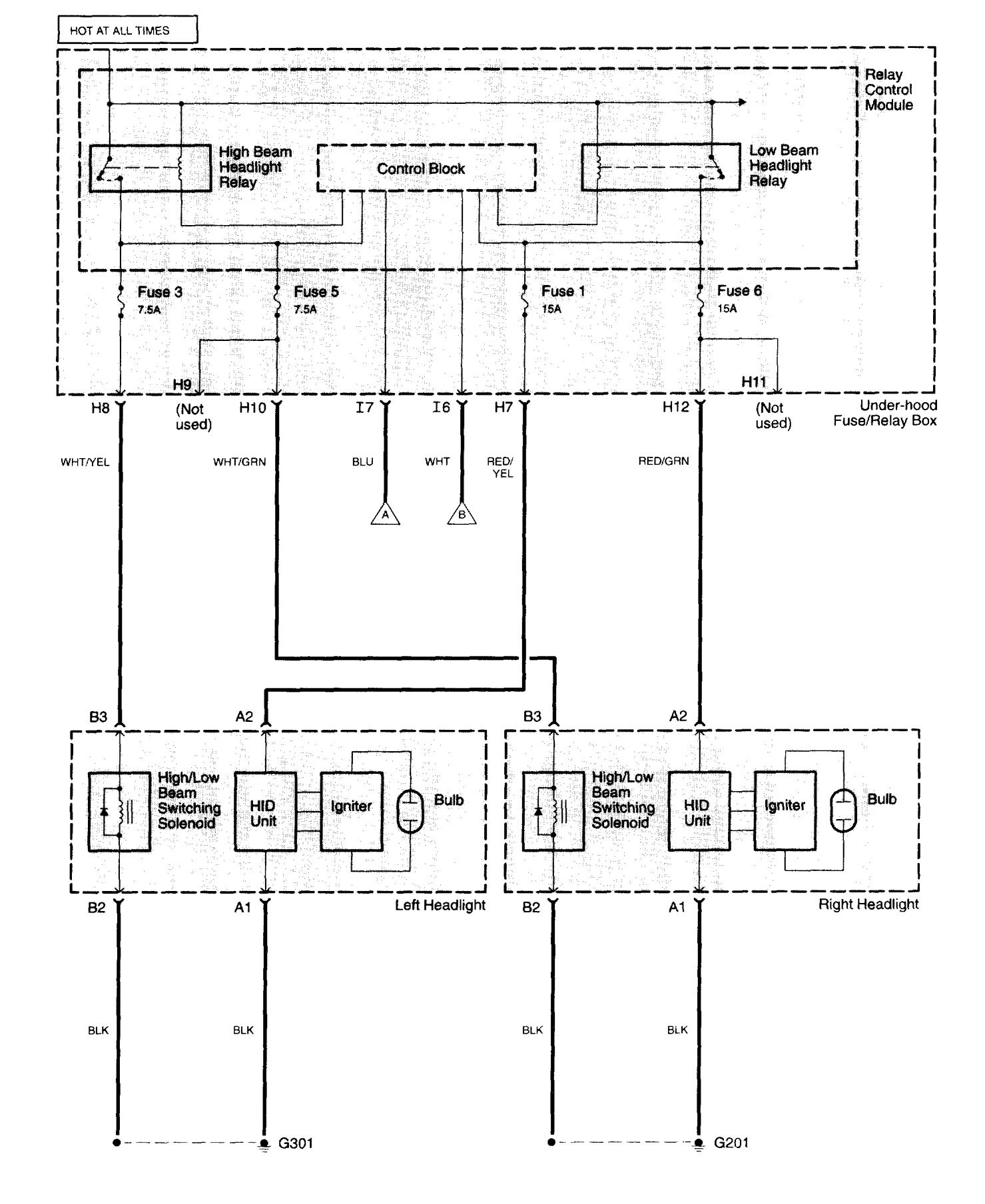
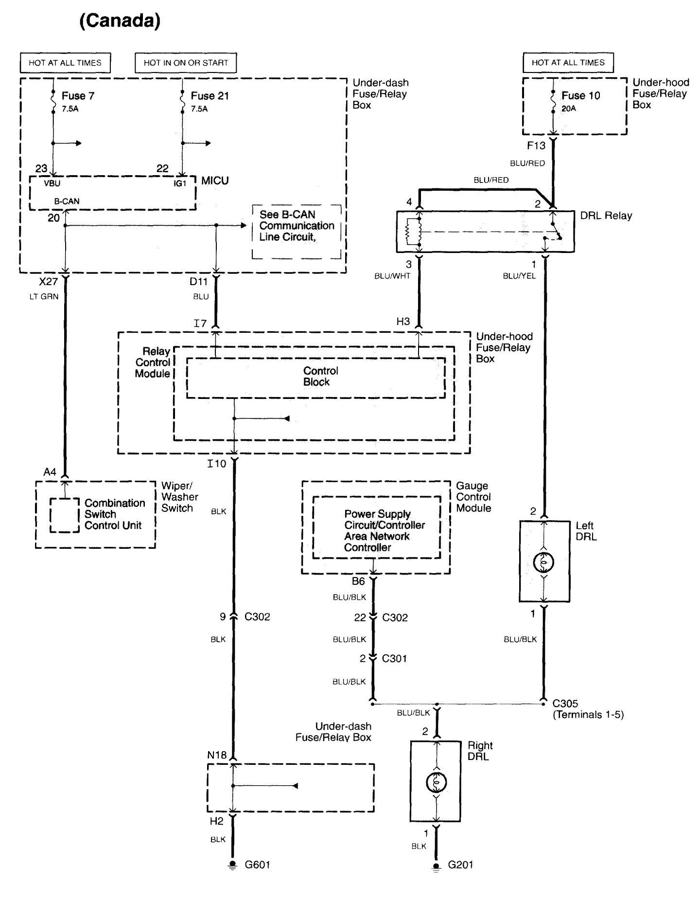
Acura TL (2003 – 2006) – wiring diagrams – headlamps
Year of productions: 2003, 2004, 2005, 2006
Headlamps
Version 1


Version 2

WARNING: Terminal and harness assignments for individual connectors will vary depending on vehicle equipment level, model, and market.
