Acura TL (2000 – 2002) – wiring diagrams – power windows
Year of productions: 2000, 2001, 2002
Power windows

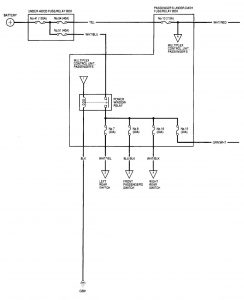
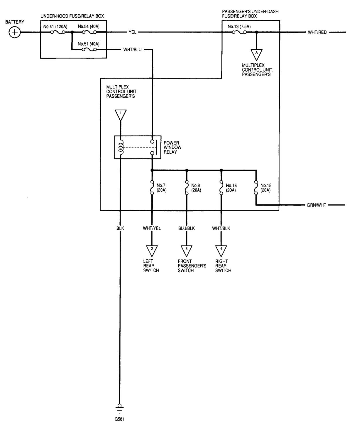
– power windows (part 1)

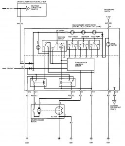
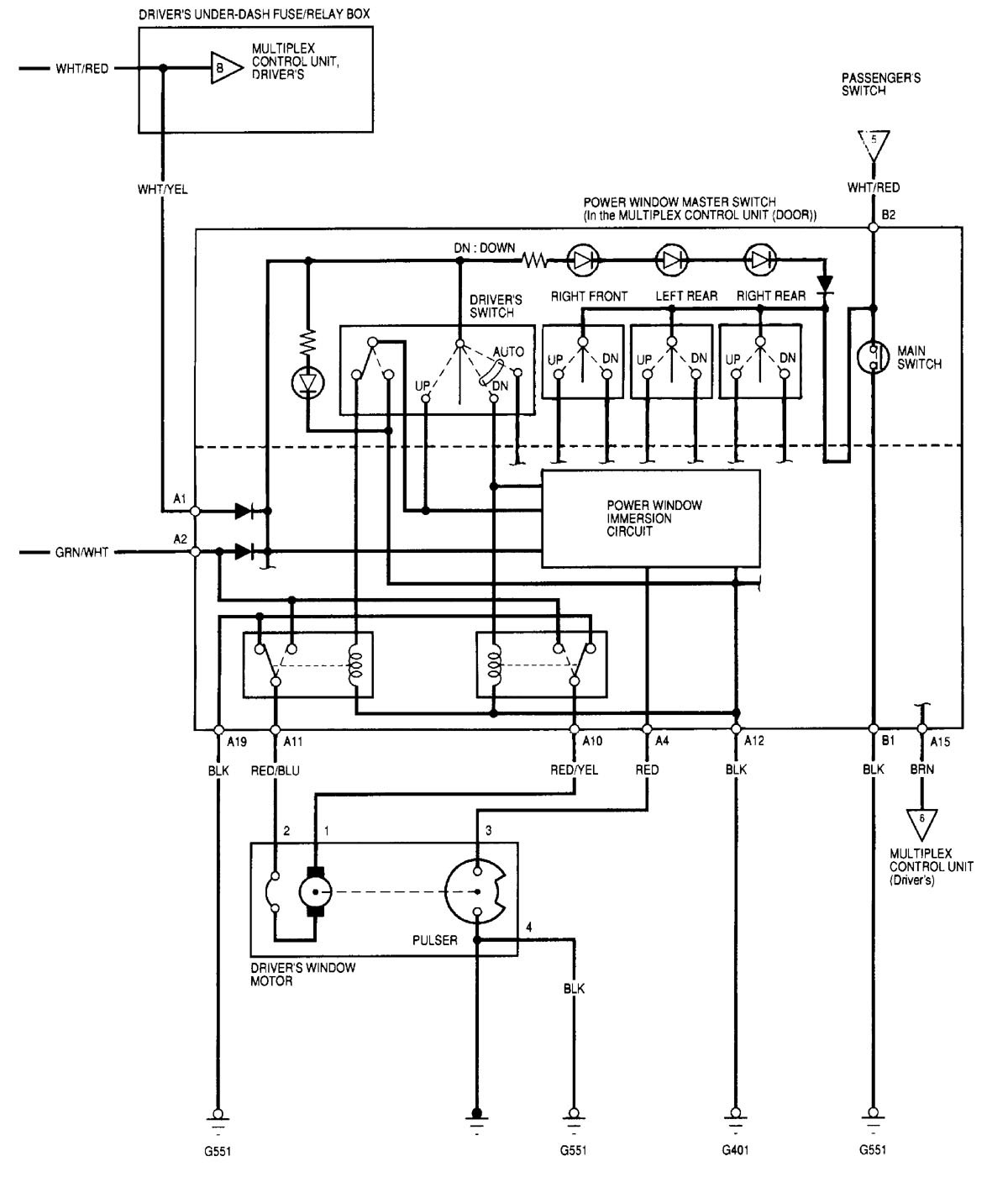
– power windows (part 2)

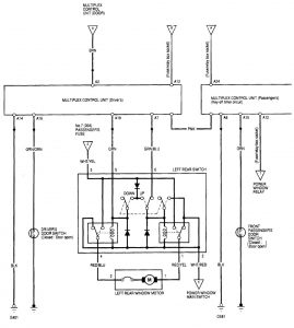
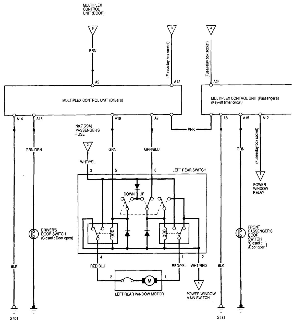
– power windows (part 3)

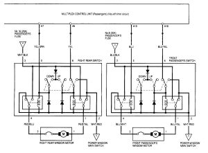
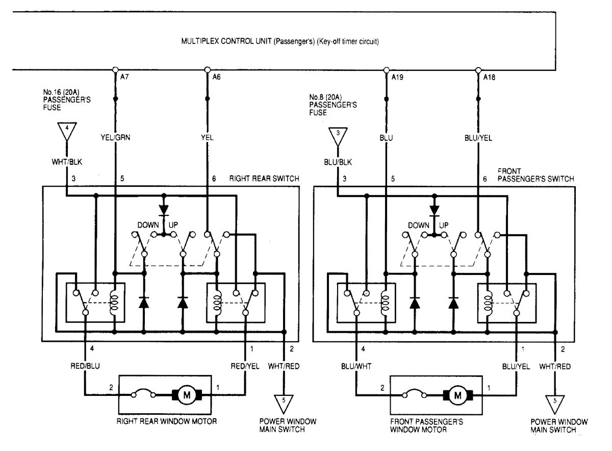
– power windows (part 4)
WARNING: Terminal and harness assignments for individual connectors will vary depending on vehicle equipment level, model, and market.
