Acura TL (2000 – 2001) – wiring diagrams – power seats
Year of productions: 2000, 2001
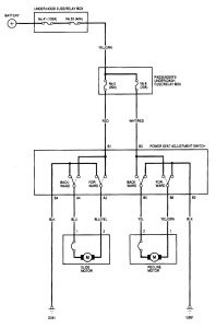
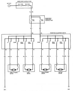
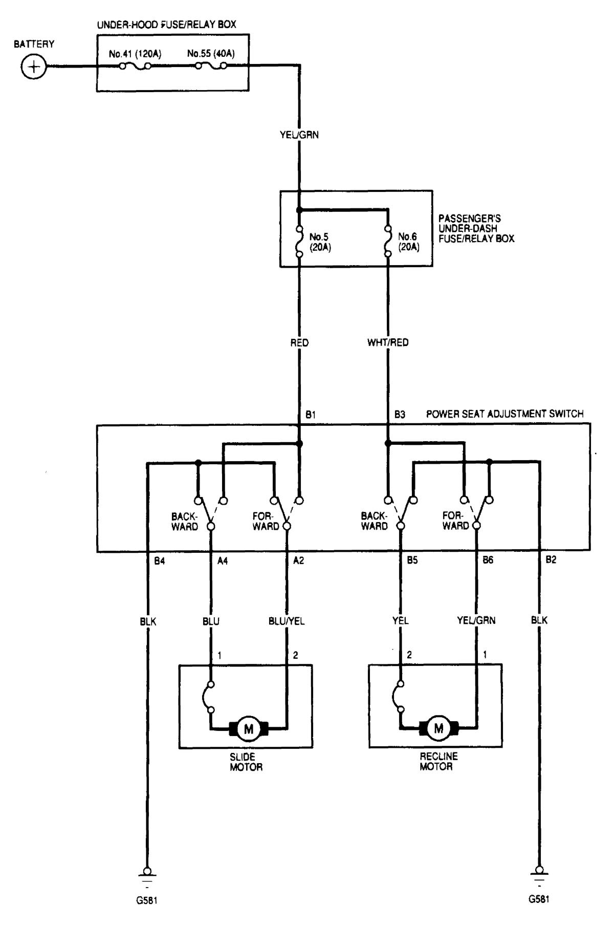
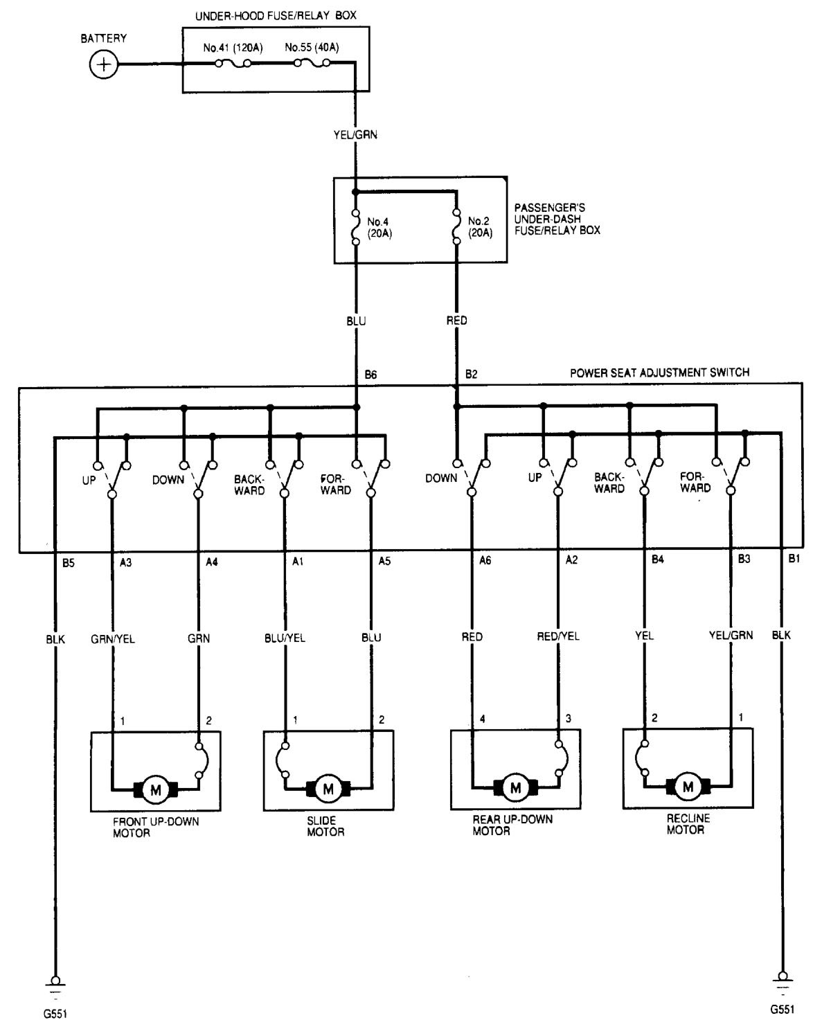
Power seats
Version 1

Version 2

WARNING: Terminal and harness assignments for individual connectors will vary depending on vehicle equipment level, model, and market.
